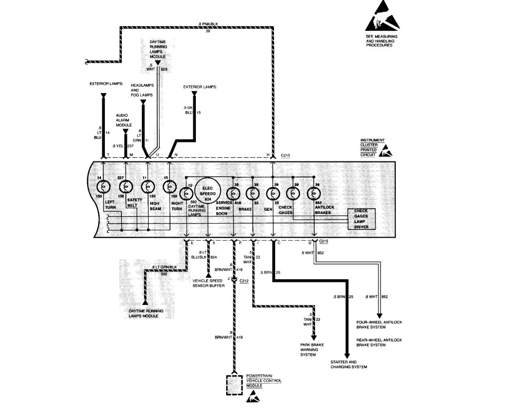
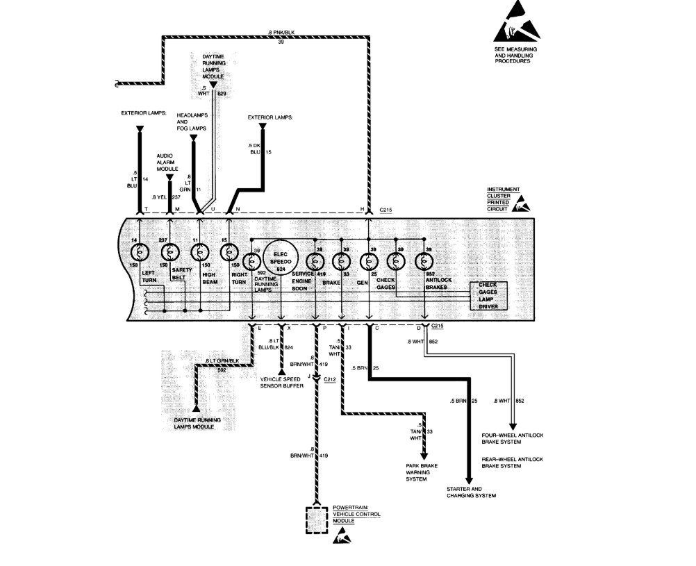
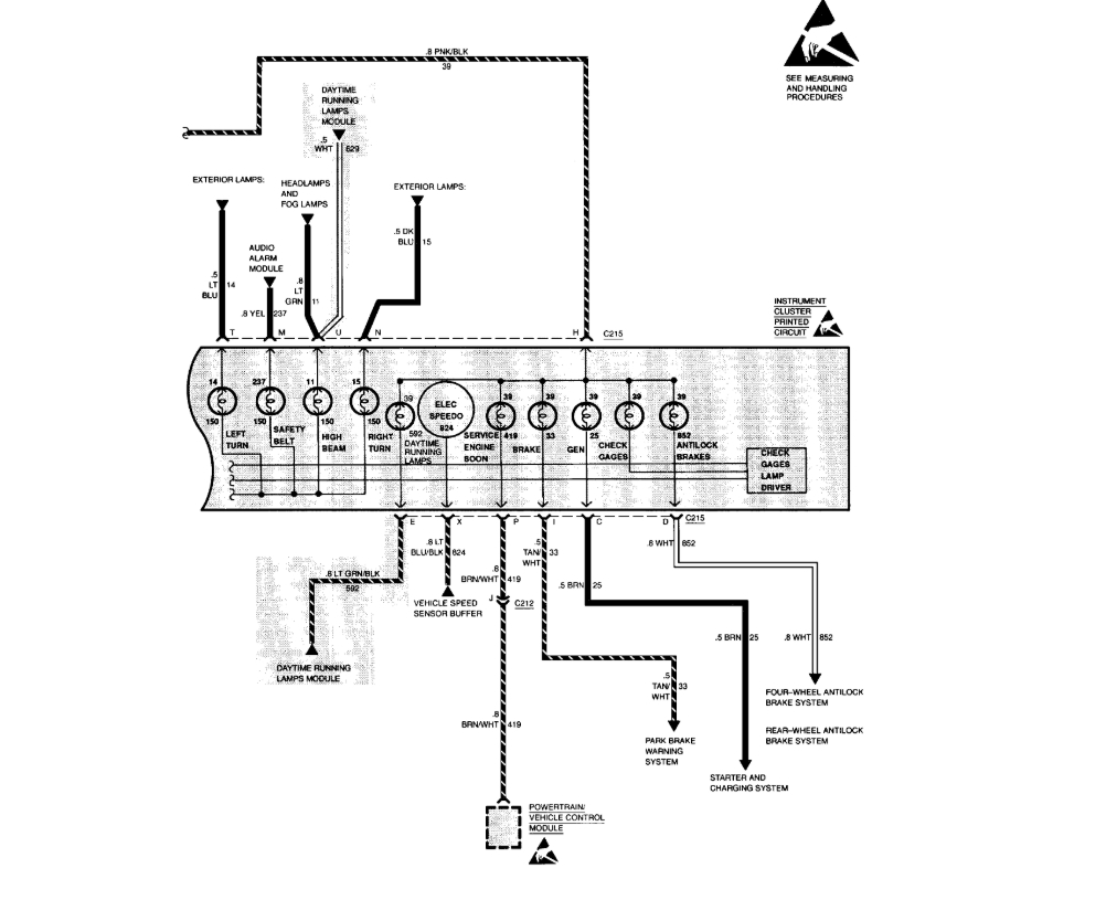
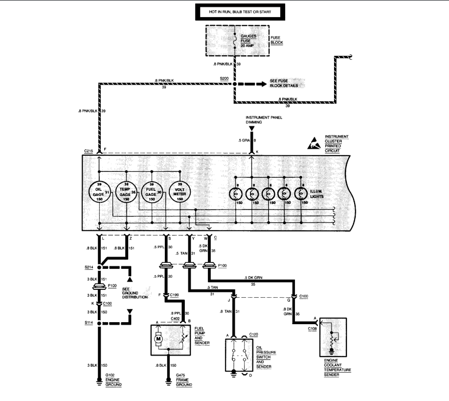
Tuesday, December 3rd, 2019 AT 2:33 PM
When I cycle the car on the needle moves to the zero position but no movement when driving. I checked my connections and everything seems to look fine. I even removed the instrument cluster and cleaned the connection there.




