Thursday, October 10th, 2019 AT 6:38 AM
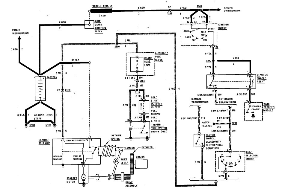
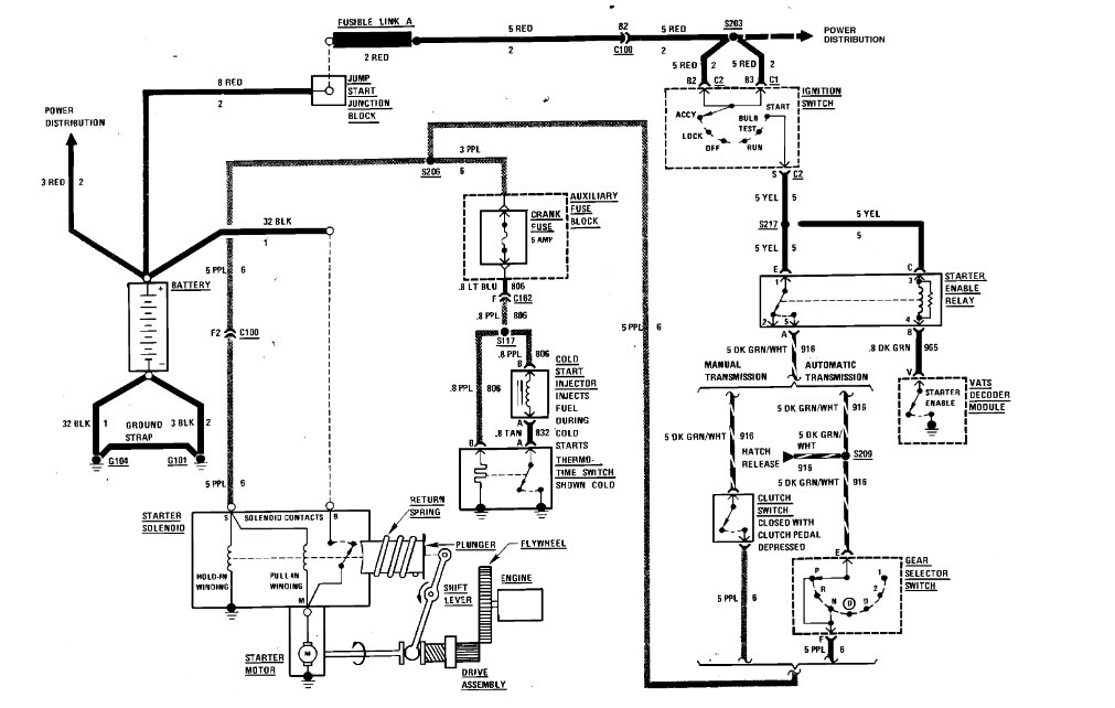
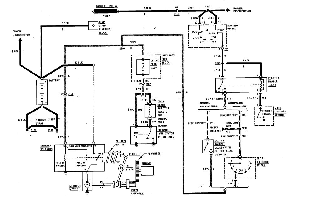
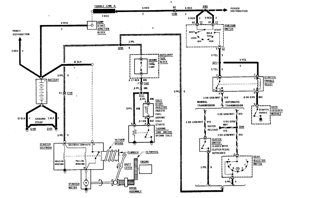
Replaced battery and car still won't start or turn over. No dash lights or anything. I have no idea where the fuses or relays are to check them. Please help.






