No power from battery

Tiny
TOYPACIFIC
  • MEMBER
  • 2005 FORD RANGER
  • 3.0L
  • 6 CYL
  • 2WD
  • AUTOMATIC
  • 180,000 MILES
Hi gentlemen, I just tried to start my truck today and I'm getting no power from the battery, I tried to jumper it but still no power. I switched batteries with my other car that's running and has no power at all. I checked all fuses they are all fine. I was playing with the relays up front swapping them out and the dash went on. But as I went to start the vehicle all power was lost again. I'm not sure where to go from here. Any ideas?
Sunday, December 26th, 2021 AT 7:13 PM

3 Replies

Tiny
JACOBANDNICKOLAS
  • MECHANIC
  • 110,192 POSTS
Hi,

When you say power turned on but went back off when trying to start it, that sounds like a connection issue.

Since we know the battery is good (from a different vehicle), I need you to first check the battery terminals. Make sure they are in good condition, not corroded, not damaged, and tight.

If they appear good, then turn on something like the headlamps that you can see while working under the hood. Move the positive and negative battery cables around (wiggle them) to see if the lights flicker.

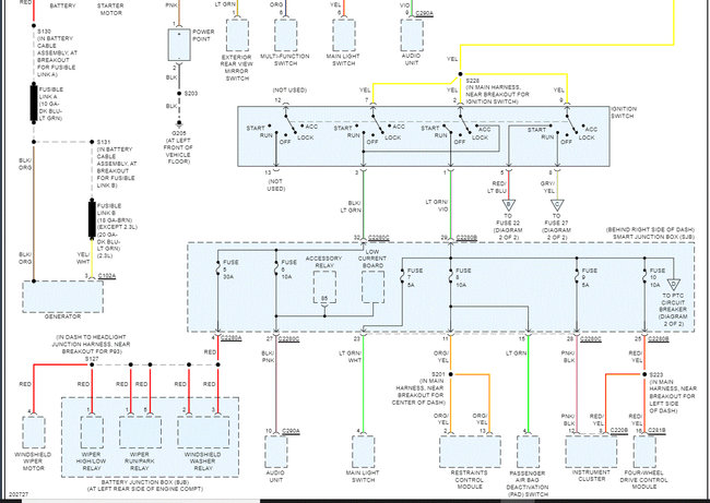
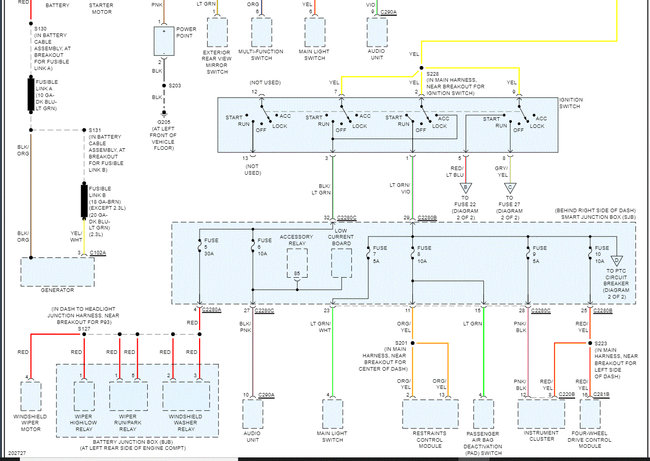
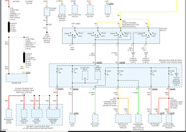
I read through wiring schematics. Unless there is an open circuit between the battery positive terminal and battery junction box (fuse box), some things should work. (See pic 1 below) So make sure to check that.

Additionally, if you lost ground, that would prevent anything from working. So, I need you to check the ground at the batter the same as the positive.

I attached the wiring schematics for the power and ground circuits below as a reference. There are a total of 8 pics below. The first 4 are power distribution and the last 4 are the ground. After confirming the ground terminal on the battery is good and tight, I highlighted where to check the main battery grounds on the engine. (See pic 5)

Let me know what you find or if you have other questions. Note: I am basing this on the concept that nothing electrical works. If you find something does work, let me know what it is.

Take care,

Joe

See pics below.
Was this
answer
helpful?
Yes
No
Sunday, December 26th, 2021 AT 10:10 PM
Tiny
TOYPACIFIC
  • MEMBER
  • 159 POSTS
Found out the positive post had a weak connection due to the screws being too loose and not holding the post down tight, I changed out the screws and it's all good now. Dang it, thought I had some serious wiring issues there for a minute. Thanks to 2CarPros, you guys are awesome.
Was this
answer
helpful?
Yes
No
Monday, December 27th, 2021 AT 2:24 AM
Tiny
JACOBANDNICKOLAS
  • MECHANIC
  • 110,192 POSTS
You are very welcome. I thought it sounded like a connection issue. Regardless, I'm glad to hear you found the problem.

Please feel free to come back anytime in the future. You are always welcome here.

Take care and Happy New Year!

Joe
Was this
answer
helpful?
Yes
No
+1
Monday, December 27th, 2021 AT 2:43 PM

Please login or register to post a reply.