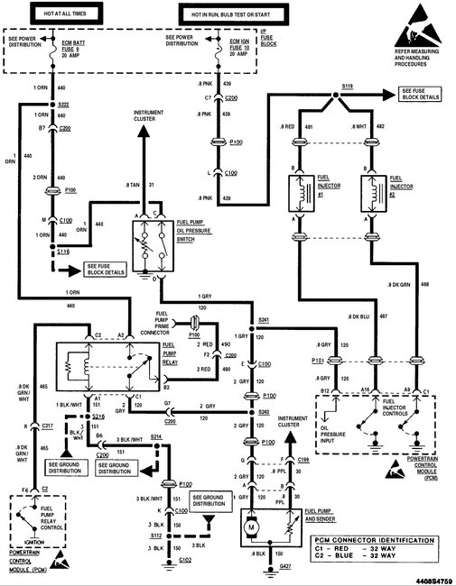
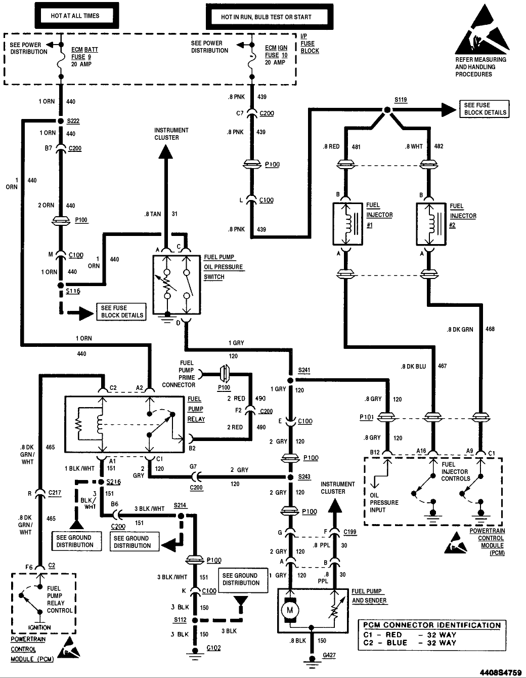
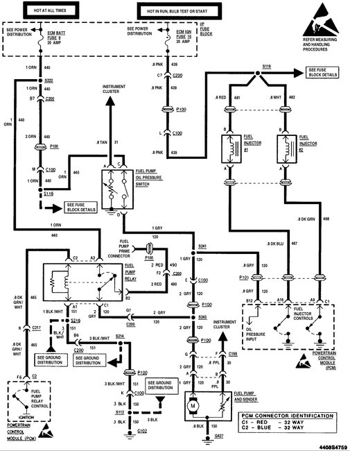
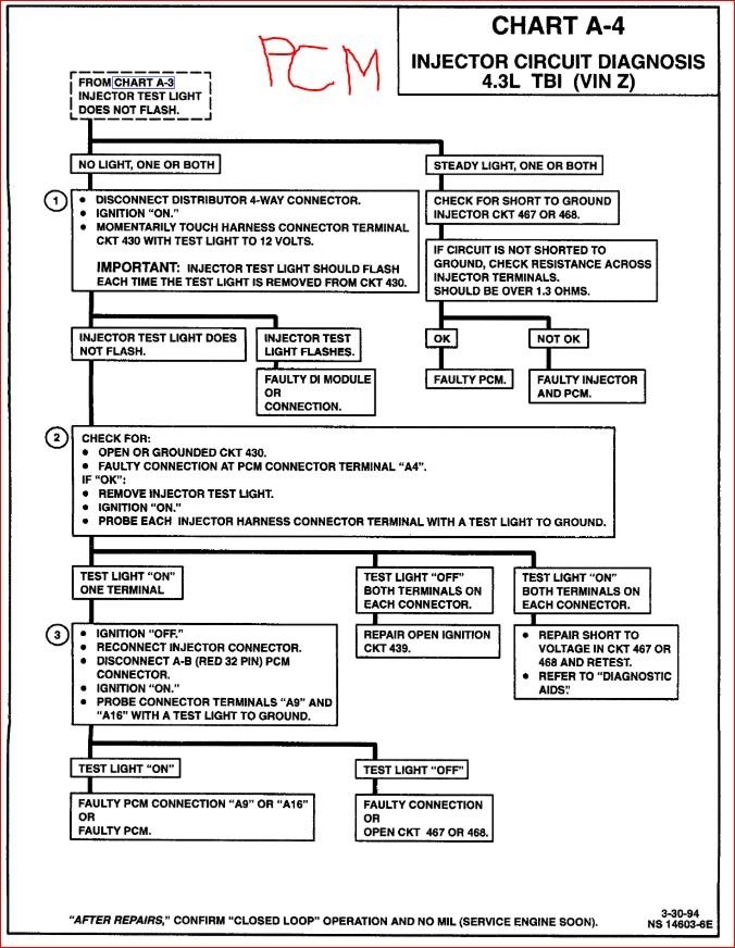
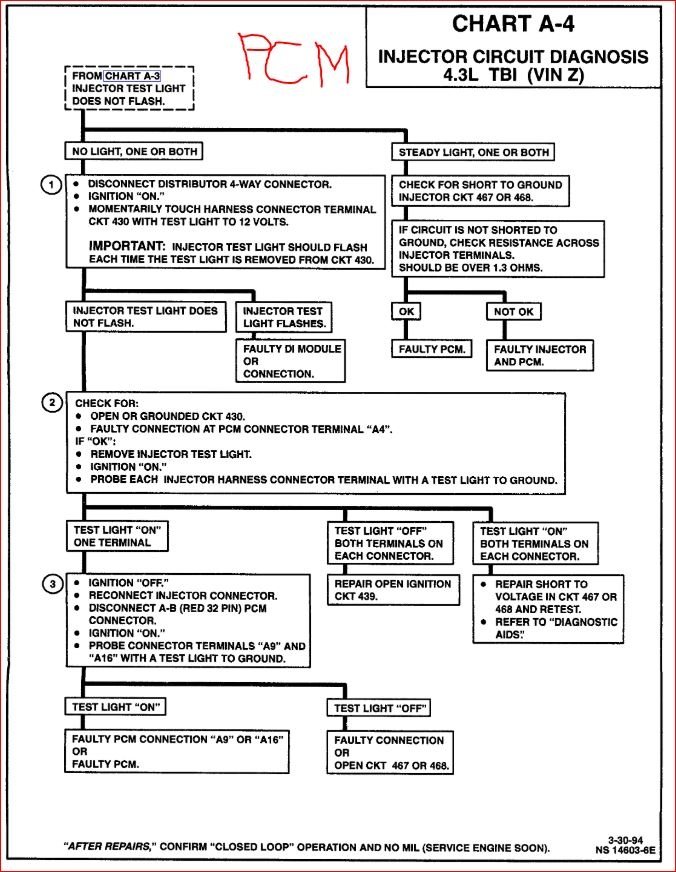
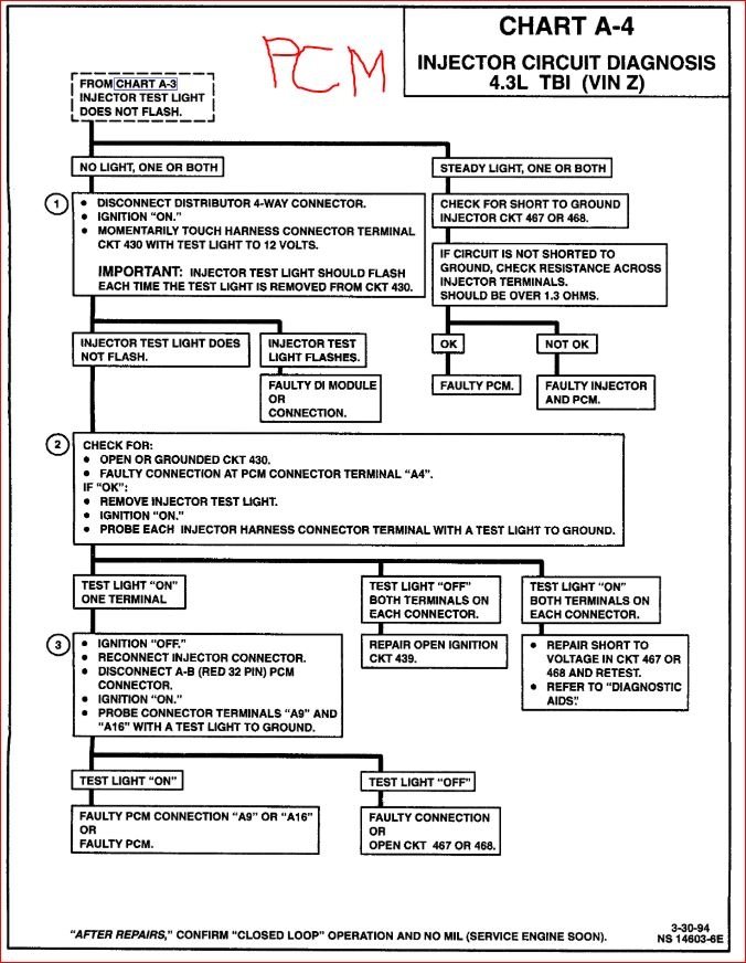
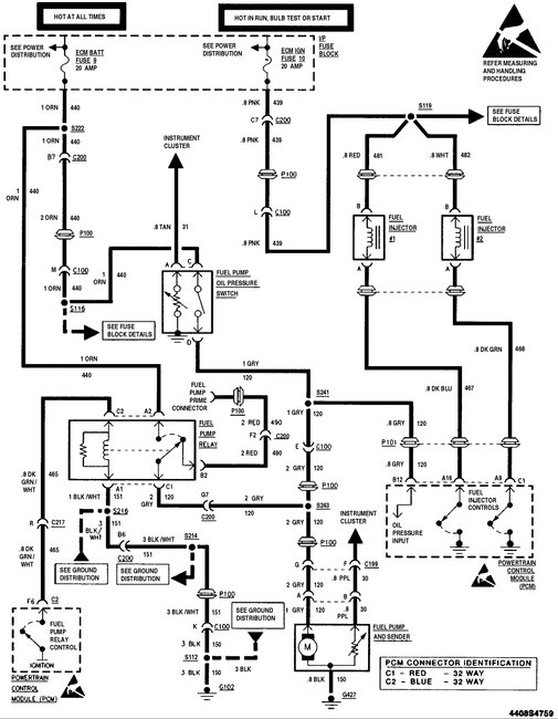
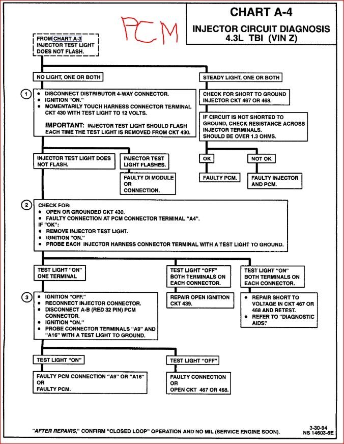
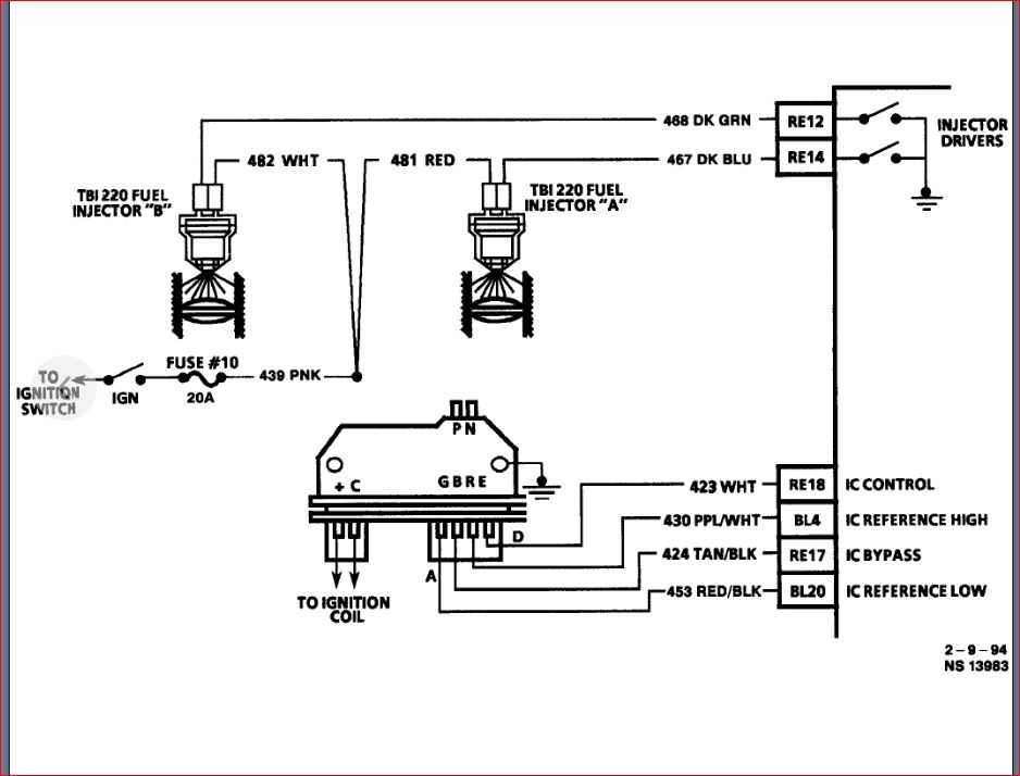
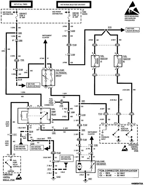
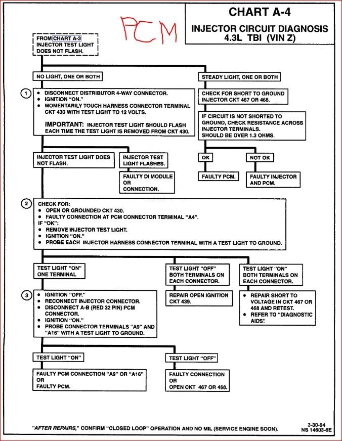
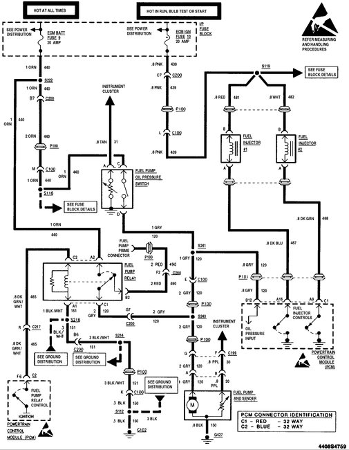
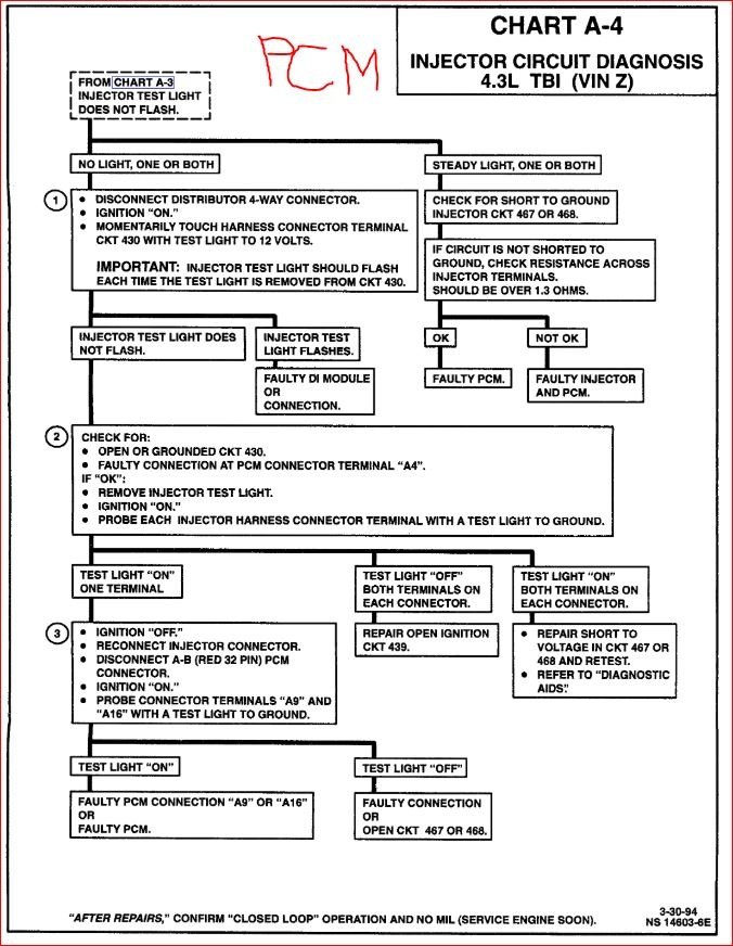
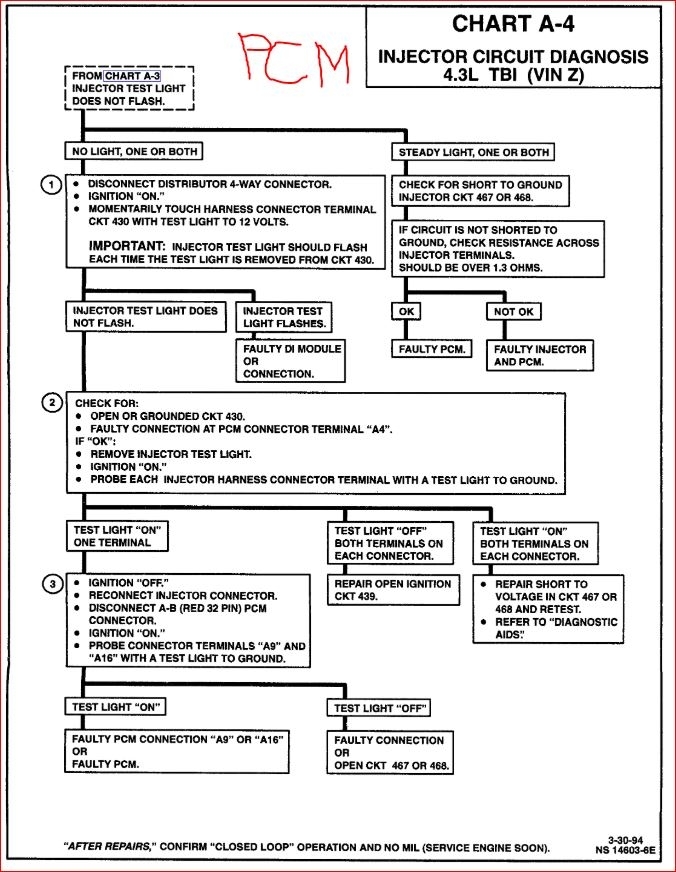
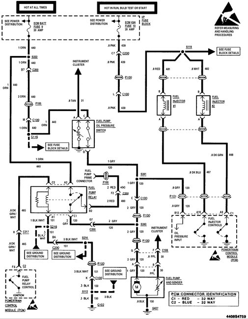
Vin Z. Engine cut out for about a minute, shut off, and won't restart. Good spark, ECM fuses good, TBI injectors are not pulsing. I can ground an injector and get a good cone of fuel. Cleaned the ground wire at the back of the engine by the distributor, can't find any ground by the thermostat housing. The ignition module was the original GM, so I replaced it as a shot in the dark, but no change. It will run if I spray fuel into the throttle bores. I've read dozens of post on various sites about the same problem, yet no one seems to have the answer. any ideas?
Jun 1, 2019 at 2:17 PM























