No fuel to carberator

Tiny
STEPHANIE BOYER
  • MEMBER
  • 1993 CHEVROLET S-10
  • 2.8L
  • V6
  • 2WD
  • 168,000 MILES
Pump is good. Relays are good. Fuse good. I believe it is a short from the ignition to the ECM. Which wire is it? What color?
Monday, July 9th, 2018 AT 9:59 AM

14 Replies

Tiny
ASEMASTER6371
  • MECHANIC
  • 52,796 POSTS
Good evening.

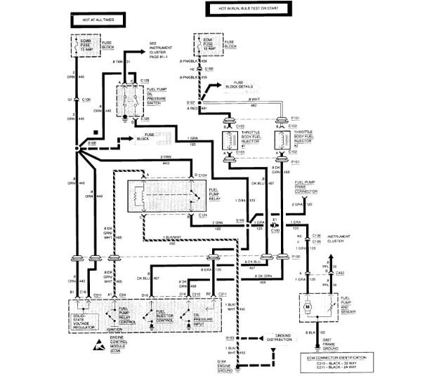
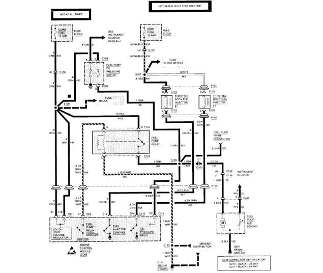
I attached a wire diagram of the system. Check the fuse listed for the relay.

Also, the wire for the pump is listed as well for you to test. It may be the pump itself not working.

Roy
Was this
answer
helpful?
Yes
No
Monday, July 9th, 2018 AT 3:49 PM
Tiny
STEPHANIE BOYER
  • MEMBER
  • 11 POSTS
Thank you so much for replying so fast. The diagram was very small and hard to see. A quick question though. If the fuel pump switch is not working does that mean the oil sending switch will not work also?
Was this
answer
helpful?
Yes
No
Tuesday, July 10th, 2018 AT 2:08 PM
Tiny
ASEMASTER6371
  • MECHANIC
  • 52,796 POSTS
No, the oil sender switch is a fail safe in case the relay fails. When it gets oil pressure on cranking, the oil pressure switch will send power to the fuel pump.

Roy
Was this
answer
helpful?
Yes
No
Tuesday, July 10th, 2018 AT 2:13 PM
Tiny
STEPHANIE BOYER
  • MEMBER
  • 11 POSTS
Maybe you can send me a diagram that is not a thumbnail size. Please. I cannot read this one it is too small.
Was this
answer
helpful?
Yes
No
Saturday, July 28th, 2018 AT 10:58 PM
Tiny
ASEMASTER6371
  • MECHANIC
  • 52,796 POSTS
Try downloading the diagram to your computer and then you can change the size.

Roy
Was this
answer
helpful?
Yes
No
Sunday, July 29th, 2018 AT 5:49 AM
Tiny
STEPHANIE BOYER
  • MEMBER
  • 11 POSTS
Thanks anyway, but, the tiny diagram just got blurry when I tried to enlarge it. This is what I have so far. I have power to the relay and power to the pump. Both are good. Still no fuel is getting to my carburetor. I am going to replace the fuel filter next. Is there a possibility that it has something to do with the oil sending unit? Or is there something else that could be keeping my fuel from getting to the carburetor?
Was this
answer
helpful?
Yes
No
Monday, August 6th, 2018 AT 1:54 PM
Tiny
ASEMASTER6371
  • MECHANIC
  • 52,796 POSTS
If you have power to the pump, I suspect the pump being your issue. Make sure the ground is good as well.

Roy
Was this
answer
helpful?
Yes
No
Monday, August 6th, 2018 AT 2:01 PM
Tiny
STEPHANIE BOYER
  • MEMBER
  • 11 POSTS
Pump tested fine. I am getting fuel to the throttle body. And to the injectors. But the injectors are not spraying. I got new injectors. Still nothing comes out.
Was this
answer
helpful?
Yes
No
Thursday, May 23rd, 2019 AT 12:38 PM
Tiny
ASEMASTER6371
  • MECHANIC
  • 52,796 POSTS
What was the pressure to the injectors?

Can you get a noid light to see if the ECM is commanding the injectors to deliver fuel?

Check the power to the injector. There should be one wire on each injector that has battery voltage.

Roy
Was this
answer
helpful?
Yes
No
Thursday, May 23rd, 2019 AT 12:42 PM
Tiny
STEPHANIE BOYER
  • MEMBER
  • 11 POSTS
Sorry it took so long. I am getting signal on one side of the injectors but no pulse signal on either injector.
Was this
answer
helpful?
Yes
No
Saturday, July 27th, 2019 AT 2:18 PM
Tiny
ASEMASTER6371
  • MECHANIC
  • 52,796 POSTS
Okay, if you are not getting a pulse on the ground side of the injector, the ECM is bad. The quad drivers are not commanding the injectors to deliver fuel.

Roy

CAUTION:

[a]The ignition must be "OFF, " when disconnecting or reconnecting the control module connector, to prevent internal damage to the control module.

[b]To prevent possible Electrostatic Discharge to the control module, DO NOT touch the connector pins or soldered components on the circuit boards.

NOTE: When replacing a production control module with a service controller, transfer the broadcast DTC and production control module part number to the controller label. DO NOT record information on the access cover.

REMOVAL:

1. Disconnect the negative battery terminal.
2. Remove passenger hush panel under dash.
3. Remove mounting screw.
4. Remove control module from mounting bracket.
5. Disconnect control module harness connectors.
6. Remove fuel module if equipped.

INSTALLATION:

1. Install the fuel module if equipped.
2. Connect control module harness connectors.
3. Install control module into the mounting bracket.
4. Install mounting screw.
5. Install passenger side kick panel under dash.
6. Connect the negative battery terminal.
Was this
answer
helpful?
Yes
No
Saturday, July 27th, 2019 AT 2:22 PM

Please login or register to post a reply.