No electricity, it was almost like the battery was completely drained?

Tiny
JHAYDON90
  • MEMBER
  • 1993 CHEVROLET SILVERADO
  • 5.7L
  • V8
  • 4WD
  • AUTOMATIC
  • 200,000 MILES
The truck listed above is a k2500 5.7 350.

I was sitting in a parking lot with the truck engine on. It was in park. Then it just turned off. No electric, it was almost like the battery was completely drained. Lights still work but nothing else does. Removed the junction box cover and a fusible link (red) that is connected to the second screw from left had burned up.
Saturday, August 27th, 2022 AT 12:37 PM

12 Replies

Tiny
JACOBANDNICKOLAS
  • MECHANIC
  • 110,192 POSTS
Hi,

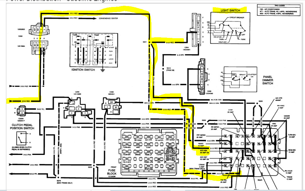
By chance, have you tried replacing it to see if it fails again? I ask because that fusible link powers several different things. I attached a wiring schematic below and highlighted the power supply and where it goes.

If you have tried replacing it and it failed again, we need to remove fuses in the vehicle related to the link. Then, one at a time replace the fuses to see which one causes it to fail again.

Take a look through the schematic. Sorry, it is in black and white, but because of the model year, the only schematic I have is the original one from the factory.

There are two pics. The first one shows the fusible link. I highlighted it until it runs off the page to the next page.

Let me know your thoughts and if you have questions.

Take care,

Joe

See pics below.
Was this
answer
helpful?
Yes
No
Saturday, August 27th, 2022 AT 8:55 PM
Tiny
JHAYDON90
  • MEMBER
  • 7 POSTS
Thanks Joe. So, should I replace the fusible link that got burned and replace the fuses which are located up steering wheel or which fuses should I replace and where are they located?

Thank you
Was this
answer
helpful?
Yes
No
Sunday, August 28th, 2022 AT 4:27 AM
Tiny
JHAYDON90
  • MEMBER
  • 7 POSTS
I’m not the best with electric diagrams. What fuses are linked to that fusible link? Here is a picture of my fuse box on the lower part of my dash on the driver side.
Was this
answer
helpful?
Yes
No
Sunday, August 28th, 2022 AT 4:35 AM
Tiny
JACOBANDNICKOLAS
  • MECHANIC
  • 110,192 POSTS
Did you remove the fuses? I attached a pic below of the box. I highlighted the fuses to remove, but they already appear removed in your pics.

Keep in mind, the fusible link may have failed due to age. So, it may be the only thing required.

Let me know.

Joe
Was this
answer
helpful?
Yes
No
+1
Sunday, August 28th, 2022 AT 7:29 PM
Tiny
JHAYDON90
  • MEMBER
  • 7 POSTS
I replaced the fuses and fusible link. The truck did start for a little while but now won’t turn on, nor the gauges work, window etc, basically I’m back to my original problem.

The wire (red) that is connected to the fusible link is getting really hot now when I turn the key to start.
Was this
answer
helpful?
Yes
No
Sunday, September 4th, 2022 AT 7:01 PM
Tiny
JACOBANDNICKOLAS
  • MECHANIC
  • 110,192 POSTS
Hi,

It sounds like you have a dead short. The idea that the wire is getting hot indicates an excessive amount of power going through it. It likely did the same thing before the original fusible link failed.

Have you removed the fuses I indicated above to try to narrow down the circuit causing the draw?

Let me know.

Joe
Was this
answer
helpful?
Yes
No
+1
Sunday, September 4th, 2022 AT 7:19 PM
Tiny
JHAYDON90
  • MEMBER
  • 7 POSTS
Yes, yesterday I replaced all of them and the truck actually started but then it shut off and now it’s doing the same thing it originally did and not starting or even trying to turn over as if the battery is completely drained.
Plus, that red wire is getting hot when I turn the key to start it.

Thanks
Was this
answer
helpful?
Yes
No
Sunday, September 4th, 2022 AT 8:58 PM
Tiny
JACOBANDNICKOLAS
  • MECHANIC
  • 110,192 POSTS
Here is what I need you to try. Remove the fuses again. With them all removed, does the red wire still get hot? If it doesn't, replace one fuse at a time. Each time, see if it creates heat on the red wire.

If the red wire is getting hot with the fuses removed, then we have an issue between the battery junction (where all the fusible links attach under the hood) and the fuse box.

I'm trying to narrow down what is causing the power draw.

Let me know,

Joe
Was this
answer
helpful?
Yes
No
Sunday, September 4th, 2022 AT 10:03 PM
Tiny
JHAYDON90
  • MEMBER
  • 7 POSTS
Took all the fuses out. The wire got hot when I tried to start it.

Thanks
Was this
answer
helpful?
Yes
No
Thursday, September 8th, 2022 AT 8:21 AM
Tiny
JACOBANDNICKOLAS
  • MECHANIC
  • 110,192 POSTS
If that is the case, then you need to check between the link and the fuse box. The box itself may be the cause.

Are you able to trace the wires into the vehicle for inspection? Also, does the wire only get hot after the key is turned on or only when the starter is engaged?

Joe
Was this
answer
helpful?
Yes
No
Thursday, September 8th, 2022 AT 6:26 PM
Tiny
JHAYDON90
  • MEMBER
  • 7 POSTS
I’ll trace it back when I get home tonight. What should I look for when I trace it back? The starter doesn’t attempt to turn over. When I turn the key, literally nothing happens.
Was this
answer
helpful?
Yes
No
Friday, September 9th, 2022 AT 7:18 AM
Tiny
JACOBANDNICKOLAS
  • MECHANIC
  • 110,192 POSTS
Check for anything that can cause a short. Pay attention to the insulation on the wiring to make sure a mouse or something didn't damage it. Make sure none of the connectors are not melted or damaged.

Let me know.

Joe
Was this
answer
helpful?
Yes
No
Friday, September 9th, 2022 AT 8:27 PM

Please login or register to post a reply.