Sunday, December 2nd, 2018 AT 8:22 PM
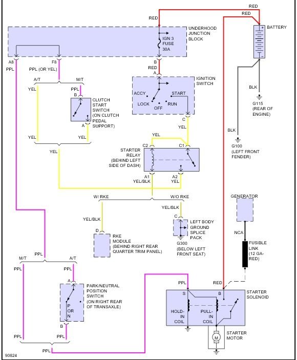
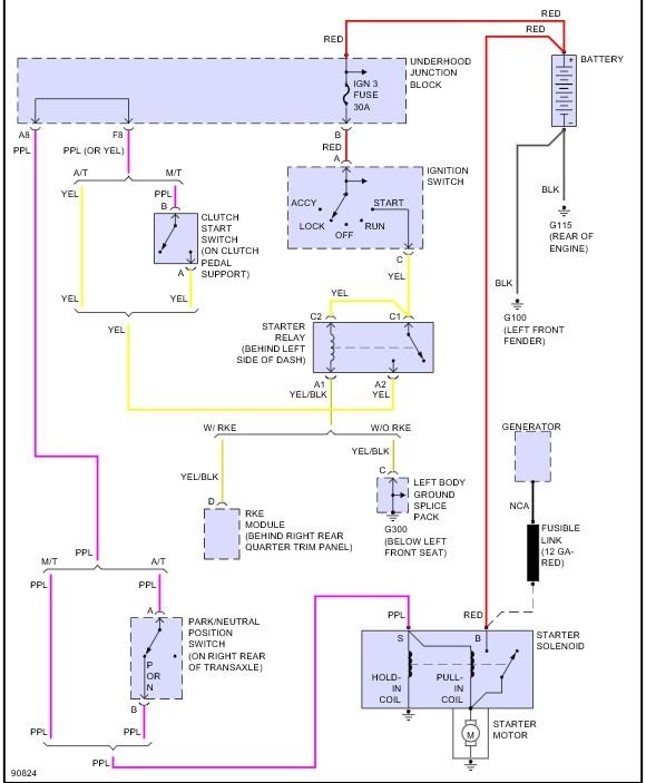
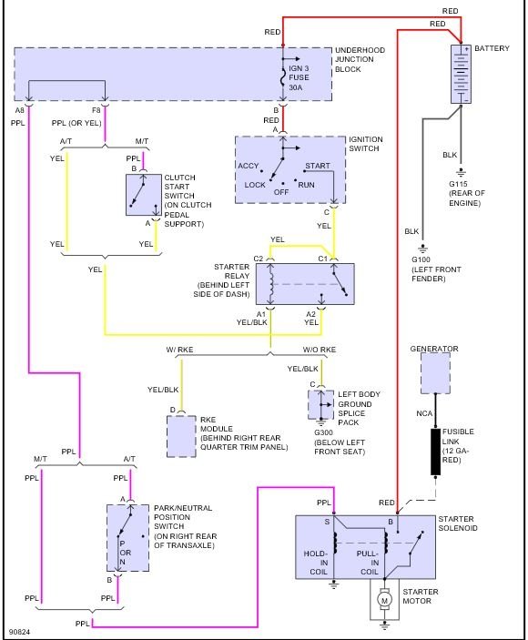
My car will not start after getting music hooked up and I would like to know how to bypass the solenoid to get my car to start. Help would be greatly appreciated, thanks.



