No crank no start after installing new starter

Tiny
TIMMAHANEY
  • MEMBER
  • 1992 LEXUS LS 400
  • 4.0L
  • V8
  • 2WD
  • AUTOMATIC
  • 195,000 MILES
I recently put a new starter in my car, and I put it all back together and now it will not start. Nothing, no clicking, no sound at all. I really need some help please with this problem. Sincerely, Tim Newton
Tuesday, February 6th, 2018 AT 8:49 AM

5 Replies

Tiny
CJ MEDEVAC
  • MECHANIC
  • 11,005 POSTS
First of all,

Complete details on why you decided to replace the starter.

What was attempted before you replaced it, like jump starting (maybe accidental crossed cables/ etc?)

The connections to the starter are one big cable and a smaller wire below it.

Did you disconnect the battery prior to installing it? (Or did something spark?)

If you did disconnect the battery, did you reconnect everything back to the battery?

Little starter wire, was it in good shape, melted? Distorted?

Is the security system on?

This is all I could find to reset it:

Disconnect the battery for thirty minutes.

Reconnect.

Turn the key to the "lock" position.

Take the key out.

Manually lock and shut all of the doors, close trunk and the hood.

Wait thirty seconds or so until the security indicator flashes.

Place the key into either the driver's or passenger's front door.

Unlock the door.

Good news?

The Medic
Was this
answer
helpful?
Yes
No
Tuesday, February 6th, 2018 AT 5:52 PM
Tiny
TIMMAHANEY
  • MEMBER
  • 65 POSTS
I will try it and will let you know later today what happened. Thanks. Sincerely, Tim Newton
Was this
answer
helpful?
Yes
No
+1
Wednesday, February 7th, 2018 AT 12:10 AM
Tiny
CJ MEDEVAC
  • MECHANIC
  • 11,005 POSTS
Gotcha!

The Medic
Was this
answer
helpful?
Yes
No
+1
Wednesday, February 7th, 2018 AT 3:56 PM
Tiny
TIMMAHANEY
  • MEMBER
  • 65 POSTS
Well I haven't gotten it to start yet! When I first started noticing something was wrong I say 4 days prior it was getting harder to start, I just thought that the battery was bad. Then one day it just stop starting. My brother told that the starter was bad. K now I can't get it to start and when I first put it in I put the battery terminal on and the car tried to start on its own. Hopefully you can help me.
Was this
answer
helpful?
Yes
No
Friday, February 9th, 2018 AT 6:06 PM
Tiny
STEVE W.
  • MECHANIC
  • 15,685 POSTS
OK, when you say nothing with the key do you have lights and such but no starter function or are the lights out also?

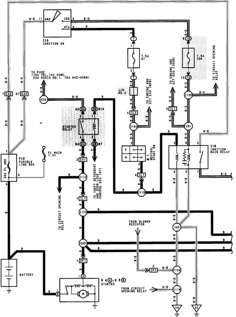
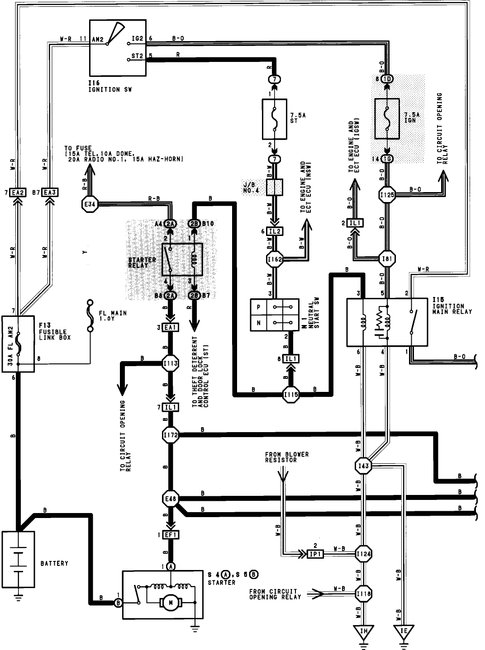
If you have all the rest but no starter action go to the junction box on the drivers side under the hood and find the starter relay. Have someone turn the key while you put your finger on the relay. Do you feel or hear it click when the key is turned?

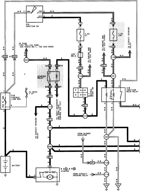
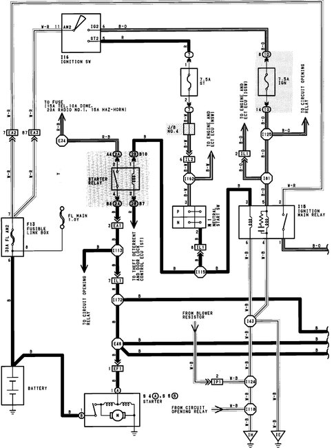
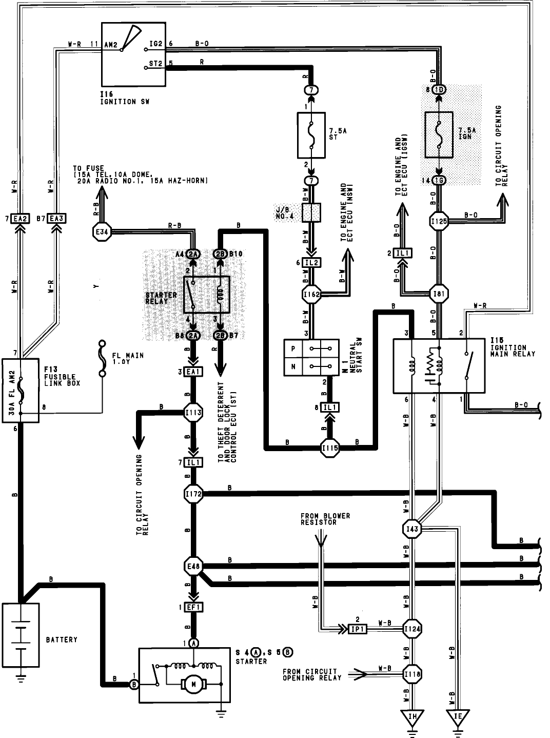
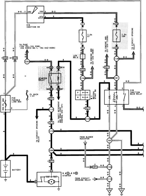
If yes then the starting circuit from the ignition switch to the relay is OK and we will look at the relay to starter motor side. The easiest way to test the relay is to simply swap it for another. When you pull it look close at the pins and the connections. They should look clean. I believe the starter relay and the horn relay are the same, for the test you can just pull the horn relay and plug it into the starter relay socket. Try starting it now. If nothing then check the battery cable from the starter to the positive battery terminal, you can use a set of jumper cables to see if the cable is the issue, just connect them from the battery terminal on the starter to the positive batter terminal. Try starting it now. If it starts now you have a bad cable, they can corrode inside and cause problems.

This car doesn't have any aftermarket items like remote start or security add-ons does it?
Was this
answer
helpful?
Yes
No
+1
Friday, February 9th, 2018 AT 7:18 PM

Please login or register to post a reply.