No Bus, No OBD?

Tiny
APPEALTODODGE
  • MEMBER
  • 2000 DODGE VAN
  • 5.9L
  • V8
  • 2WD
  • AUTOMATIC
  • 199,000 MILES
I had my transmission wiring harness professionally replaced and ever since I have noticed that my Check Engine Light no longer comes on when I turn the key to on position. It ran fine for months but then would intermittently stall and give me a no BUS code in the odometer section. Only happens when engine is warm and will start again when cool. Tried plugging into OBD reader but all I get is Fail to Communicate message.
Tuesday, September 5th, 2023 AT 11:43 AM

9 Replies

Tiny
AL514
  • MECHANIC
  • 5,584 POSTS
Hello, so looking at the wiring diagrams for the transmission, you had just the harness from the transmission to the PCM replaced? The PCM controls the transmission but there is a section of harness that runs to the transmission for the valve body control.
There is an 8-wire connector to the Transmission which has a 5volt Reference feed to it, and if these 5vRef wires get shorted due to a sensor or to ground it can cause the PCM to shut down. So, there's some things we can check. I'm going to see what else uses this same 5vRef. Because many times it is shared inside the PCM and goes out to sensors on the engine.
Was this
answer
helpful?
Yes
No
Tuesday, September 5th, 2023 AT 2:24 PM
Tiny
APPEALTODODGE
  • MEMBER
  • 4 POSTS
So, if one of the sensors was bad, it could cause the check engine light to not come on and the OBD reader unable to communicate?
Was this
answer
helpful?
Yes
No
Tuesday, September 5th, 2023 AT 3:03 PM
Tiny
AL514
  • MECHANIC
  • 5,584 POSTS
Yes if a 5vReference gets shorted out it can cause the computer to shut down or not communicate. Let me get a diagram for you to check the 5vRef. Some vehicles have multiple reference circuits that are not shared inside the computer but on these older vehicles most are shared inside the computer from the same voltage regulator.
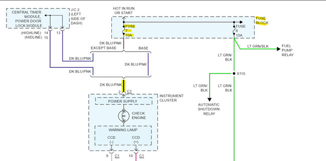
As an example, here you can see two 5vRef circuits. The bottom one (pin B31) is the circuit that goes to the Transmission. The upper 5vRef circuit goes to the engine sensors (MAP, TPS, CrankSen, and to the Cam Position sensor inside the Distributor.

So, with the Key On, engine Off the Throttle position sensor or the MAP sensor are probably the easiest to get to. If you unplug either 3 wire sensor- 1 wire will be a 5vref, a 2nd wire will be a Ground and the 3rd wire will be the signal wire to the PCM.
If this problem only occurs when the engine is hot, then you'll have to catch the issue at that time. Checking to see if the 5vRef is either missing or is lower than it should be.
Since we don't know if the 5v is shared internal to the PCM you should be prepared to check them when the fault happens. If the sensor 5volts is ok, then check the 5v going out from the PCM to the Transmission.

Do you have a multimeter and how long does the fault last when it occurs ?
These are the PCM connectors that have both 5v feeds, The C1 connector pin 17 is an Orange wire and feeds the engine sensors.
PCM connector C2 pin 31 is a Violet/White wire that feeds 5vRef to the Transmission valve body.
the PCM is mounted on the center of the firewall in the engine compartment. Hopefully you can get to it, The 6th diagram shows the PCM, the plastic covers on the back of the connectors can come off to access the back of the connector and wires. Or you can go
to the throttle body and check the throttle position sensor 5volts.

https://www.2carpros.com/articles/how-to-use-a-voltmeter
Was this
answer
helpful?
Yes
No
Tuesday, September 5th, 2023 AT 3:22 PM
Tiny
AL514
  • MECHANIC
  • 5,584 POSTS
If you refresh this page, you'll be able to see the service information I updated in my last post.
Was this
answer
helpful?
Yes
No
Tuesday, September 5th, 2023 AT 3:59 PM
Tiny
APPEALTODODGE
  • MEMBER
  • 4 POSTS
I have a multimeter. The check engine light never comes on when turning key and obd is not readable ever since transmission work. It started shutting off randomly after a few months and only once a month. It shuts off like I turned the key, will not start unless I wait 10-15 min, then it will start up. Fuel gauge won't move until it's ready to start.
Was this
answer
helpful?
Yes
No
Tuesday, September 5th, 2023 AT 4:11 PM
Tiny
AL514
  • MECHANIC
  • 5,584 POSTS
Oh okay, so this is an ongoing issue.
This is the Data Link Connector that you plug your scan tool into. With the Key On engine off. Check if you have power on pin 16, using first pin 4 as Ground and then use pin 5 as Ground. Don't push the meter leads into the connector, just touch the pins lightly, so the connector pins dent get spread. Let's see if there is power and both grounds there. I'm wondering if they forgot to tighten a ground wire or didn't put on in the correct place when replacing the harness section.
Check this Fuse 7 as well.
Was this
answer
helpful?
Yes
No
Tuesday, September 5th, 2023 AT 4:19 PM
Tiny
AL514
  • MECHANIC
  • 5,584 POSTS
What was the original reason for the transmission harness replacement? And what section exact section did they replace. Was it the 8-wire connector and speed sensor section to the transmission out and have you checked the transmission connector? And looked for any wires that might be grounds they forgot to either bolt up or left loose. Another thing to check on these is the larger ground straps that go from the body to frame, some of them are a braided type that can appear okay but have actually become corroded and there are large voltage drops on the ground circuits of the vehicle.
To test for any voltage drops. Have the van running, turn on some electrical loads like the head lights, rear defrost if it has it. And then set your meter on DC volts, on a 20v scale and check from the Engine Block to Battery Negative, then from the frame to the engine block, then the frame to battery Negative and write down the voltage levels you get.
This is measuring how much voltage is being lost on the Grounds of the vehicle to battery negative, If you find voltage drops of anything above 1 volt that means there are ground locations that are starting to be an issue. And with more load on the vehicle, the more current flow there is, and if there are high resistance grounding locations there will be issues.
This is a pretty quick test you can do, just set the meter on DC volts and start checking. The Ground straps I know are an issue on these.
Was this
answer
helpful?
Yes
No
Tuesday, September 5th, 2023 AT 5:32 PM
Tiny
APPEALTODODGE
  • MEMBER
  • 4 POSTS
I haven't had a chance to use the multimeter, however I scanned over the sensors and noticed one frayed wire at the transmission solenoid wiring connector. I am trying to find the replacement connector piece but it doesn't appear to be readily available.
Was this
answer
helpful?
Yes
No
Tuesday, September 5th, 2023 AT 5:38 PM
Tiny
AL514
  • MECHANIC
  • 5,584 POSTS
What color is the damaged wire? You were able to use a scan tool?
Was this
answer
helpful?
Yes
No
Tuesday, September 5th, 2023 AT 6:18 PM

Please login or register to post a reply.