No airflow out of vents

Tiny
CURTISM
  • MEMBER
  • 1998 OLDSMOBILE 88
  • 3.8L
  • V6
  • 2WD
  • AUTOMATIC
  • 75,000 MILES
Have verified that both the electronic and vacuum blend door actuators are moving with changing the temperature and output locations. At a loss for what to check next.
Tuesday, June 23rd, 2020 AT 8:52 AM

6 Replies

Tiny
KASEKENNY
  • MECHANIC
  • 18,907 POSTS
Can you give me a little detail on what system you have? Do you have electronic climate control or just A/C? Also, do you have dual or single zoned temperature?

Lastly, which vents is the air not coming out of and those that it is coming out of?

Let's start with all this info and go from there because the answers to these questions will take it very different directions. Thanks
Was this
answer
helpful?
Yes
No
Tuesday, June 23rd, 2020 AT 2:33 PM
Tiny
CURTISM
  • MEMBER
  • 4 POSTS
Manual single zone system. The air is not coming out of any of the vents even though you can hear the blower running from low to high speed. New blower motor installed.

Can the motor be running backwards? Saw a post somewhere about this.
Was this
answer
helpful?
Yes
No
Friday, June 26th, 2020 AT 8:26 AM
Tiny
CURTISM
  • MEMBER
  • 4 POSTS
Motor not the easiest to remove and the darn cover over it is so brittle it breaks more every time I look at it.
Was this
answer
helpful?
Yes
No
Friday, June 26th, 2020 AT 8:27 AM
Tiny
KASEKENNY
  • MECHANIC
  • 18,907 POSTS
It is unlikely that the motor is installed backwards but I am wondering if the connector for the motor can go on in either direction. If it can, there is a chance that the motor is being run in the opposite direction.

Clearly we are going to need to access the motor because if you can hear it run but there is no air, then either it is running backwards or the air doors are closed when they should be open.

I would try and swap the connector around just to see if it will even go on and go from there.
Was this
answer
helpful?
Yes
No
Saturday, June 27th, 2020 AT 6:49 PM
Tiny
CURTISM
  • MEMBER
  • 4 POSTS
Problem solved. Brand new blower motor was wired wrong and turned the wrong way. Put the original one back in and system works like a champ now. New blower motor returned to O'Reilly's for my money back.

The original blower motor which I first thought was bad was actually good and it was the relay that was bad. The relay was intermittent and worked long enough for me to check for voltage at the blower motor connector, but by the time had installed the new motor the relay failed again.

Note: The connector only fits one way on the motor assembly.

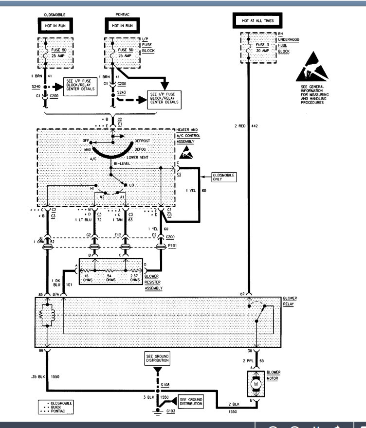
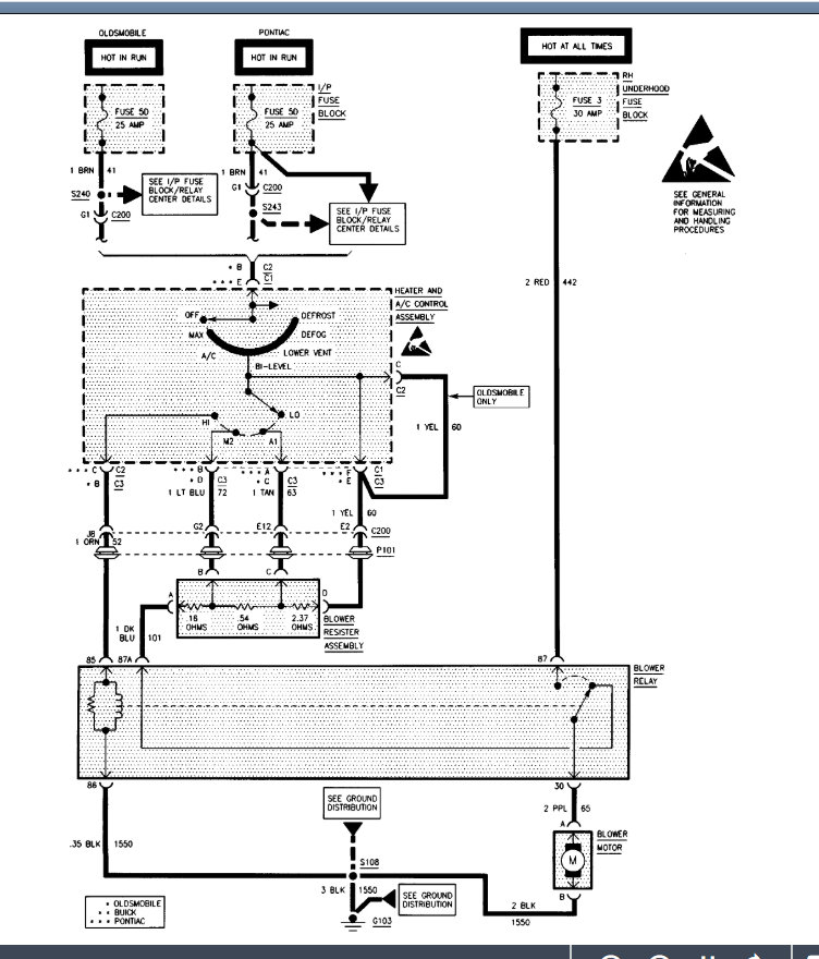
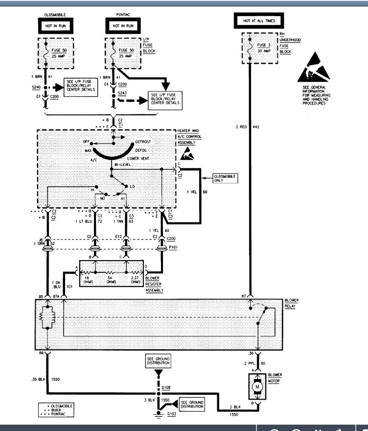
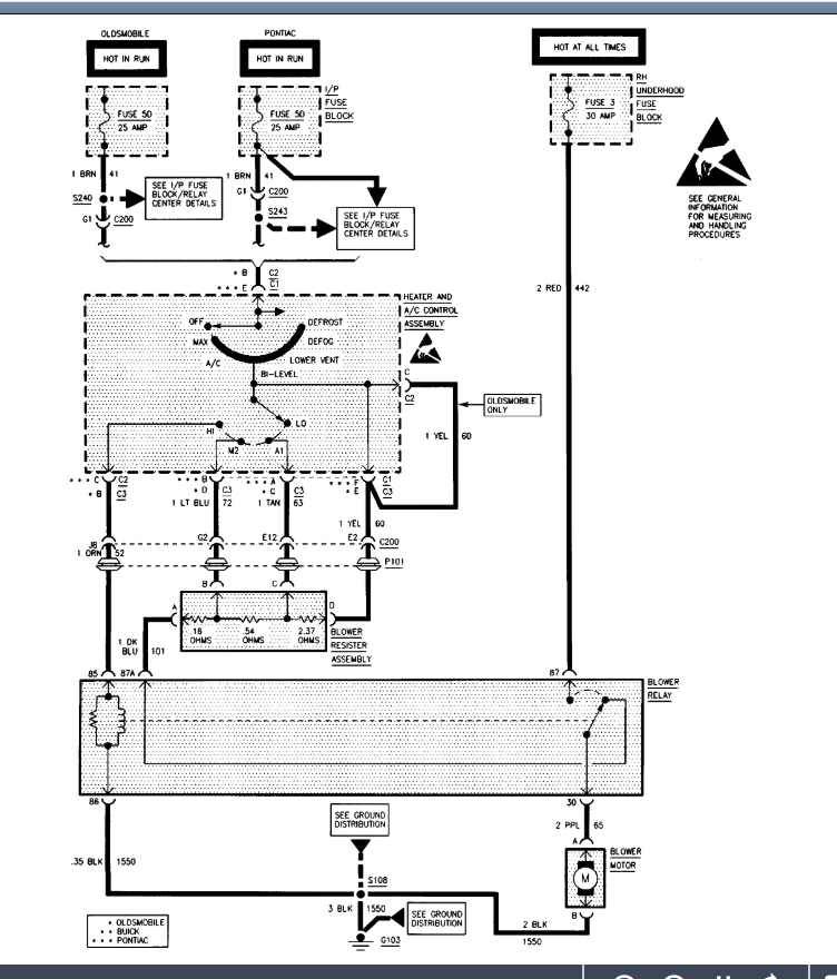
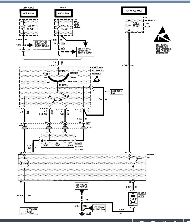
Thanks for the help and diagrams.
Was this
answer
helpful?
Yes
No
Sunday, June 28th, 2020 AT 2:18 PM
Tiny
KASEKENNY
  • MECHANIC
  • 18,907 POSTS
Awesome. Good find. Unfortunately it happens more then we would like where we get new parts and they are no good.

Thanks for the update. That info will surely help someone else. Thanks for using 2CarPros.
Was this
answer
helpful?
Yes
No
Monday, June 29th, 2020 AT 7:10 PM

Please login or register to post a reply.