HOME
ASK A QUESTION
REPAIR GUIDES
BECOME A MEMBER
LOG IN
Login with Facebook
OR
Remember me
NOT A MEMBER?
FORGOT PASSWORD?
CONTACT US
PRIVACY POLICY
TERMS AND CONDITIONS
☰
Home
Nissan
Maxima
Engine
Symptoms
Not Running
1997 Nissan Maxima WONT START
NIKKI VANCE
MEMBER
1997 NISSAN MAXIMA
Engine Mechanical problem
1997 Nissan Maxima Engine Size unknown Wheel Drive Type unknown Automatic 100000 miles
WHEN I TURN THE KEY IT CLICKS BUT NO FIRE. I CHARGED THE BETTERY AND TAPED THE STARTER NEITHER HELPED. ANY IDEAS
Tuesday, March 25th, 2008 AT 4:32 PM
1 Reply
RASMATAZ
MECHANIC
75,992 POSTS
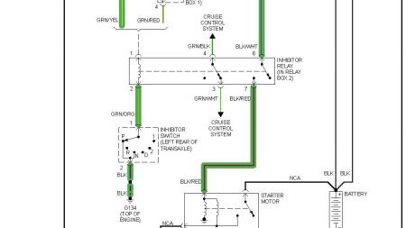
Troubleshoot the starting system see below
Was this
answer
helpful?
Yes
No
Tuesday, March 25th, 2008 AT 4:41 PM
Please
login
or
register
to post a reply.
Related Engine Not Running Content
Car Will Not Start Because Alarm System Won't Stop.
I Locked My Keys In The Car Yesterday So I Decided To Get A New Battery For The Remote That Came With It That Didnt Work Well If Ever. Still...
Asked by
sharonbunyea
·
1 ANSWER
1997
NISSAN MAXIMA
VIDEO
Car Cranking but Not Starting? Try This
Instructional repair video
GUIDE
Engine Not Starting
Over the past 20 years at 2CarPros we have identified the top problems that are easily fixed. This guide can save you a trip to the repair garage or calling a tow truck and...
1997 Nissan Maxima Car Will Not Start/turn Over
The Car Was Parked For ~ 2hrs In Front Of House And Would Not Even Turn Over Later. Battery Is Good. In The Past Year We Have Had Ignition...
Asked by
mlehman
·
1 ANSWER
1997
NISSAN MAXIMA
1997 Nissan Maxima Will Not Start
Engine Performance Problem 1997 Nissan Maxima 6 Cyl Front Wheel Drive Automatic My Engine Cranks But Will Not Start. Has Been A Little...
Asked by
wteebuck
·
1 ANSWER
1997
NISSAN MAXIMA
Why Does My Car Intermittently Fail To Start
Details Modified Actually, Almost No One Can Get The Car To Start But The Wife. It Fails To Crank For Her Half The Time. I Have Changed...
Asked by
john bro
·
3 ANSWERS
1997
NISSAN MAXIMA
1997 Nissan Maxima Will Not Start
I Have A 1997 Maxima With 215,000 Miles. Auto 2 Wheel That Does Not Want To Start In Any Weather. The Battery, Starter And Altinator Were...
Asked by
jeta81
·
3 ANSWERS
1997
NISSAN MAXIMA
VIEW MORE
Ask a Car Question. It's Free!
Car Cranking but Not Starting? Try This
How to fix an engine that wont start
Crankshaft Sensor Replacement