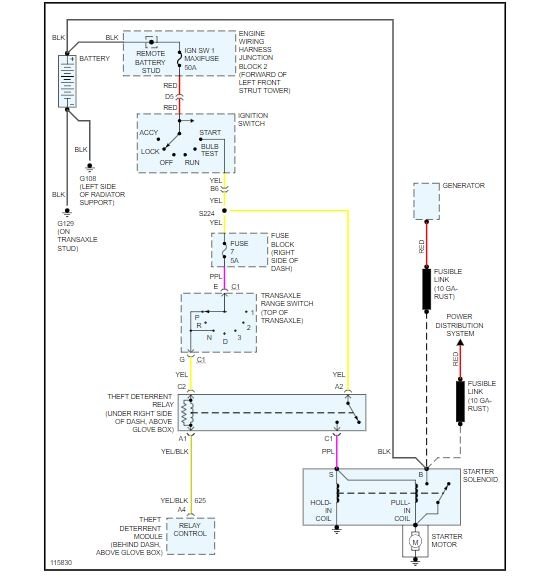
automatic transmission to neutral to start from there (does my car start from neutral?). So far, these two times, I have moved the gear selector to different gears, and let the car sit for a minute or two (and I think about where my AAA card is). Fortunately, so far I have then tried to start the car again, and it has started right up. The AutoZone guy said it sounds like the Neutral Safety Switch. Do you think it is the Neutral Safety Switch? And, which switch do I have? Duralast DR4005 located on steering column, or Duralast DR484 transmission mounted (AutoZone guy was not sure.) When I find the switch under the car, I guess I can check for wiring corrosion first. Should I fix this switch (if that is the problem) or just keep playing "start the car roulette"? I am such an if it is not broke don't fix it guy. I guess I should check for all possible wiring corrosion or bad connections that might be involved first (What are the wiring connection possibilities I should check for this starting problem?) Thanks for your help.
Sunday, February 24th, 2019 AT 9:01 PM



