Need vacuum line diagram

Tiny
WILLMECHANIC
  • MEMBER
  • 2005 SAAB 9-3
  • 2.0L
  • 4 CYL
  • 2WD
  • AUTOMATIC
  • 13,000 MILES
Having surging issues. Replaced sparkplugs, coils, clean various electrical connectors (H32?), Removed/tested waste gate solenoid, tested/replaced WG actuator, Evap solenoid. Vacuum pump is good. Decided to replace all vacuum lines under the hood: 1) To guarantee no leaks, and 2) To be sure they are routed correctly. Hence, I need a diagram. Car is 20t Linear.
I have not checked fuel pressure for consistency because replacing filter is difficult, I have to drop tank as the American version of this car has filter inside tank.
Saturday, January 1st, 2022 AT 1:22 AM

1 Reply

Tiny
JACOBANDNICKOLAS
  • MECHANIC
  • 110,194 POSTS
Hi,

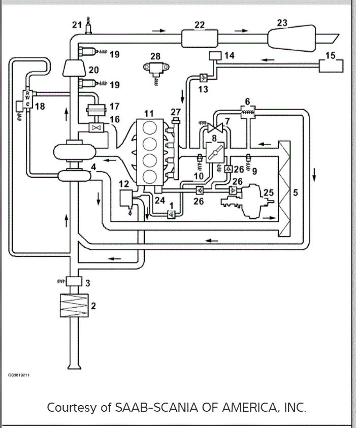
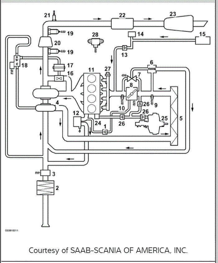
For some reason, the vacuum schematics are very difficult to find. However, I did attach what I was able to locate.

If you look at pic 1 below, it is a schematic of several components but also included the EVAP system and routing. The remaining pics are the legend for the components in the picture.

Take a look through this and let me know if it helps.

Take care,

Joe

See pics below.
Was this
answer
helpful?
Yes
No
+1
Saturday, January 1st, 2022 AT 10:48 PM

Please login or register to post a reply.