Tuesday, December 24th, 2024 AT 11:01 AM
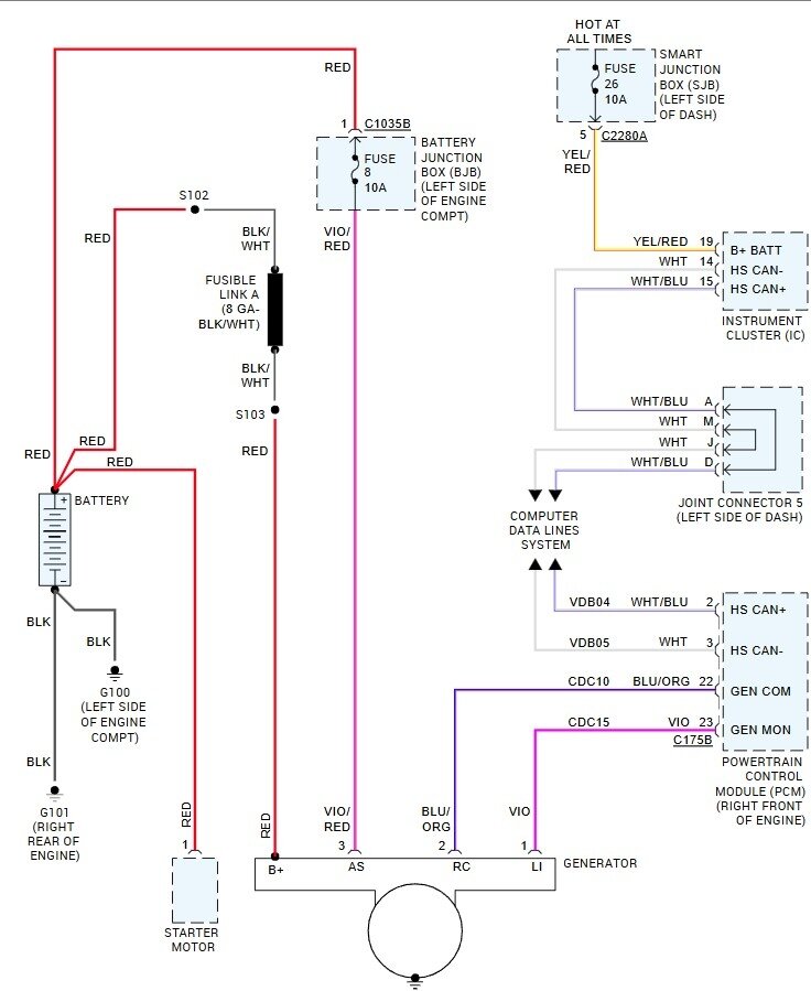
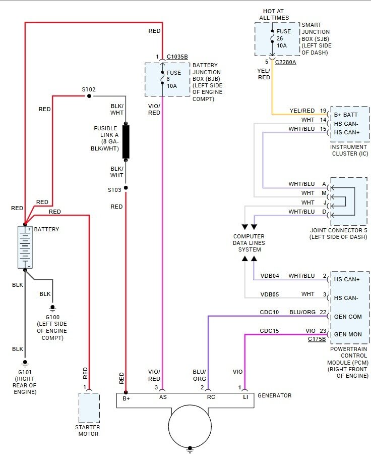
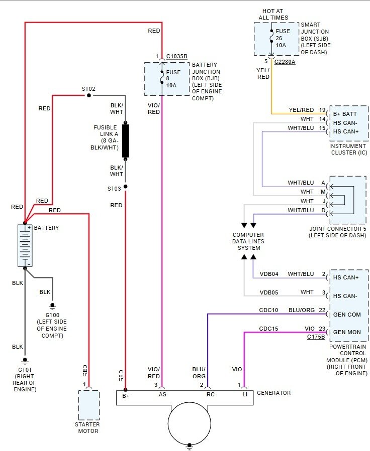
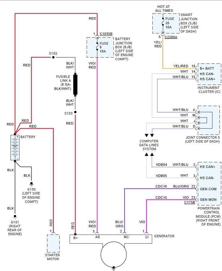
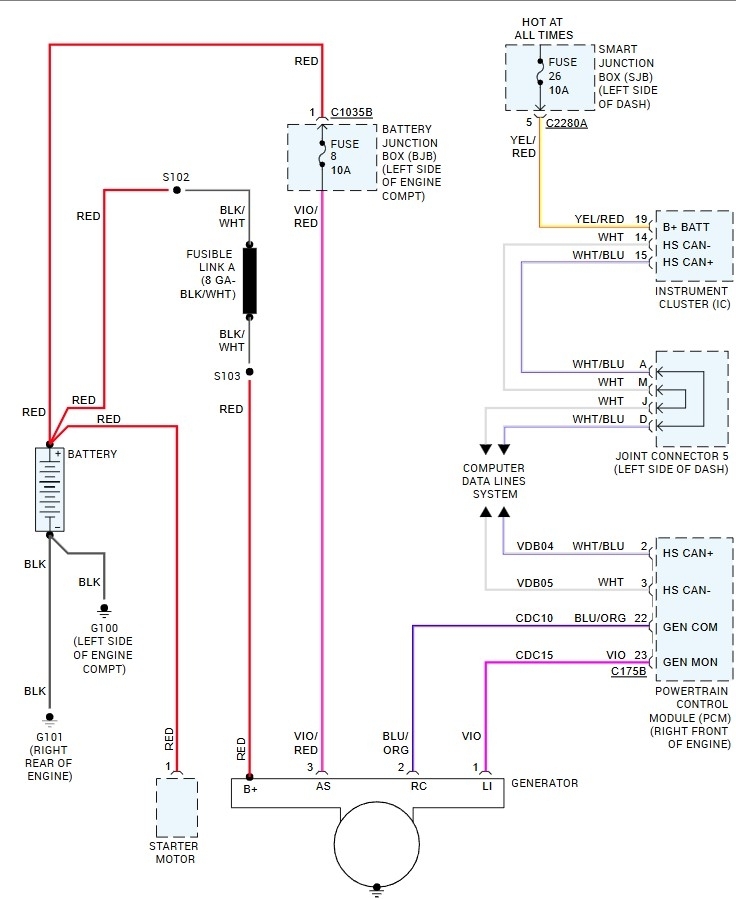
My battery light came on last weekend, so I replaced the Alternator as you would. Same thing, light on again. Replaced the battery, light came on again. I plugged in my Fixd scanner and got 12 codes. 1. Battery voltage low, B1318-20 airbag code. 2. Yaw rate sensor fault, C2769-20 ABS code. 3. Steering wheel position signal error, C1281-20 ABS code. 4. Vehicle speed sensor circuit malfunction, C1517-20 ABS code. 5. Yaw rate sensor signal fault, C1279-20 ABS code. 6. Driver door central locking mechanism failure, B211b-20 ABS code. 7. Hydraulic brake pressure sensor circuit failure, C1140-e0 ABS code. 8. The OBD-II system readiness test is not complete, as is the P1000-ff engine code. 9. Airbag warning lamp circuit failure, b1868-60 Airbag code. 10. Occupant classification system fault, b2290-20 airbag code. 11. Lost communication with accessory protocol interface module, u0253-20 airbag code. 12. Generator field terminal circuit low, p0625-ff engine code. I am wondering if there is something wrong with the PCM, would I get all these codes or is there something else going on, like a short in the wiring? I have been using the vehicle all week and everything seemed fine except for the battery light coming on. I read another post and when I accelerate above 2000rpm the light will go off. Any help would be great. Thank you.


