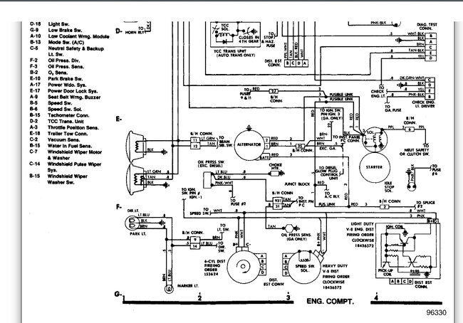
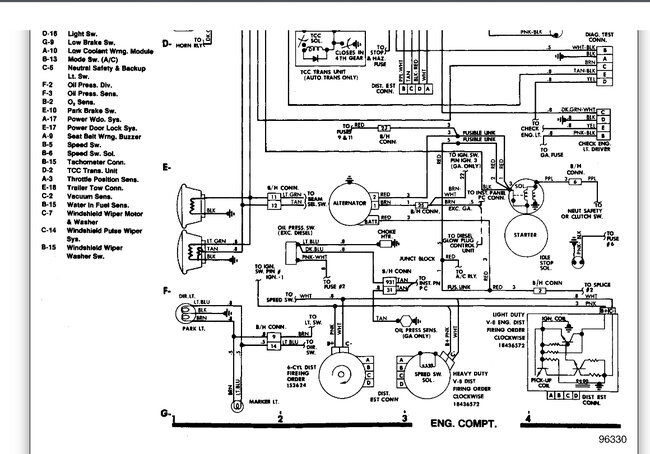
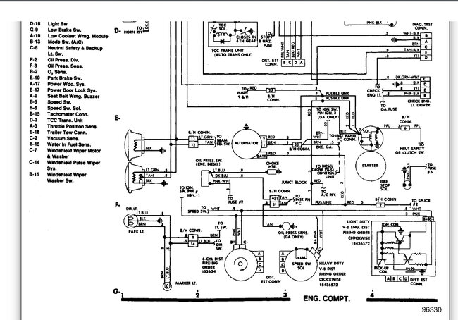
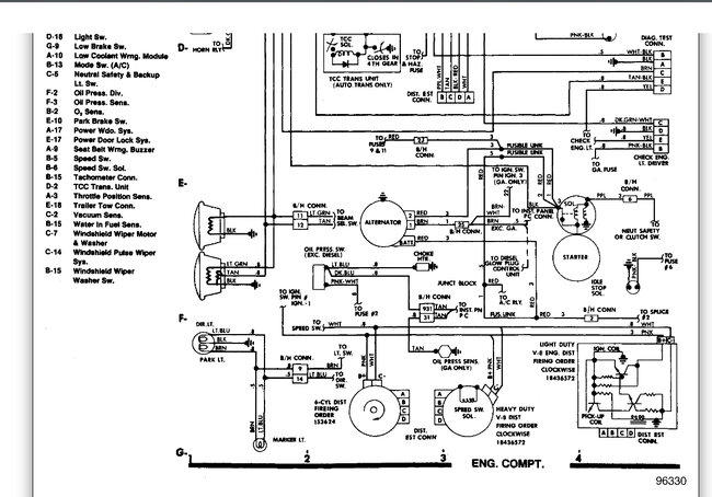
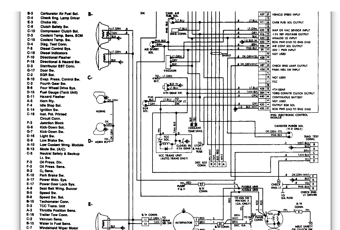
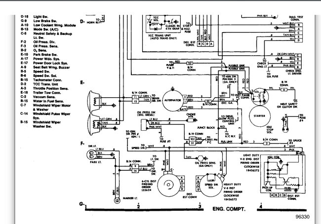
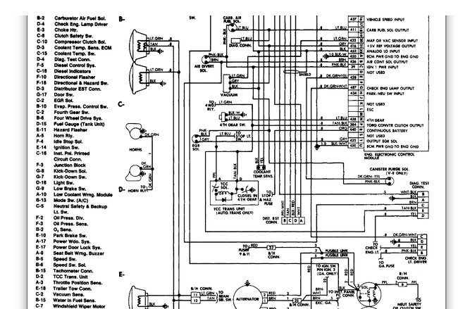
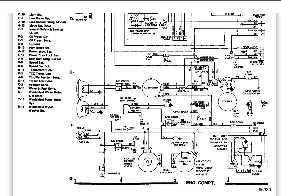
Sunday, October 23rd, 2022 AT 10:38 AM
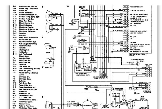
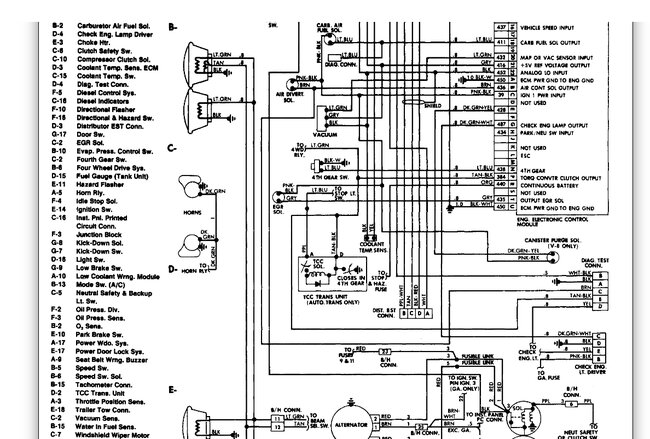
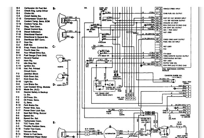
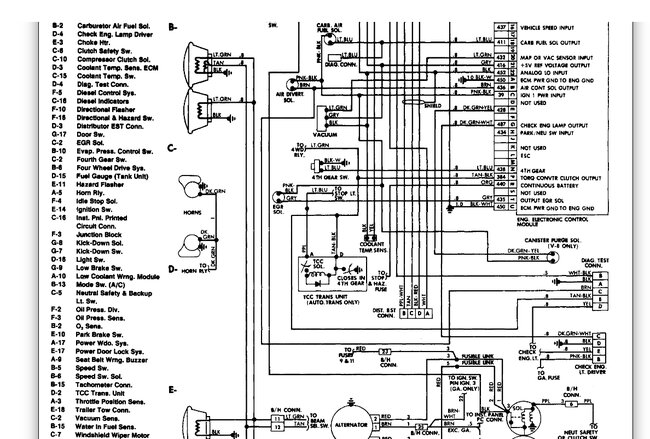
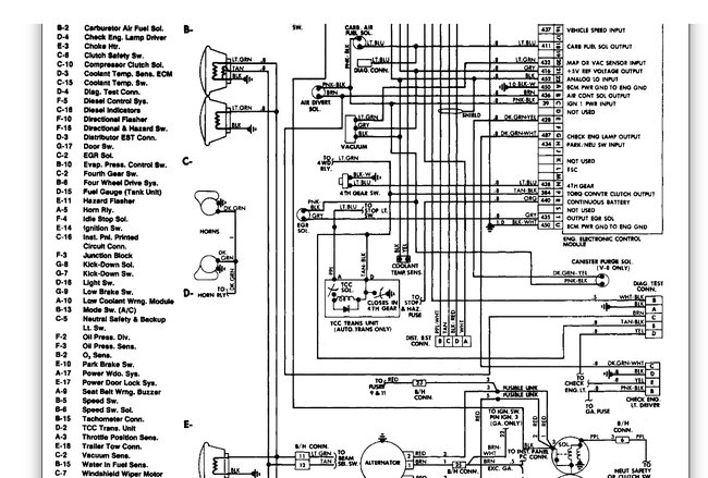
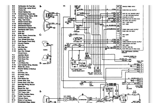
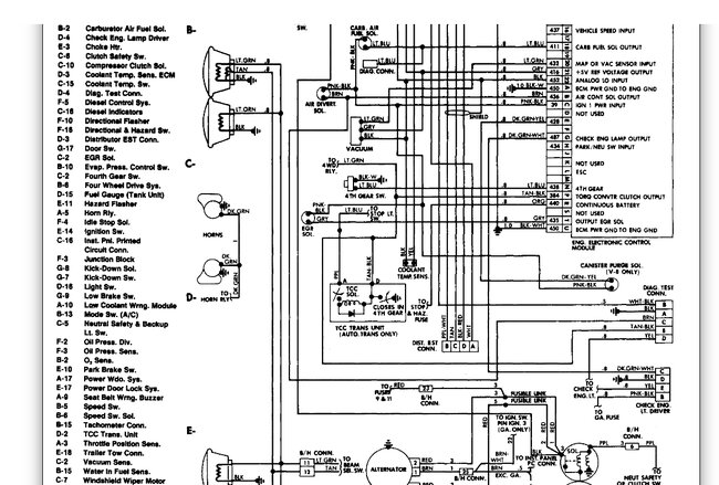
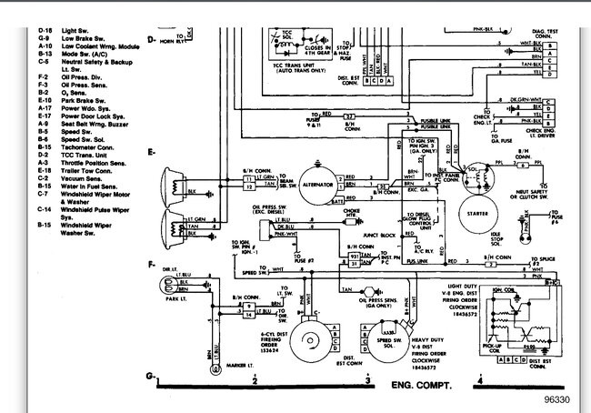
Removed a starter interrupter and I don't know how to wire the car to factory to start. Please help with where wires go or how to start vehicle easiest way.





