Need A/C wiring diagram

Tiny
MIKI#
  • MEMBER
  • 2005 TOYOTA AVENSIS
  • 2.0L
  • 4 CYL
  • 2WD
  • AUTOMATIC
  • 60,000 MILES
My brother recently bought a 2005 Toyota Noah (not in the list of vehicles in the drop-down list of 2CarPros) with a 1AZ-FSE engine. The vehicle has no A/C. On inspection, the previous owner had A/C amplifier and connector pulled out.
We now have the amplifier and want to rewire it again but are stuck at the wiring. Where can I get the A/C system wiring diagram?
Monday, September 2nd, 2019 AT 3:27 AM

1 Reply

Tiny
94 TRANSAM
  • MECHANIC
  • 680 POSTS
Hi and welcome to 2CarPros. Lets see if we can help you out here.

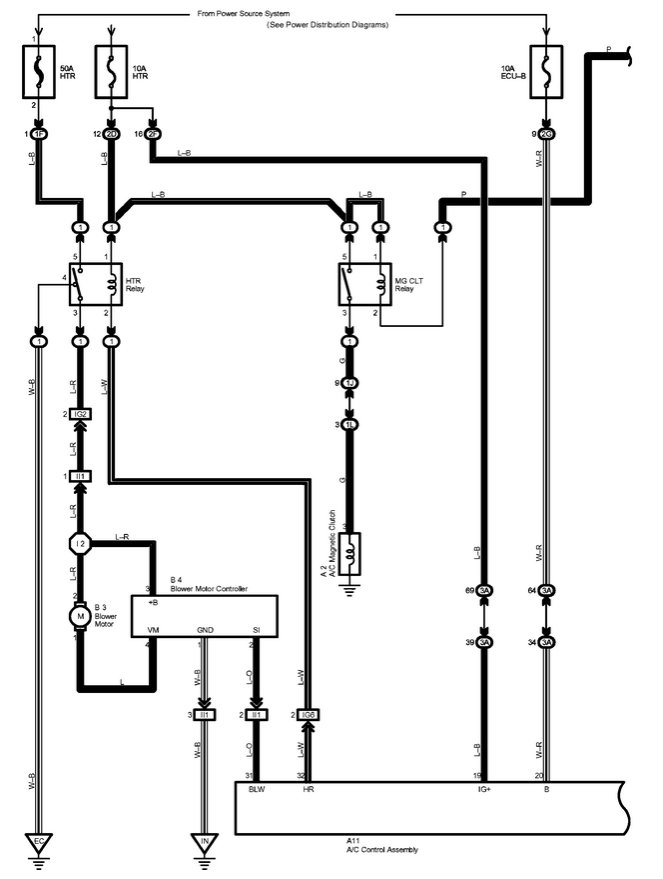
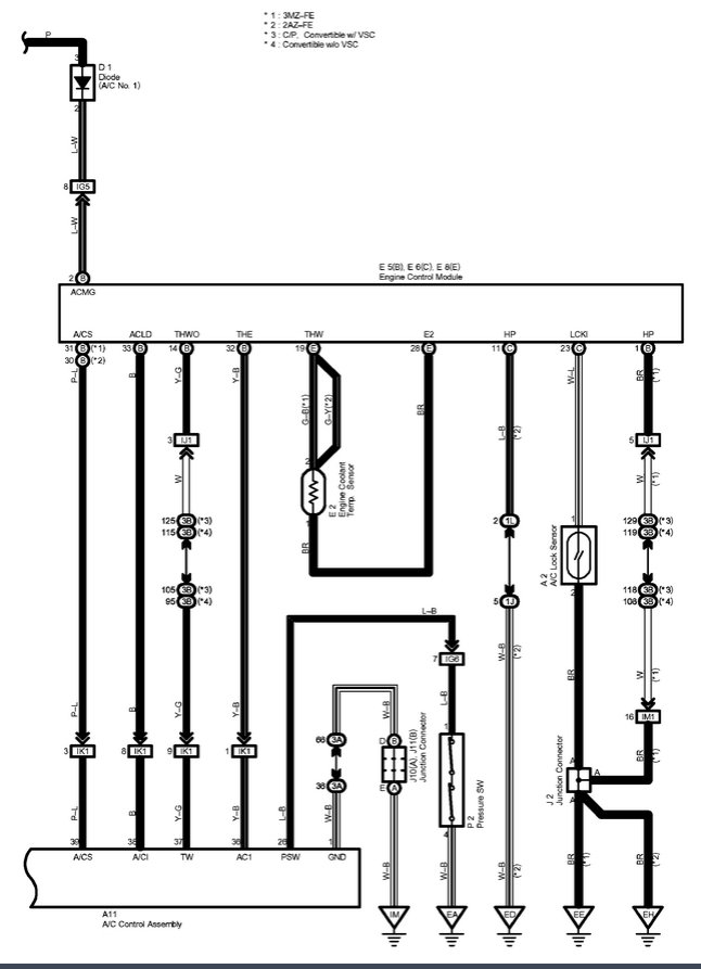
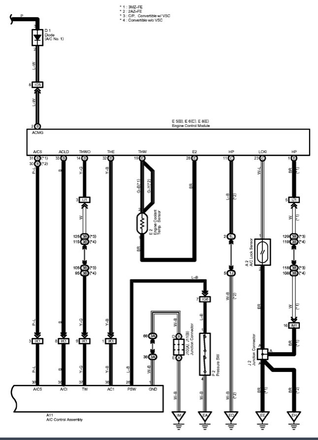
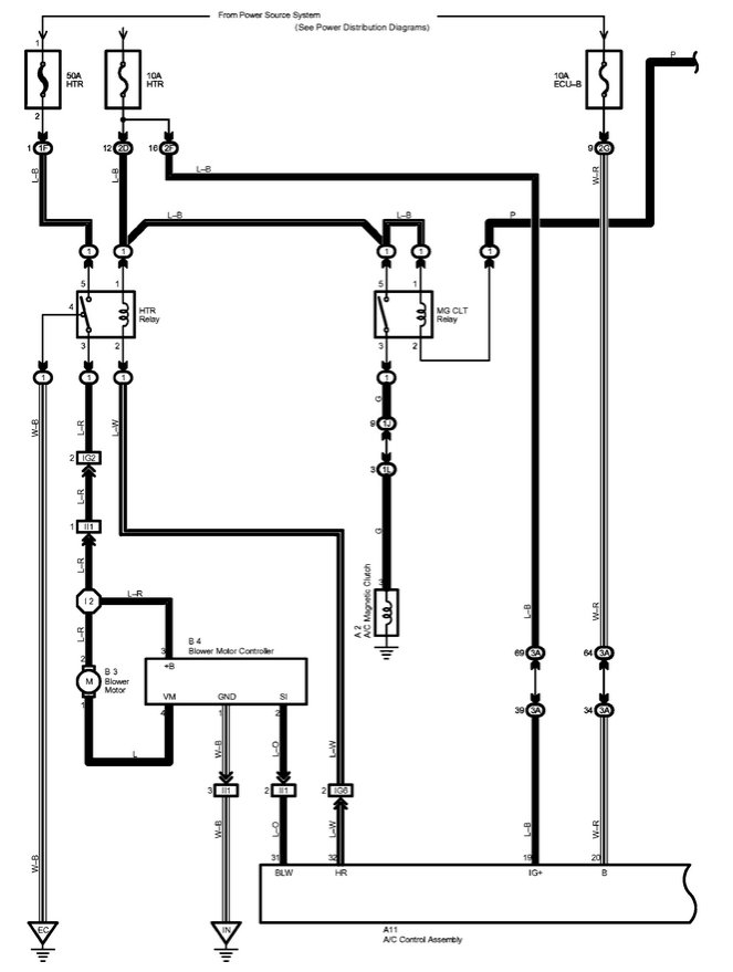
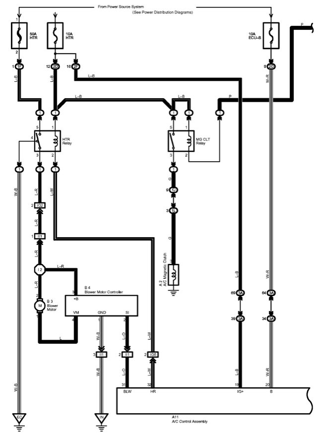
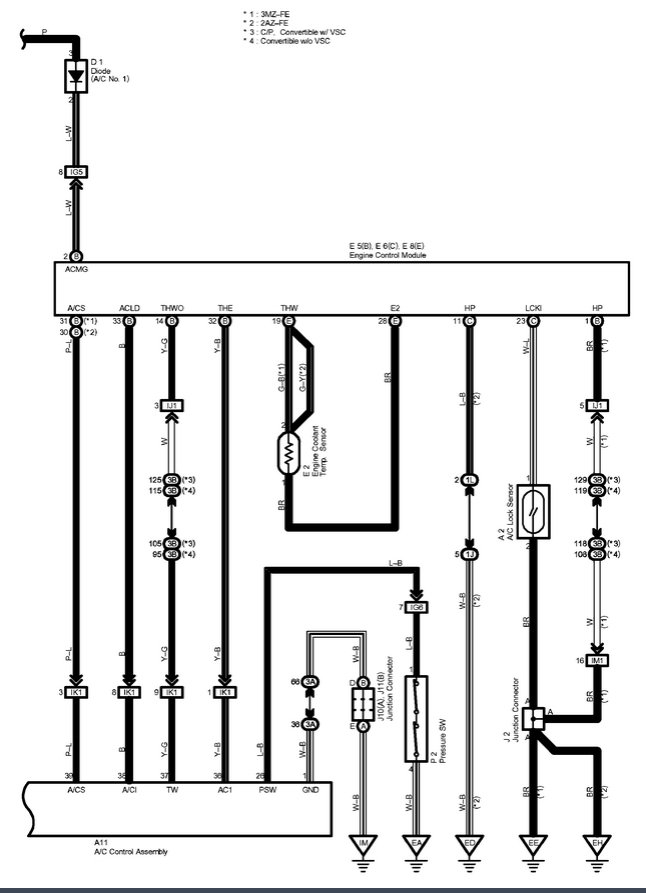
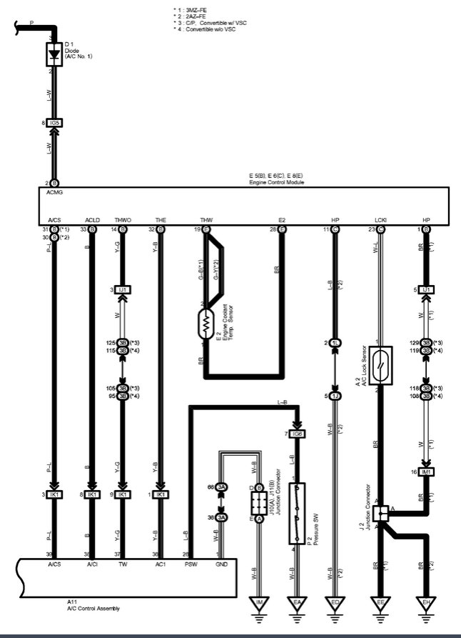
I don't have a listing for that specific car, but here are the wiring diagrams for the Auto AC system for that year Toyota. Let me know if these help.

Rich.
Was this
answer
helpful?
Yes
No
-4
Tuesday, September 3rd, 2019 AT 10:44 AM

Please login or register to post a reply.