1992 Mercury Topaz Fuel Pump relay and fuse

Tiny
TONY CHEVERETTE
  • MEMBER
  • 1992 MERCURY TOPAZ
1992 Mercury Topaz

Where do you find the fuel pump relay and the fuel pump relay fuse on the Topaz, I bought this fuse and it looks like a little black box that supposed to plug into something but I don't know where it is?
Sunday, May 31st, 2009 AT 5:09 PM

10 Replies

Tiny
KEN L
  • MASTER CERTIFIED MECHANIC
  • 55,535 POSTS
Hey TONY,

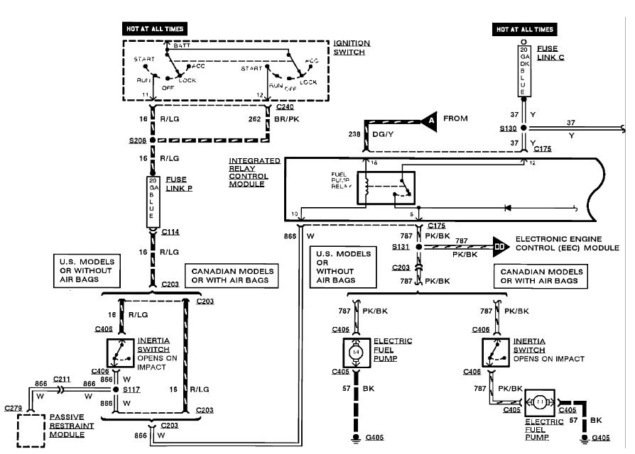
The relay is inside of the TICM here is a wiring diagram and a guide so you can do some testing and get the problem fixed.

https://www.2carpros.com/articles/how-to-use-a-test-light-circuit-tester

Please let us know happens so it will help others.

Best, Ken
Was this
answer
helpful?
Yes
No
-1
Wednesday, February 22nd, 2017 AT 3:05 PM
Tiny
LETRIZ
  • MEMBER
  • 2 POSTS
  • 1989 MERCURY TOPAZ
  • 4 CYL
  • FWD
  • AUTOMATIC
  • 47,000 MILES
1989 Mercury Topaz 4 cyl Front Wheel Drive Automatic 47000 miles

i put a fuel pump in but can't find the location of fuel pump relay
Was this
answer
helpful?
Yes
No
Wednesday, February 22nd, 2017 AT 3:14 PM (Merged)
Tiny
RASMATAZ
  • MECHANIC
  • 75,992 POSTS
W/O AC its located on left side of dash behind fuse block

With AC " " " on right side of dash behind glove bx
Was this
answer
helpful?
Yes
No
Wednesday, February 22nd, 2017 AT 3:14 PM (Merged)
Tiny
LETRIZ
  • MEMBER
  • 2 POSTS
Was this
answer
helpful?
Yes
No
-1
Wednesday, February 22nd, 2017 AT 3:14 PM (Merged)
Tiny
JOHN_NY
  • MEMBER
  • 2 POSTS
  • MERCURY TOPAZ
Mercury Topaz 1994 70,000 miles 4 cylinder.

Can you tell me where the fuel pump relay is located?
Was this
answer
helpful?
Yes
No
Wednesday, February 22nd, 2017 AT 3:14 PM (Merged)
Tiny
RASMATAZ
  • MECHANIC
  • 75,992 POSTS
Its in the engine compartment main fuse panel-if you're having problems with the fuel pump better check the inertia switch located at trunk on left hinge support behind the trim panel could have tripped.
Was this
answer
helpful?
Yes
No
-1
Wednesday, February 22nd, 2017 AT 3:14 PM (Merged)
Tiny
JOHN_NY
  • MEMBER
  • 2 POSTS
Thank you. A neighbor, who restores old cars, replaced the fuel pump for me, and everything seems OK now. The reason I asked about the relay was that, in the instructions that came with the new pump, it said to check the relay but nowhere, in those instructions, or the owners manual, did it say where it was. We also checked the switch, in the trunk, and it was not tripped.

P>S> I clicked on 'Feedback', and tried to give points, and votes, but cannot figure out how to do that.
Was this
answer
helpful?
Yes
No
Wednesday, February 22nd, 2017 AT 3:14 PM (Merged)
Tiny
RASMATAZ
  • MECHANIC
  • 75,992 POSTS
I think you need to click on my Feedback
Was this
answer
helpful?
Yes
No
+1
Wednesday, February 22nd, 2017 AT 3:14 PM (Merged)
Tiny
BOBBY RUSS
  • MEMBER
  • 1 POST
  • 1994 MERCURY TOPAZ
  • 4 CYL
  • FWD
  • AUTOMATIC
  • 75,000 MILES
Electrical problem
1994 Mercury Topaz 4 cyl Front Wheel Drive Automatic 75000 miles

could you please tell me the exact location of the fuel pump relay switch with photo location
Was this
answer
helpful?
Yes
No
-1
Wednesday, February 22nd, 2017 AT 3:14 PM (Merged)
Tiny
RASMATAZ
  • MECHANIC
  • 75,992 POSTS
Wasn't sure which one you were referring too.

INERTIA FUEL SHUTOFF SWITCH LOCATION

Inertia Switch


https://www.2carpros.com/forum/automotive_pictures/12900_i_1.jpg


The Inertia Fuel Shutoff is located in the trunk, on the LH hinge support.

FUEL PUMP RELAY LOCATION-Sorry no pic.
Located in the Constant Control Relay Module (CCRM) at the LH side of engine compartment, near strut tower.

https://www.2carpros.com/kpages/auto_repair_manuals_alldata.htm
Was this
answer
helpful?
Yes
No
-1
Wednesday, February 22nd, 2017 AT 3:14 PM (Merged)

Please login or register to post a reply.