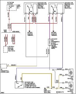
Electrical problem
1995 Mercedes Benz 300d 6 cyl Two Wheel Drive Automatic
the auxillary fans come on whenever the ignition is switched on even without or with the engine running.
1995 Mercedes Benz 300d 6 cyl Two Wheel Drive Automatic
the auxillary fans come on whenever the ignition is switched on even without or with the engine running.
Apr 6, 2009 at 12:28 PM




