Saturday, April 30th, 2016 AT 5:27 PM
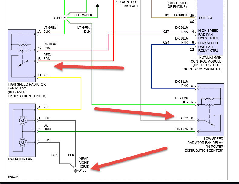
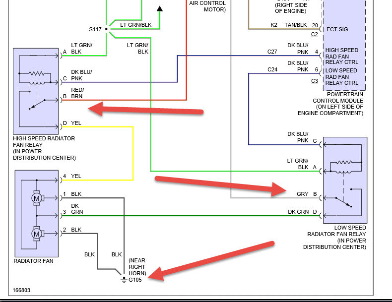
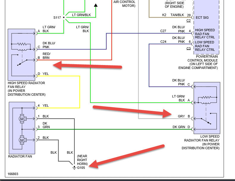
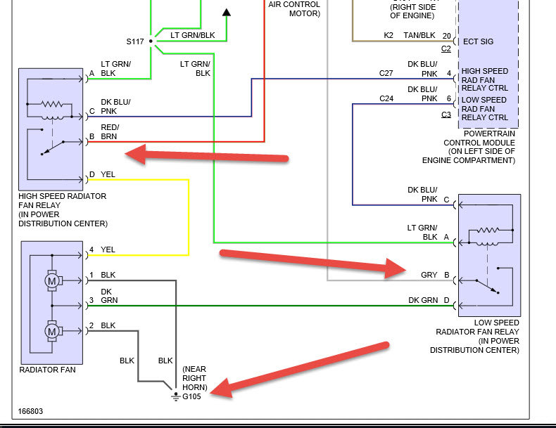
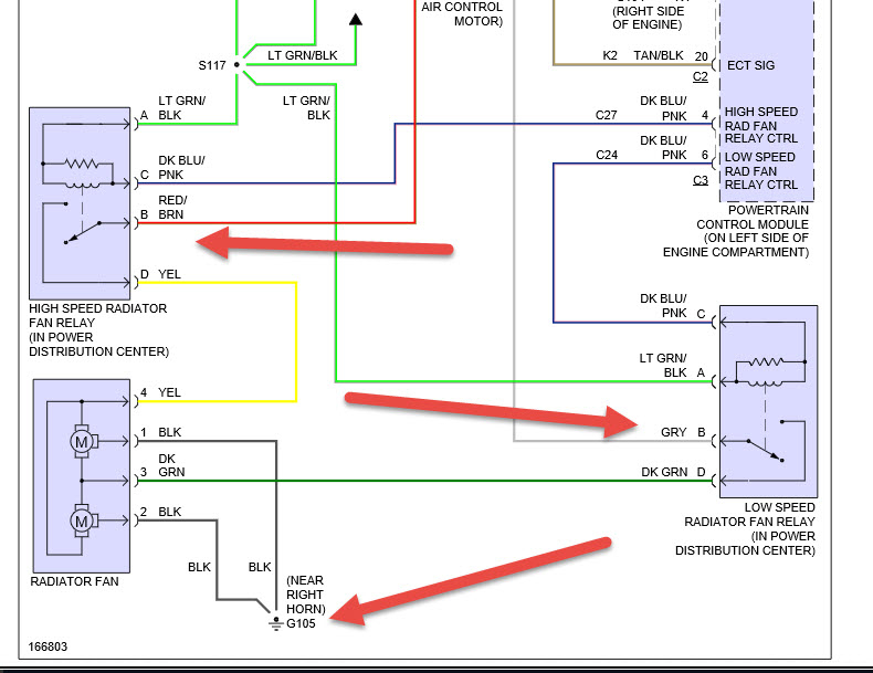
OK. I got in my car and started it up as normal and turned on a/c and noticed it was blowing hot air just thought it need Freon, no big deal the next day it started overheating and didn't see a leak Everything else was good but noticed my fuses were burned out 2 of the 40 and 30 for fan and what not so I replaced, my a/c worked again and it ran well for a day and it started overheating again fuses. Were burned out I saw that my high speed fan to cool radiator went out on assembly following suite my low speed went out so I changed the fan assembly and it ran just fine for a week than overheating issue came back along with blown fuses I'm thinking my fans going out was a product of a different issue than my bearings going out I think it my be the fan relay that's bad but not sure need help


