1999 Mazda 626 Won't Start

Tiny
JKULOVANY
  • MEMBER
  • 1999 MAZDA 626
  • 6 CYL
  • FWD
  • AUTOMATIC
  • 65,000 MILES
I stopped my car the other day and it had been running fine. I turned it off for 2 minutes and went to start it and it would not start. I kept trying and finally started, but it idled low and just kept getting lower and died. First idled @ 750 then dropped to 500 and died. Kept trying and it would start but idled at 500, put it in gear and it would not move. It would stay running for a short while and would then die.

I have changed out the fuel filter, fuel pump and checked all of the relays. After installing the new pump I tried it to see if it would work and nothing happened. It almost seemed like it just was not getting any electricity to the pump. I checked with a tester, one of the wires(which seems to go to the fuel gauge) lit up, but the other one did not.

Any suggestions?
Friday, September 10th, 2010 AT 4:18 PM

12 Replies

Tiny
RASMATAZ
  • MECHANIC
  • 75,992 POSTS
Hi jkulovany, Welcome tot 2carpros and TY for the donation

When you turn key to run do you hear the fuel pump? If so check the fuel pressure-If not check and test the fuel pump relay and main relay and comeback with some testing results-we start here
Was this
answer
helpful?
Yes
No
Friday, September 10th, 2010 AT 4:58 PM
Tiny
JKULOVANY
  • MEMBER
  • 7 POSTS
There is no sound coming from the pump, I tested the wires at the connector closest to the tank and one works and one doesn't. The fuel gauge is functioning when the key is cycled. I tested the "Circuit Relay" by putting it in the horn relay spot and it worked there so by this process I am assuming that it is not the relay itself, in fact I tested all of the relays in the same way and they all made the horn function. All of the sources I looked at, including Alldata, had the fuel pump relay is part of the "Circuit Relay". If there is another relay somewhere else I would love to find this out. I checked all of the fuses and none of them were blown.

Additionally, I used a wire to test the plug in front of the fuse box by shorting the fuel pump wire to the ground wire and nothing happened when this was done either.

There are three additional relays that are outside of, but right in front of the fuse box and I can't seem to figure out what they are for and if they may have something to do with the problem. I just don't know!

I don't know if this helps or not but this is a problem that just came out of nowhere. I hadn't had any other issues that came up prior to this. FYI.

Thanks
Was this
answer
helpful?
Yes
No
+2
Friday, September 10th, 2010 AT 7:19 PM
Tiny
RASMATAZ
  • MECHANIC
  • 75,992 POSTS
Test the main relay as I suggested earlier


https://www.2carpros.com/forum/automotive_pictures/12900_main_relay_1.gif

Was this
answer
helpful?
Yes
No
Friday, September 10th, 2010 AT 7:33 PM
Tiny
JKULOVANY
  • MEMBER
  • 7 POSTS
The main relay works, all of the relays are working. What comes next?
Was this
answer
helpful?
Yes
No
Sunday, September 12th, 2010 AT 6:01 PM
Tiny
RASMATAZ
  • MECHANIC
  • 75,992 POSTS
Power the yellow wire from the fuel pump connector direct from the battery positive post, did the fuel pump come on? If so check this fuses: EGI INJ 30amp and Engine fuse 10amp
Was this
answer
helpful?
Yes
No
-1
Sunday, September 12th, 2010 AT 6:12 PM
Tiny
JKULOVANY
  • MEMBER
  • 7 POSTS
I tried the yellow wire with the new fuel pump and the old fuel pump from the positive terminal with no results.
Was this
answer
helpful?
Yes
No
+1
Sunday, September 12th, 2010 AT 6:41 PM
Tiny
RASMATAZ
  • MECHANIC
  • 75,992 POSTS
Applying direct power to the fuel pump yellow wire should cause the fuel pump to operate unless the ground circuit is bad or both of the fuel pump is defective I find this unlikely-

Check the ground circuit G300 below driver seat
Was this
answer
helpful?
Yes
No
+2
Sunday, September 12th, 2010 AT 6:58 PM
Tiny
JKULOVANY
  • MEMBER
  • 7 POSTS
What is the exact location of the G300 ground curcuit? Under the actual seat or the dash?
Was this
answer
helpful?
Yes
No
Sunday, September 12th, 2010 AT 7:09 PM
Tiny
RASMATAZ
  • MECHANIC
  • 75,992 POSTS
Look around under you seat its somewhere there-if you wire a ground circuit to the battery neg. Post to the fuel pump connector black wire and it comes on-this confirms it, that you have an open ground
Was this
answer
helpful?
Yes
No
Sunday, September 12th, 2010 AT 7:26 PM
Tiny
JKULOVANY
  • MEMBER
  • 7 POSTS
Okay, I have not found the ground yet, but I finally got the new fuel pump to fire up when direct with the battery. The only difference is the color of the wires that I used on the connector were the red and black. It didn't work with the yellow wire. When I tried to plug the whole thing back into the first connector that is hooked on the body of the car, the pump would not turn on when I turned the key.

Could this mean an issue in the wiring at some point?
Was this
answer
helpful?
Yes
No
+1
Sunday, September 12th, 2010 AT 7:56 PM
Tiny
JKULOVANY
  • MEMBER
  • 7 POSTS
Plugged in the fuel pump again to the connector on the body and it fired up. Now I will put the tank back in and see if I get fuel. I don't know what happened to make it work this time but it is working so far.

GO FIGURE!
Was this
answer
helpful?
Yes
No
+1
Sunday, September 12th, 2010 AT 8:11 PM
Tiny
RASMATAZ
  • MECHANIC
  • 75,992 POSTS
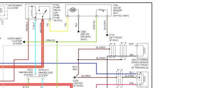
Sounds like the fuel pump harness has been changed different color wires-the wire below is for ES and LX 626


https://www.2carpros.com/forum/automotive_pictures/12900_fp_65.jpg

Was this
answer
helpful?
Yes
No
Sunday, September 12th, 2010 AT 8:50 PM

Please login or register to post a reply.