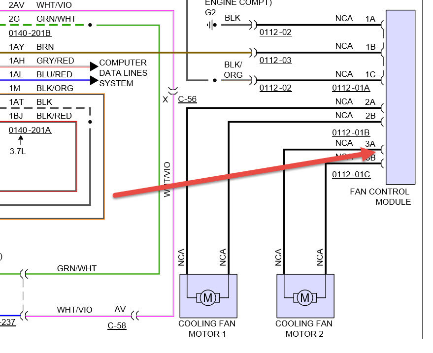
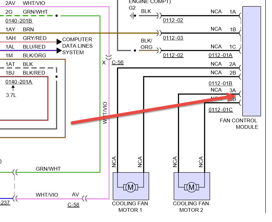
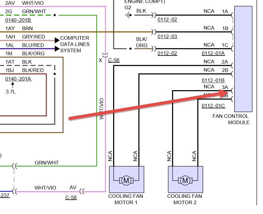
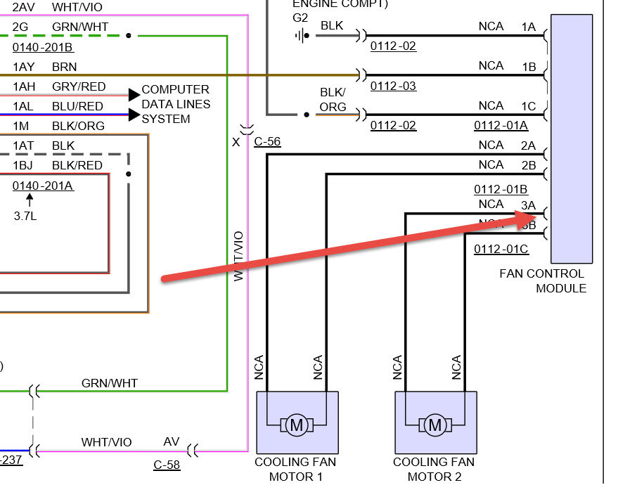
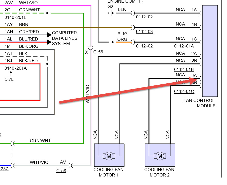
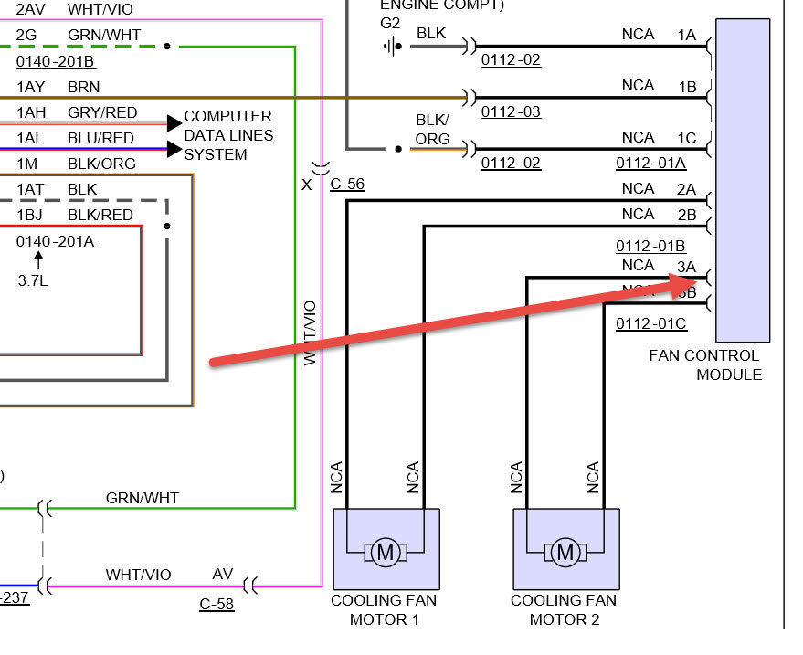
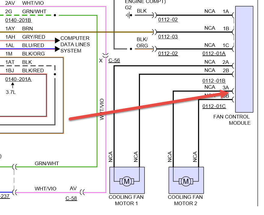
I have noticed an issue with radiator cooling fan, before if car was at idle and AC off initially radiator fan was operating at slow speed and only Radiator fan till the car was not fully warmed or drived for some time. But now I have noticed that radiator fan doent operate at slow but when car is warmed up both radiator and Condensor fans come on at high speed. There is no check engine etc light.
Anyone can guide to resolve this issue will be appreciated.
Tuesday, April 4th, 2017 AT 2:26 PM
