Thursday, February 12th, 2026 AT 8:05 AM
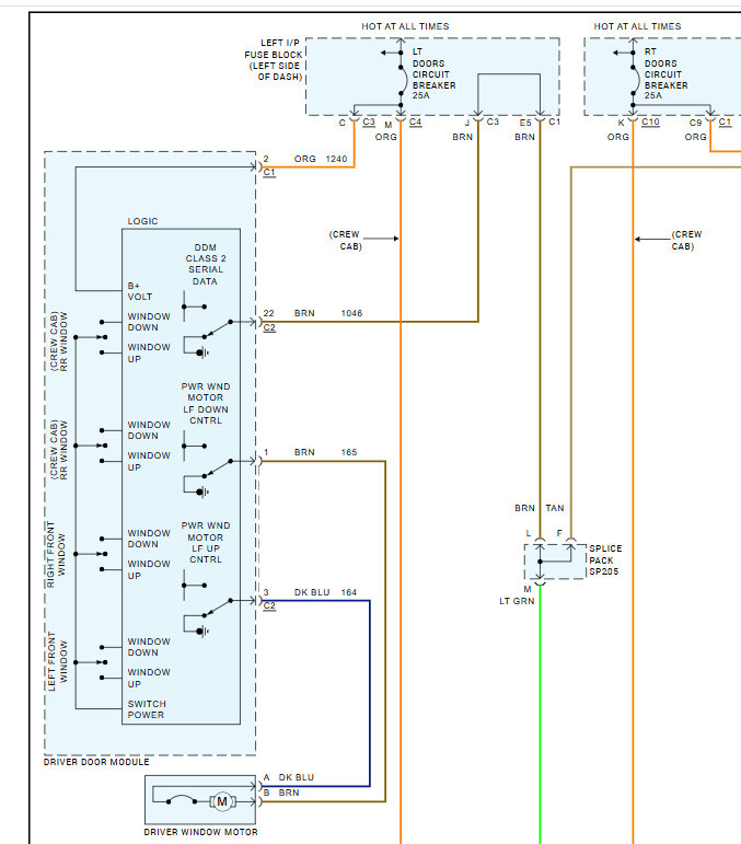
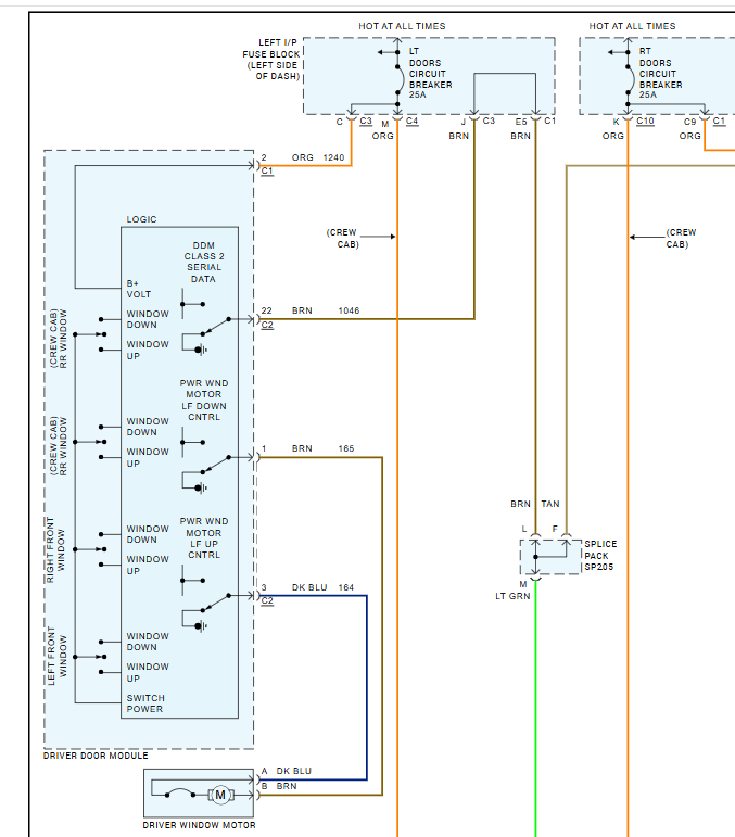
I have cut off my 26 pin master window switch wiring connector and can’t make it work there are 13 wires and have only able to get the driver side mirror to move up down left right it is a extended cab power windows not folding power locks


