luminescent panels are not lighting

1985 BUICK ELECTRA
83,300 MILES • 3.8L • V6 • 2WD • AUTOMATIC
Avatar
CHADSHELMS75
  • MEMBER
  • 2 POSTS
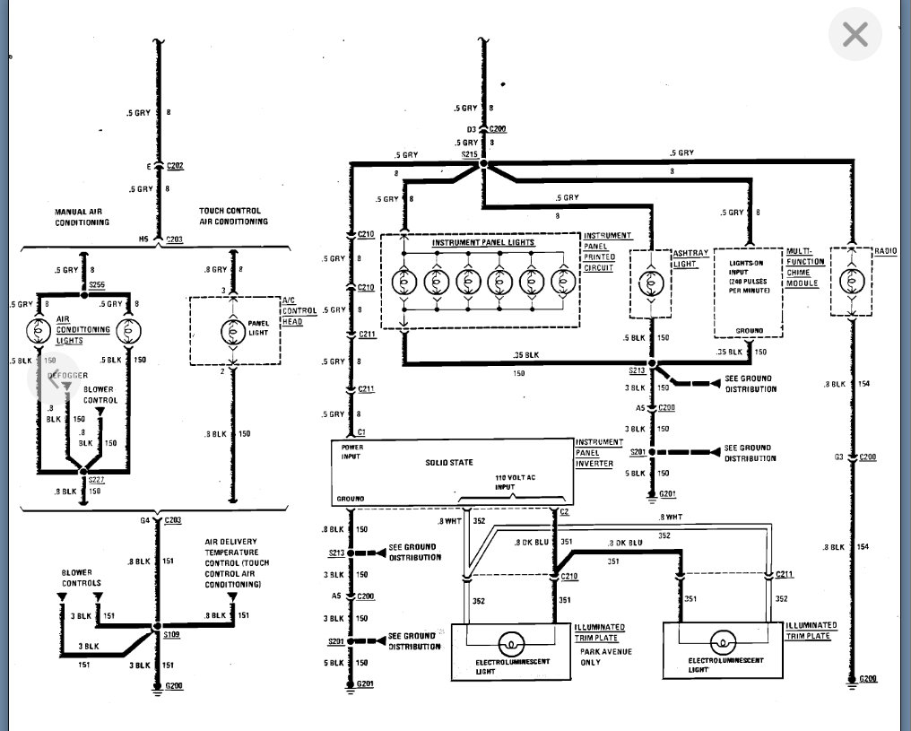
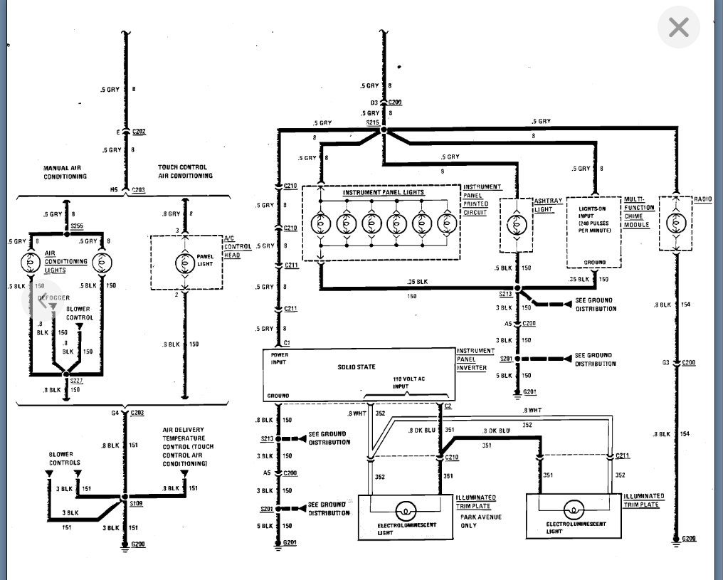
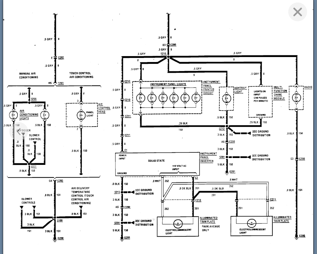
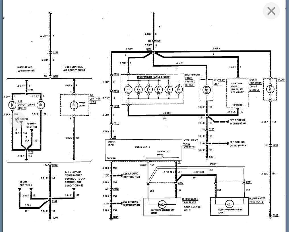
I don't know if the inverter (#25517780) is working. I'm looking for a wiring diagram or specs for it.
Jun 18, 2022 at 5:52 AM
Advertisement
Repair Safety Notice: This information is for general instructional purposes only. Vehicle repair can be dangerous. Verify all information, follow manufacturer service procedures, use proper tools and safety equipment, and consult a qualified repair shop when needed.
Avatar
KASEKENNY
  • AUTOMOTIVE REPAIR CONTRIBUTOR
  • 18,907 POSTS
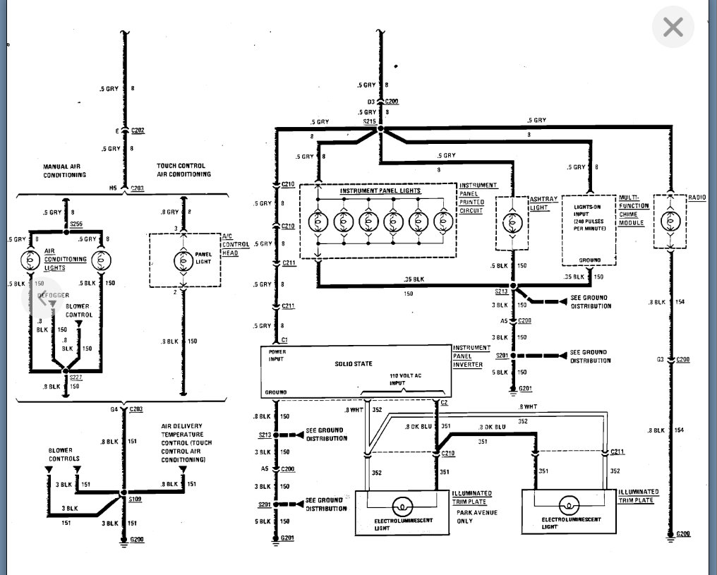
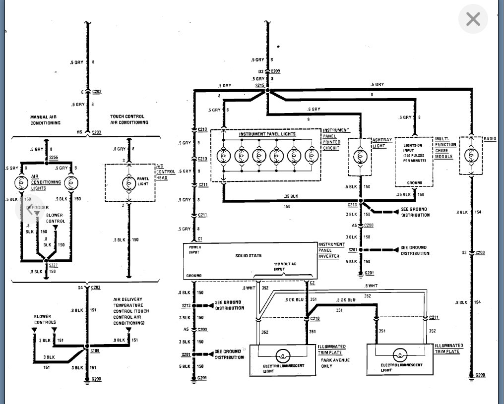
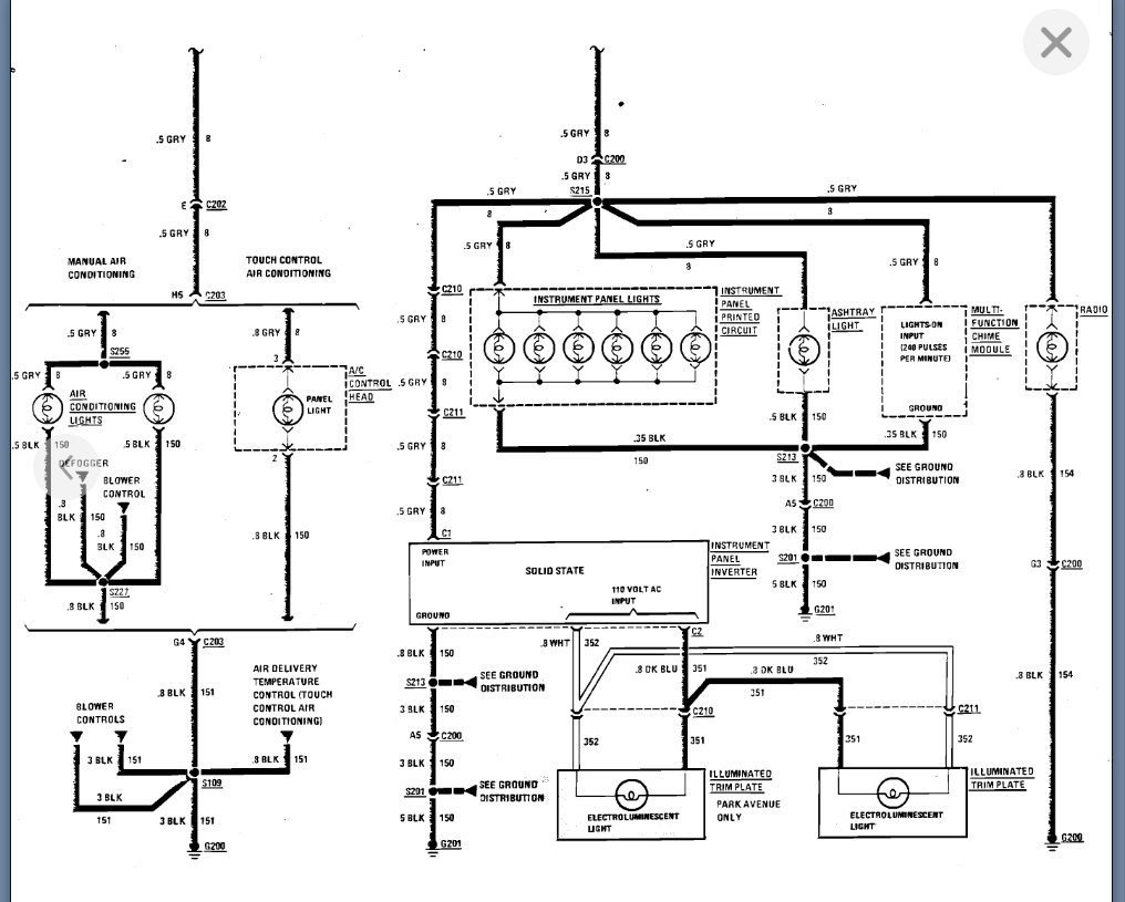
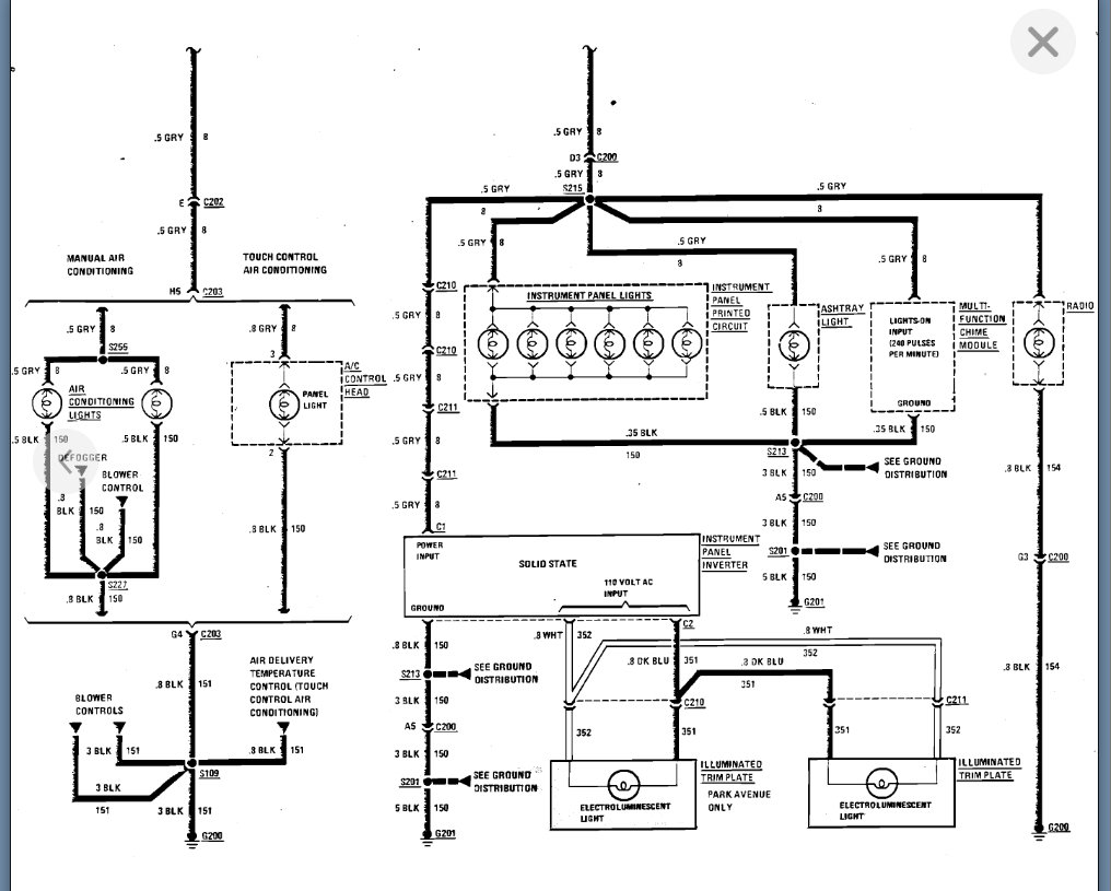
No problem. This very well could be the inverter, but we need to simply check the power coming from it. I am attaching pin outs for the printed circuit board, which is different but shares a power source as the inverter.

So, let's check the power coming in and ground for the inverter and if they are both there then you need to check for power coming out of the inverter. However, this is going to be AC voltage so just be aware of that.

https://www.2carpros.com/articles/how-to-check-wiring

Please see the diagrams below and let me know if you have questions.

Thanks
Jun 19, 2022 at 7:41 AM
Avatar
CHADSHELMS75
  • MEMBER
  • 2 POSTS
The third image shows the inverter. Can you confirm if the output is in fact 110 volts AC?
Jun 19, 2022 at 11:53 AM
Advertisement
Avatar
KASEKENNY
  • AUTOMOTIVE REPAIR CONTRIBUTOR
  • 18,907 POSTS
That is correct. I put a close up view of that because I didn't realize that it didn't come through that clear.
Jun 19, 2022 at 12:36 PM