Driver's side low beam headlight does not turn on

Tiny
ROYCE2PRAY
  • MEMBER
  • 2006 CHRYSLER PACIFICA
  • 133,594 MILES
Low beam headlight will not come on driver side. Changed bulb still no low beam.
Sunday, September 9th, 2018 AT 11:47 AM

3 Replies

Tiny
ASEMASTER6371
  • MECHANIC
  • 52,796 POSTS
Good afternoon.

Do you have a test light or voltmeter to do some checks?

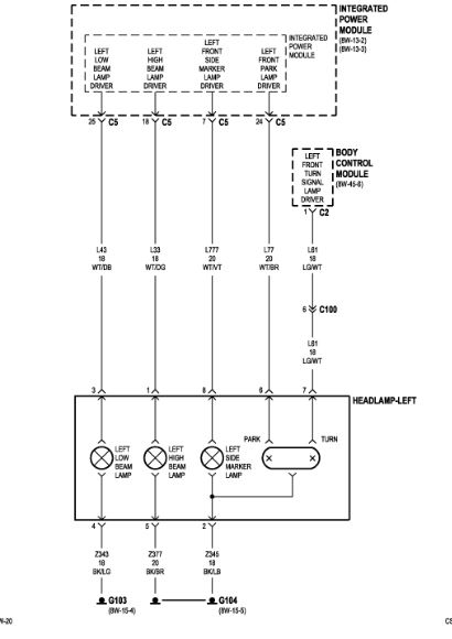
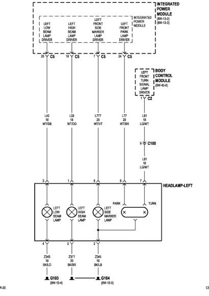
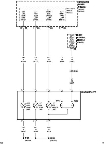
I attached a wire diagram for you to view.

Roy
Was this
answer
helpful?
Yes
No
Sunday, September 9th, 2018 AT 11:52 AM
Tiny
ROYCE2PRAY
  • MEMBER
  • 2 POSTS
Where is this model located?
Was this
answer
helpful?
Yes
No
Sunday, September 9th, 2018 AT 11:59 AM
Tiny
ASEMASTER6371
  • MECHANIC
  • 52,796 POSTS
The TIPM is the fuse box. It is an actual module that controls many functions.

Check for power to the wire that feeds the headlight. If there is no power, you need to check it at the TIPM. If there is power then it could be the ground or a bad new bulb.

Roy
Was this
answer
helpful?
Yes
No
+1
Sunday, September 9th, 2018 AT 12:02 PM

Please login or register to post a reply.