Tuesday, January 25th, 2022 AT 4:16 PM
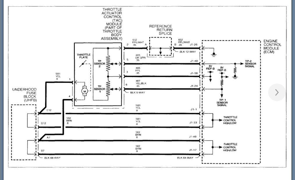
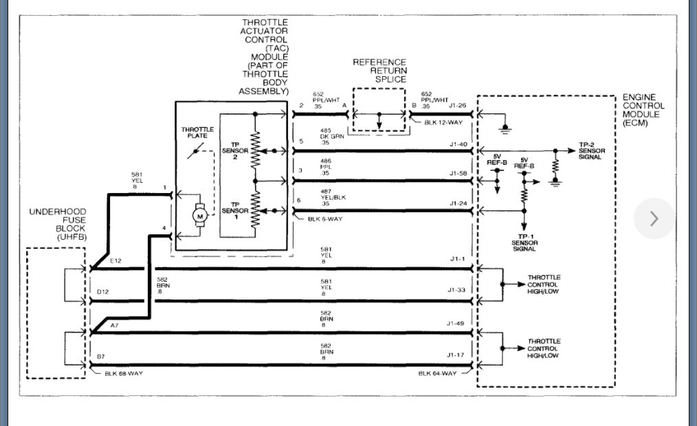
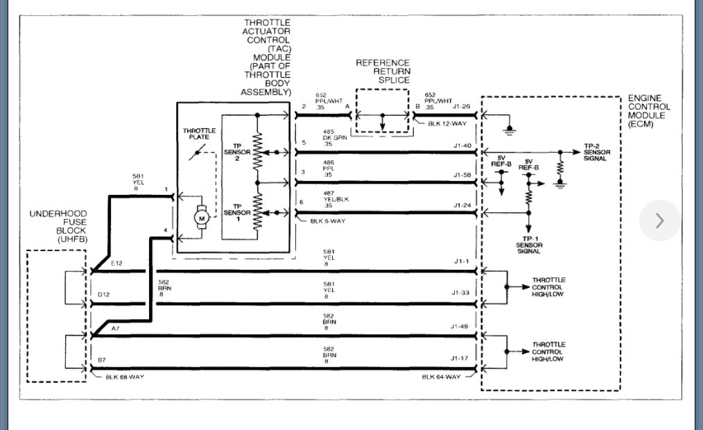
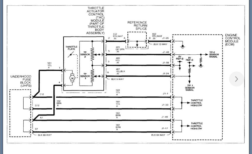
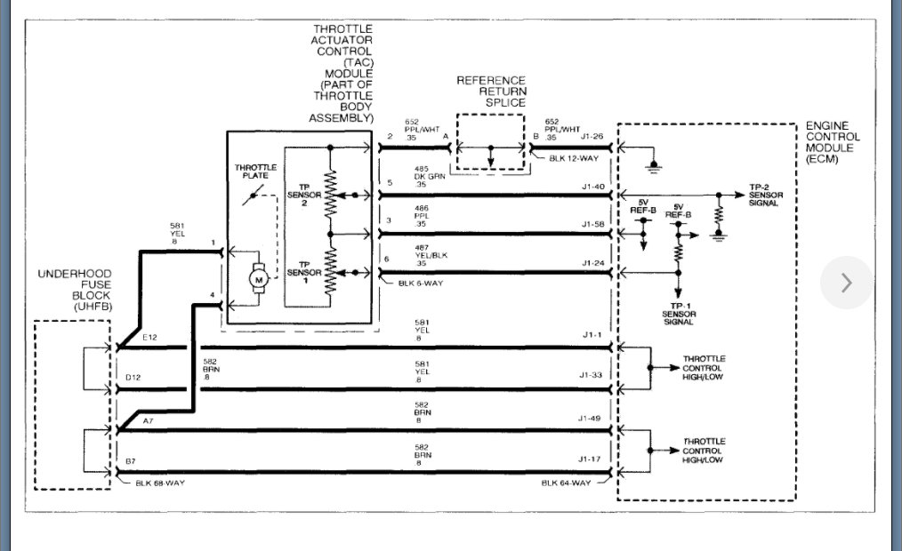
I have checked all grounds and replaced the throttle body. I have been all over this car but it has lost connection with TCM and ECU and has throttle pedal circuit high codes. Any advice would be greatly appreciated. The car will start if I unplug the throttle body and diagnostic port doesn't connect to scanner without the throttle body unplugged with it plugged in the car will start with a very light throttle response barely any.






