Looking for description of each wire located in the headlight wire harness

Tiny
PKITCHEN
  • MEMBER
  • 2011 CHEVROLET SUBURBAN
  • 5.3L
  • V8
  • 2WD
  • AUTOMATIC
  • 125,000 MILES
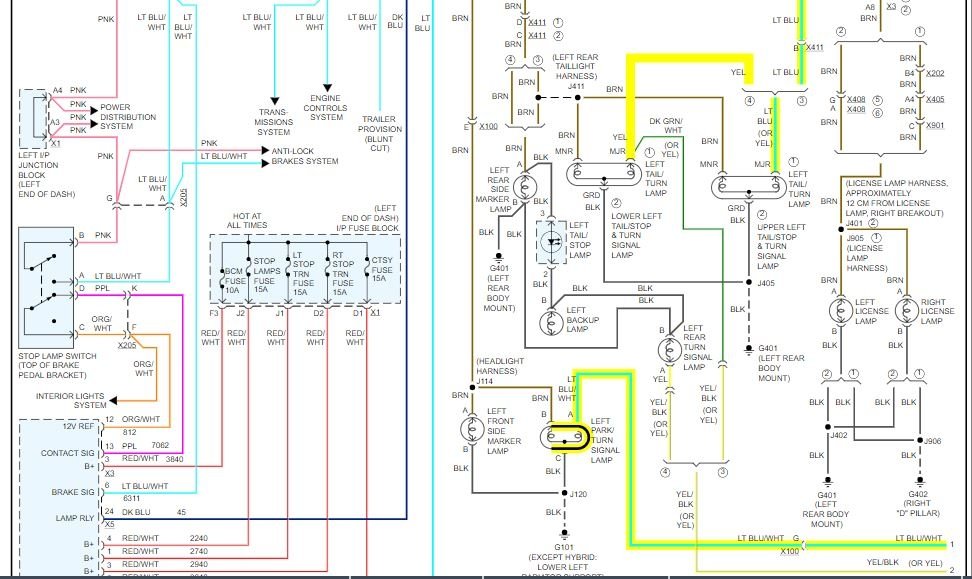
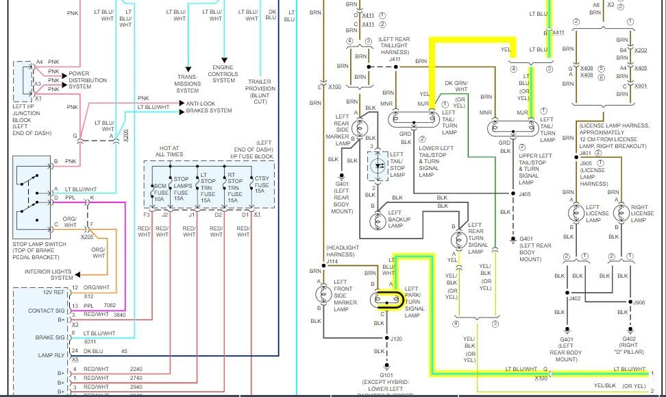
What color are the turn signal wires? I have to add a load resistor after replacing the standard turn signal bulbs with LED units to fix the "fast flashing" issue. I need to know which wire is the one for the left hand and right hand turn signals as the other half of the light is for parking lights.

Thanks!
Tuesday, February 25th, 2020 AT 2:41 PM

3 Replies

Tiny
ASEMASTER6371
  • MECHANIC
  • 52,796 POSTS
Good afternoon,

I attached the wiring diagram for the lights. I highlighted the wires for the turn signals for the front and back.

Roy
Was this
answer
helpful?
Yes
No
+1
Tuesday, February 25th, 2020 AT 3:49 PM
Tiny
PKITCHEN
  • MEMBER
  • 2 POSTS
Thank you! I appreciate the fast response as well.
Was this
answer
helpful?
Yes
No
Tuesday, February 25th, 2020 AT 6:06 PM
Tiny
ASEMASTER6371
  • MECHANIC
  • 52,796 POSTS
You are welcome.

Always glad to help.

Roy
Was this
answer
helpful?
Yes
No
Tuesday, February 25th, 2020 AT 8:28 PM

Please login or register to post a reply.