Locked/security ECM?

Tiny
ABDULLAH81
  • MEMBER
  • 1981 CADILLAC FLEETWOOD BROUGHAM
  • 50,000 MILES
Hi, my car listed above used to start but have some electric issues, now all the electric and mechanical problems have been solved but the ECM seems to be locked and won’t give orders to the injectors to deliver fuel to the engine.
The engine starts if I pour fuel directly to the TBI.
Any way to make sure it’s the ECM, also is there any way to unlock the ECM?
Thanks
Sunday, April 13th, 2025 AT 7:29 AM

1 Reply

Tiny
KEN L
  • MASTER CERTIFIED MECHANIC
  • 55,488 POSTS
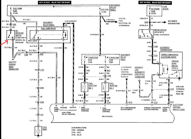
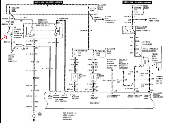
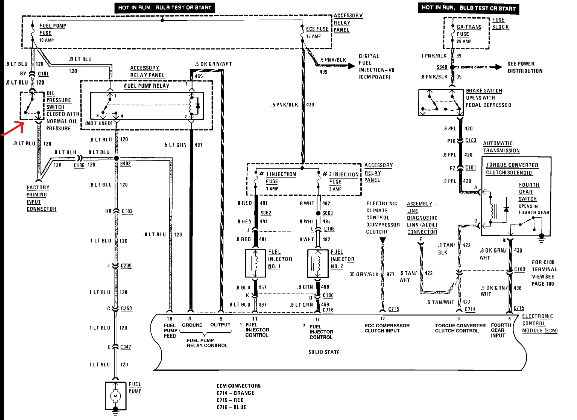
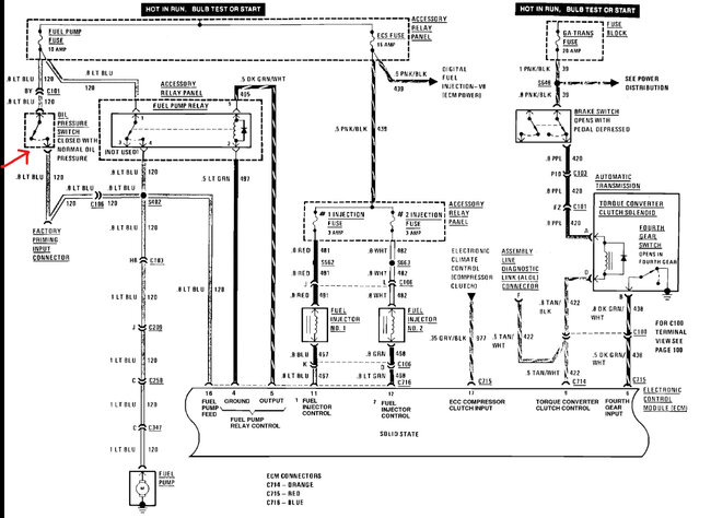
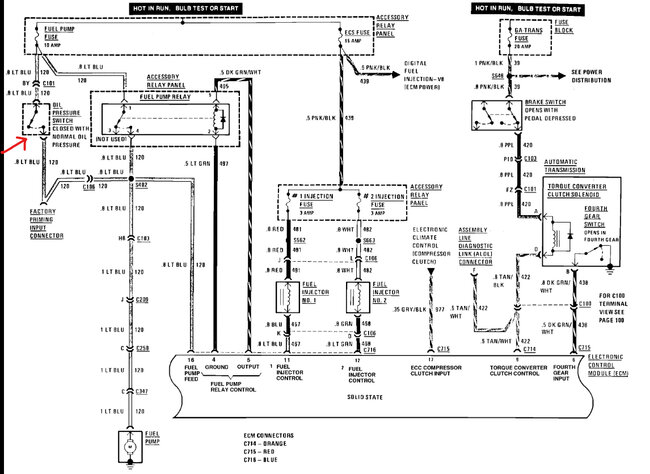
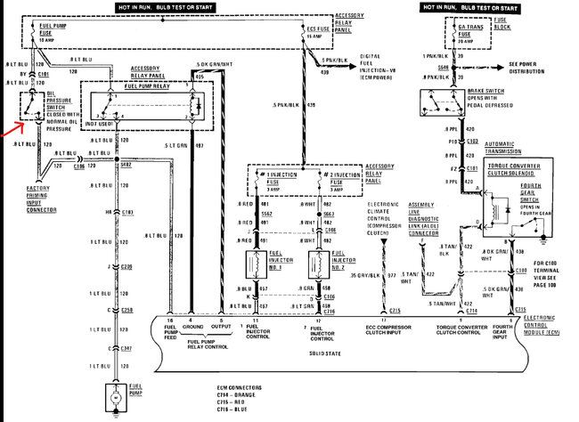
These systems have a safety system that shuts the fuel pump off if the engine has no oil pressure, or if the oil pressure sensor goes bad. Check out the wiring diagrams below to see what I am talking about; you can bypass the oil sensor to see if the engine starts. Check out the images (below). Please let us know what happens.
Was this
answer
helpful?
Yes
No
Sunday, April 13th, 2025 AT 7:01 PM

Please login or register to post a reply.