Wiper relay location and replacement?

Tiny
R2LOOKUP
  • MEMBER
  • 1997 FORD F-150
  • 4.6L
  • V8
  • 4WD
  • AUTOMATIC
  • 194,473 MILES
Where is the wiper relay located in this truck?
Saturday, January 12th, 2019 AT 1:54 PM

7 Replies

Tiny
ASEMASTER6371
  • MECHANIC
  • 52,796 POSTS
Good evening,

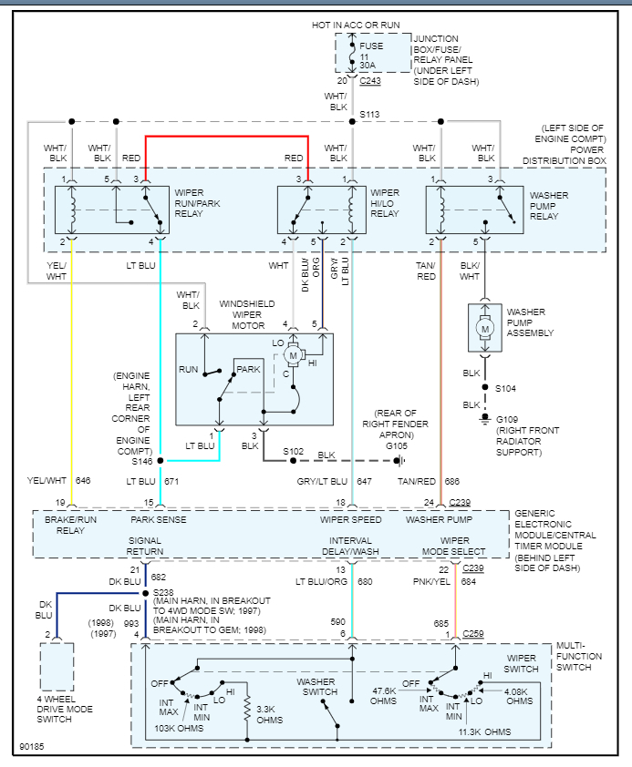
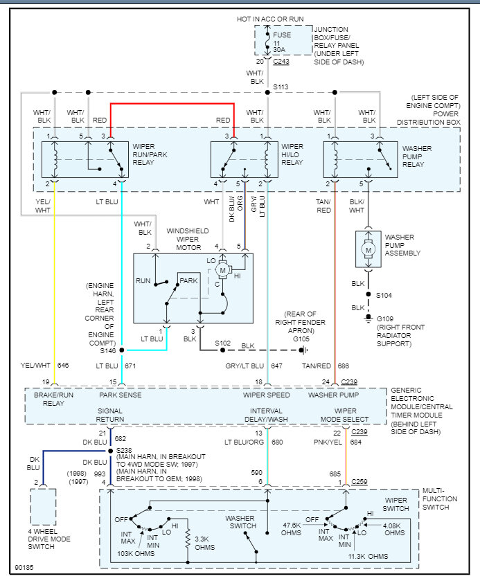
The wiper relay is located inside the power distribution center under the hood. I attached a wire diagram and the fuse box legend for the location of the relays. What is the issue with the wipers? Also there are two relays one control the park operation and the other the speed of the wipers. Check out the diagrams (Below). Please let us know if you need anything else to get the problem fixed.
Was this
answer
helpful?
Yes
No
-1
Saturday, January 12th, 2019 AT 3:37 PM
Tiny
R2LOOKUP
  • MEMBER
  • 7 POSTS
The wipers still run when the switch is turned off.
Was this
answer
helpful?
Yes
No
+22
Saturday, January 12th, 2019 AT 7:31 PM
Tiny
R2LOOKUP
  • MEMBER
  • 7 POSTS
I'm looking for the wiper relay module location. Need to locate the wiper relay module also called wiper control module or interval governor in a 1997 F150.
Was this
answer
helpful?
Yes
No
+32
Saturday, January 12th, 2019 AT 7:54 PM
Tiny
ASEMASTER6371
  • MECHANIC
  • 52,796 POSTS
Do the wipers stop if you remove one of the relays?

The controls for the wipers is the GEM module or the body control module as we know today.

Good chance the GEM module is the issue but you need to verify that the relays are not the issue. Here is the location in the diagrams below. Check out the diagrams (Below). Please let us know what happens.
Was this
answer
helpful?
Yes
No
+2
Sunday, January 13th, 2019 AT 4:45 AM
Tiny
KENNETH MAURER
  • MEMBER
  • 2 POSTS
  • 1992 FORD F-150
  • 3.1L
  • 6 CYL
  • RWD
  • AUTOMATIC
  • 80,000 MILES
I bought a new relay for the motor hoping to fix the problem, but I have no clue as to its location, and I have no schematics with any references to troubleshoot this antique. Where as my girlfriend purchased it when we had broken up, LOL, again! She spent every penny she had to buy this truck and all of its problems. I am not new to mechanics I worked as a top rated mechanic at S.A.R.T.A In Canton, Ohio, for twenty years, until 1998, when I was under a forty ton Gillig bus that lost enough air pressure to allow the leveling valves to release the air pressure to release their air crushing me under it. Lost a kneecap, but I lived by thanks to the Lord, and retired at age forty. Now at my lonely old age of fifty seven I do need your assistance to help me fix my girls truck. Thank you in advance. Ken Maurer
Was this
answer
helpful?
Yes
No
Saturday, April 3rd, 2021 AT 7:02 PM (Merged)
Tiny
WRENCHTECH
  • MECHANIC
  • 20,761 POSTS
It is called an interval governor and is located on the right side of the dash. Check out the diagrams (Below). Please let us know what you find.
Was this
answer
helpful?
Yes
No
+4
Saturday, April 3rd, 2021 AT 7:02 PM (Merged)

Please login or register to post a reply.