HOME
ASK A QUESTION
REPAIR GUIDES
BECOME A MEMBER
LOG IN
Login with Facebook
OR
Remember me
NOT A MEMBER?
FORGOT PASSWORD?
CONTACT US
PRIVACY POLICY
TERMS AND CONDITIONS
☰
Home
Chevrolet
Cavalier
Exterior Light
Brake Light
Stay On
Lights
WADEG1000
MEMBER
1996 CHEVROLET CAVALIER
2.2L
4 CYL
2WD
AUTOMATIC
208,000 MILES
I payed 1000$ for a 1996 cavalier
my brake lights work when I push the brakes but when the headlights are on they only work whenipush the pedal?
Thursday, February 4th, 2016 AT 6:38 PM
2 Replies
WADEG1000
MEMBER
2 POSTS
My brake lights?
The lights work when I press the pedal but don't get brighter when I push it when the head lights?
Was this
answer
helpful?
Yes
No
Thursday, February 4th, 2016 AT 7:00 PM
HMAC300
MECHANIC
48,601 POSTS
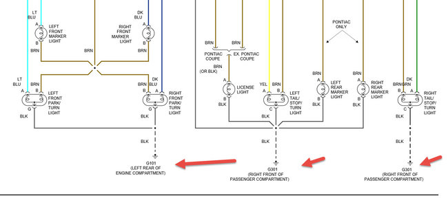
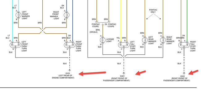
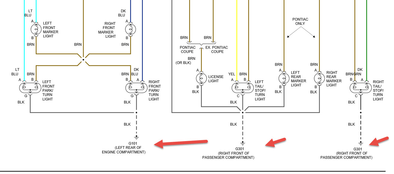
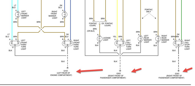
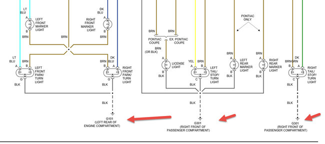
Check grounds in pic then check headlight/hazard/turn signal switch as it's all one
Image (Click to make bigger)
Was this
answer
helpful?
Yes
No
Friday, February 5th, 2016 AT 7:15 AM
Please
login
or
register
to post a reply.
Related Brake Light Stay On Content
1997 Chevy Cavalier Brake Light Stays On
Why Does A Brake Light Stay On In My Car
Asked by
susanlayton
·
1 ANSWER
1997
CHEVROLET CAVALIER
1995 Chevy Cavalier Brake Light Stays On
How Do I Check To Get The Brake Light Off?
Asked by
jhobb48
·
1 ANSWER
1995
CHEVROLET CAVALIER
2000 Chevy Cavalier
Brake Light Stays On While Driving. It Just Came On Yesterday Morning. Brakes Are Fairly Good.
Asked by
jcboyles
·
2 ANSWERS
2000
CHEVROLET CAVALIER
1998 Chevy Cavalier Brake Light
Does The Abs Keep The Brake Check Light On? Or Does That Have Any Connection With Why The Brake Park Light Stays On? I Need To Know If...
Asked by
mellow42
·
1 ANSWER
1998
CHEVROLET CAVALIER
1996 Chevy Cavalier No Brake\turn\hazard Lights
Electrical Problem 1996 Chevy Cavalier No Brake\hazard\turn Signal Lights Bulbs And Fuses Flasher Good Multi Switch New. What Else...
Asked by
LITLJON
·
4 ANSWERS
1996
CHEVROLET CAVALIER
VIEW MORE
Ask a Car Question. It's Free!
How to Use a Test Light
Turn Signals Blink Fast
Headlight Dim or Dull