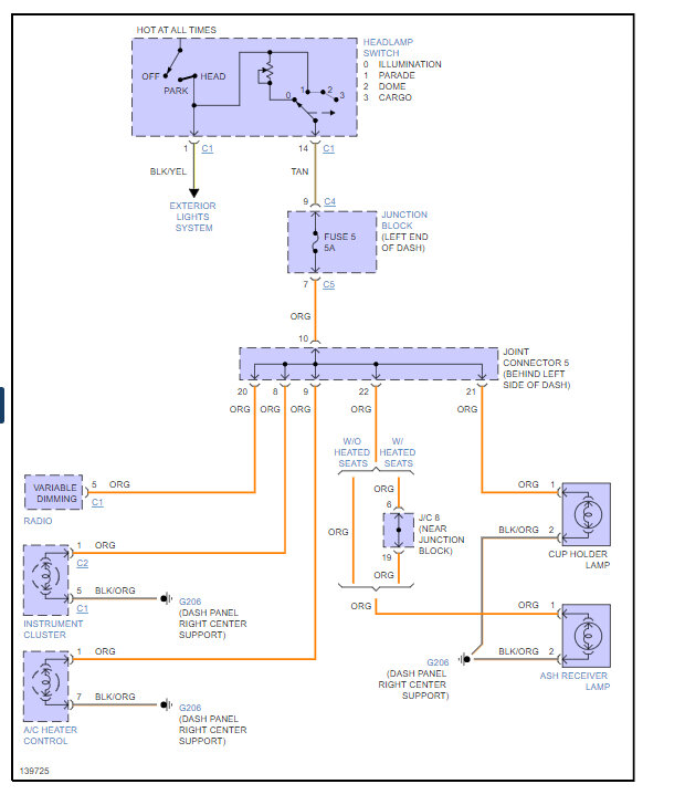
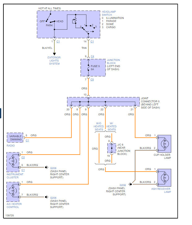
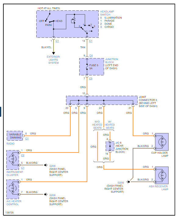
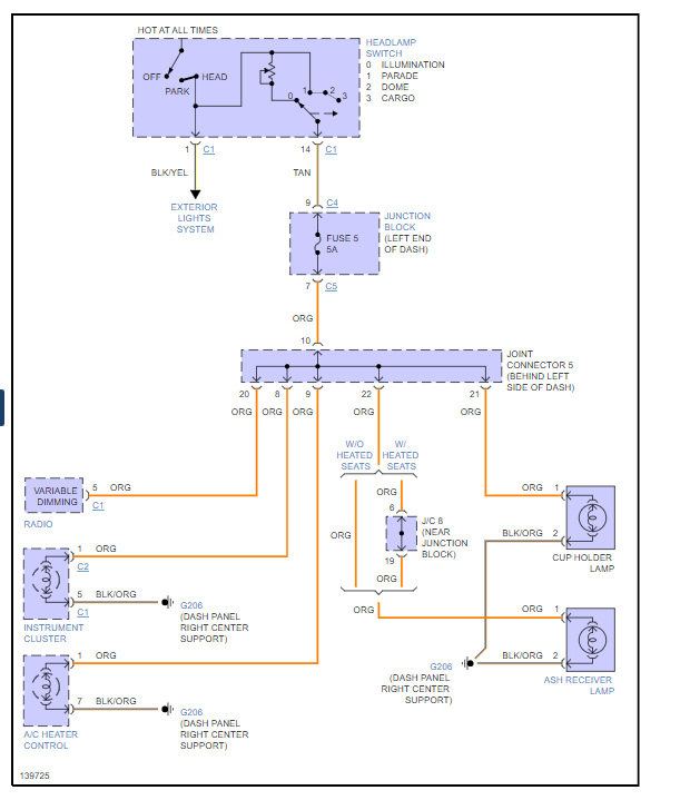
Wednesday, April 26th, 2023 AT 11:04 AM
Recently replaced the bed on my truck then. No running lights, overhead lights or cluster lights. I do have brake lights and headlights. Fuses look okay and the ground between the cab and fuse was not attached on the first bed, so I did not replace them.





