HOME
ASK A QUESTION
REPAIR GUIDES
BECOME A MEMBER
LOG IN
Login with Facebook
OR
Remember me
NOT A MEMBER?
FORGOT PASSWORD?
CONTACT US
PRIVACY POLICY
TERMS AND CONDITIONS
☰
Home
Kia
Sportage
General
2002 Kia Sportage gas
KARABIE
MEMBER
2002 KIA SPORTAGE
4 CYL
2WD
AUTOMATIC
87,000 MILES
Why won't it except gas when on empty? It keeps spitting it out
Sunday, January 18th, 2009 AT 6:53 PM
1 Reply
ZACKMAN
MECHANIC
4,202 POSTS
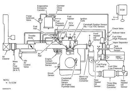
It has something to do with your EVAP and vacuum systems. Start by checking your tank pressure sensor and the two way check valve.
Was this
answer
helpful?
Yes
No
Thursday, January 22nd, 2009 AT 1:55 AM
Please
login
or
register
to post a reply.
Related General Content
GUIDE
Inquire Here
Ask a Car Question. It's Free!
Ten Questions to Ask a Repair Shop
Car Maintenance and Service Procedures
Driver Tips and Safety Information