Saturday, March 11th, 2023 AT 11:04 AM
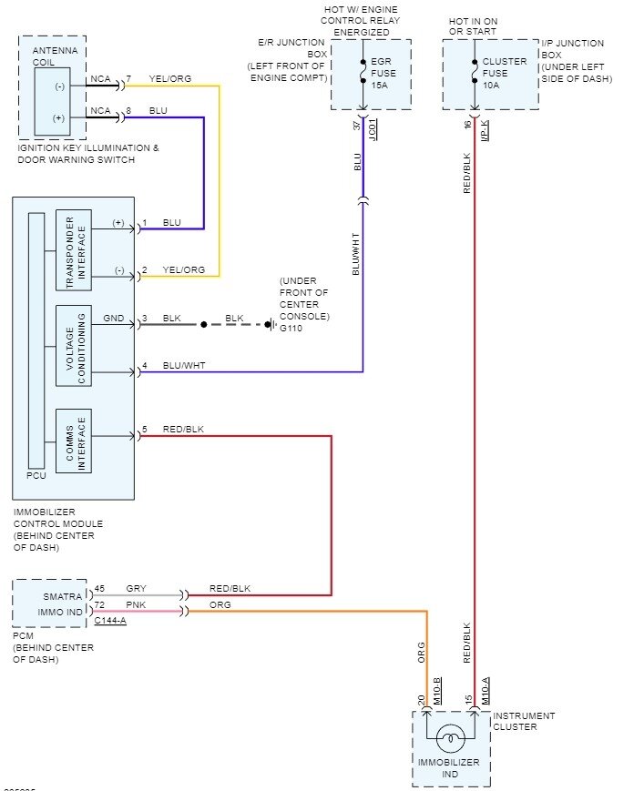
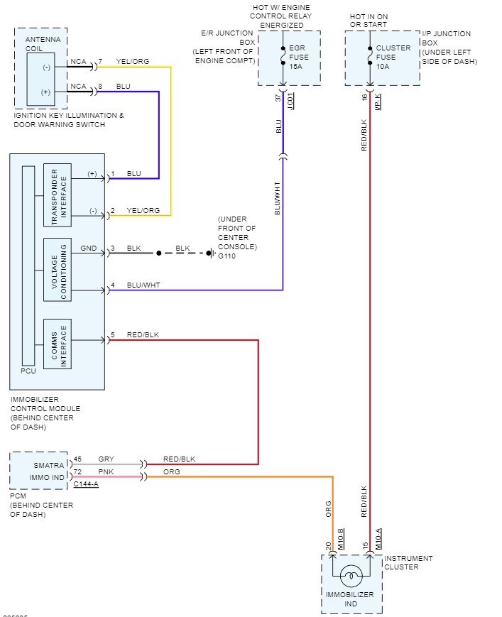
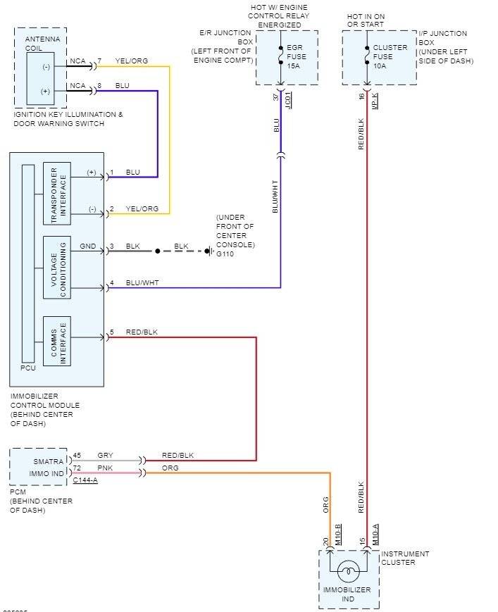
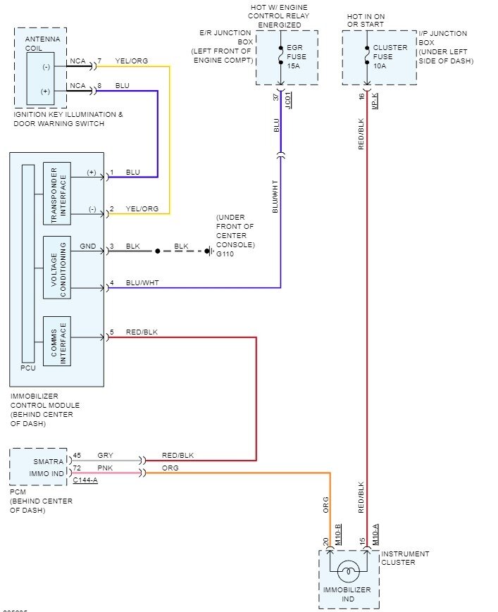
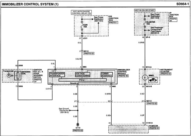
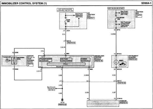
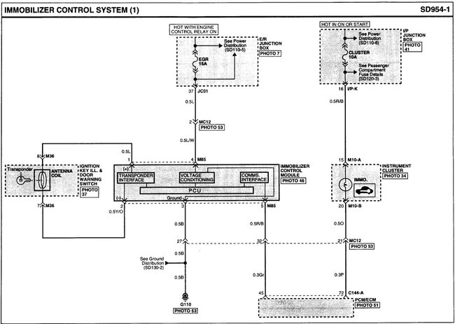
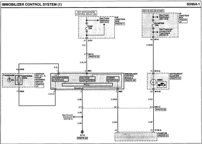
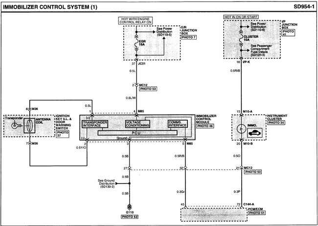
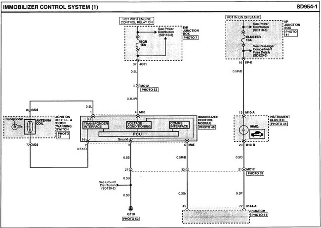
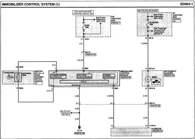
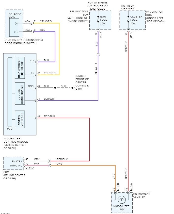
Ignition switch of this vehicle was changed from keyless (push button) to key and the vehicle was starting fine, but the key fob was not working, I wanted to program the key fob, it says not communicating. Please I need diagram of immobilizer with connector i-22 and terminals description, just as seen in factory manual. I attached it below.




