Key cannot be turn to lock position, so it cannot be removed?

Tiny
HAN DAI NGUYEN
  • MEMBER
  • 2013 TOYOTA YARIS
  • 4 CYL
  • 2WD
  • AUTOMATIC
  • 120,000 MILES
My car had a flat tire, and instead of replacing it with a spare tire, the driver decided to drive on it for a long distance. The tire was worn down to the rim and I believed it was driven on the rim for a long time. When it got home, the driver could shut it off and removed the car key. I then use another car key too while hooking up the code reader to read the error code that caused the ABS light to turn on, and I can't turn it into lock position to remove it out. The steering wheel can be turned all the way to stop. Car recognizes the Park position, because I can see P was on the dashboard and also in my code reader.
What could be the causes of this problem so I can go in the right direction? I'm afraid the vibration from the rim could cause something to turn loose also. Wheel well fender was ripped off and ABS sensor was yank off. Thank you!
Saturday, March 18th, 2023 AT 8:41 AM

8 Replies

Tiny
JACOBANDNICKOLAS
  • MECHANIC
  • 110,192 POSTS
Hi,

Are you sure the shift lever is making it fully into park? With the engine off and the shifter in park, are you able to shift it without pressing the brake? Also, and don't laugh, do the brake lights work?

Let me know.

Joe
Was this
answer
helpful?
Yes
No
Saturday, March 18th, 2023 AT 12:49 PM
Tiny
HAN DAI NGUYEN
  • MEMBER
  • 5 POSTS
Yes, it's in a P. I can see it in dashboard and my scanner. With the engine off and key on, I can't shift without pressing brake like normal. The brake light is working. Car shifts and runs fine.
Was this
answer
helpful?
Yes
No
Saturday, March 18th, 2023 AT 1:57 PM
Tiny
HAN DAI NGUYEN
  • MEMBER
  • 5 POSTS
Also, when I move it in park after moving key from ON to AC, I can hear a click around ignition switch area. I think lock or unlock mechanism around the ignition switch gets the signal when car is in park. When I removed the transmission interlock solenoid, I see an built in switch that turns on when shift level moves to P, and it makes a click sound in the ignition switch area whenever I press it after turn key from ON to AC.
Was this
answer
helpful?
Yes
No
Saturday, March 18th, 2023 AT 2:34 PM
Tiny
JACOBANDNICKOLAS
  • MECHANIC
  • 110,192 POSTS
Hi,

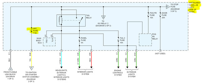
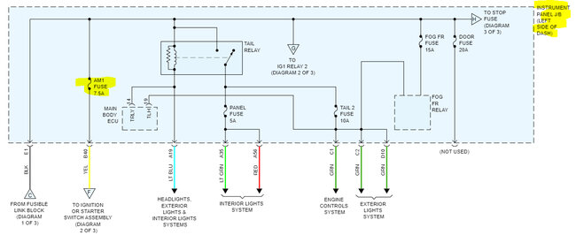
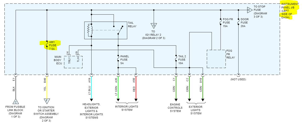
Check the AM1 fuse in the interior fuse box. I attached a pic below showing the location and the schematic. If the fuse is good, confirm there is power to and from it.

Here is a link you may find helpful:

https://www.2carpros.com/articles/how-to-check-a-car-fuse

Let me know what you find.

Joe

See pics below.
Was this
answer
helpful?
Yes
No
Saturday, March 18th, 2023 AT 4:07 PM
Tiny
HAN DAI NGUYEN
  • MEMBER
  • 5 POSTS
I'm sorry, but I found out what's wrong with my car. The spare key has a silicone cover and it prevents the key to go in before turning to lock.
Was this
answer
helpful?
Yes
No
Sunday, March 19th, 2023 AT 7:05 AM
Tiny
JACOBANDNICKOLAS
  • MECHANIC
  • 110,192 POSTS
Hi,

No need to be sorry. LOL I'm glad you found the issue. Is everything working properly at this time?

Let me know.

Joe
Was this
answer
helpful?
Yes
No
Sunday, March 19th, 2023 AT 8:00 PM
Tiny
HAN DAI NGUYEN
  • MEMBER
  • 5 POSTS
Yes, thank you for asking! I was able to reconnect the broken ABS sensor wire instead of buying a new ABS sensor. Can you also give me the donation link? I can't find where it is on your website.
Was this
answer
helpful?
Yes
No
Monday, March 20th, 2023 AT 10:17 AM
Tiny
JACOBANDNICKOLAS
  • MECHANIC
  • 110,192 POSTS
Hi,

There is no need for a donation. We are here to help people and nothing more. I'm glad to know things are working again. However, if you would like to donate to expanding the site, we have a go fund me page.

Here is the link:

https://www.gofundme.com/f/help-us-help-others-get-back-on-the-road?utm_campaign=p_cf+share-flow-1&utm_medium=copy_link&utm_source=customer

We don't expect anything, but if you are willing to help, it is truly appreciated.

Take care of yourself and thanks for your kindness.

Joe
Was this
answer
helpful?
Yes
No
+1
Monday, March 20th, 2023 AT 9:27 PM

Please login or register to post a reply.