Clicks when turning the key on

Tiny
ROSSCREEK
  • MEMBER
  • 1997 FORD F-250
  • 5.4L
  • 4WD
  • AUTOMATIC
We had the starter tested it is okay. Put on new cable ends on, tried a new battery. Lights are bright, radio is strong, the gage shows strong charge but when you turn the key to engage the starter it just clicks. The truck is a f250 lt duty 4x4 w/ a tritin 5.4 engine
Monday, July 14th, 2014 AT 7:53 PM

1 Reply

Tiny
HMAC300
  • MECHANIC
  • 48,601 POSTS
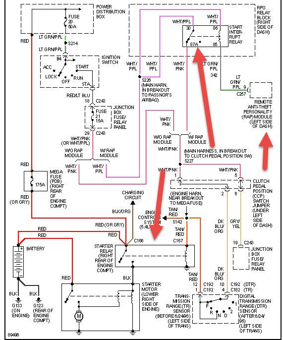
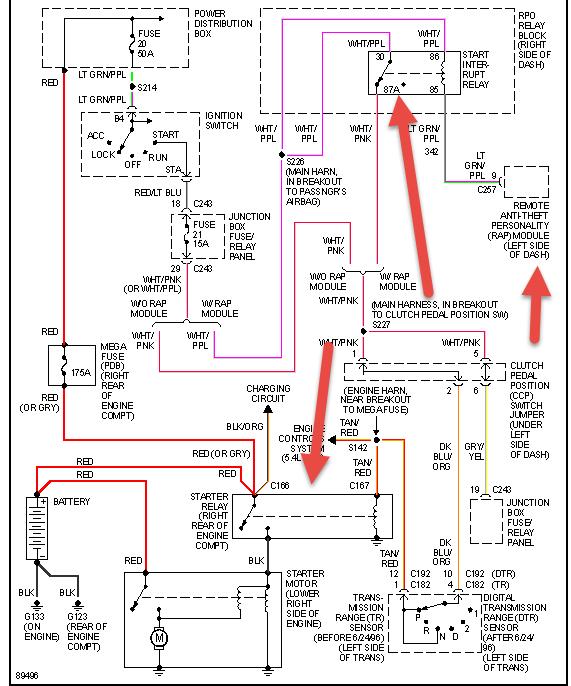
Check the relays in pic then try resetting your security system if no manual look online.

The most common cause is loose nuts on the starter relay. Check the two larger copper nuts. You didn't specify which cable ends you replaced. Ford has had a lot of trouble with the larger battery terminal on the starter. The strands of wire corrode away under the insulation where you can't see it.

You may need to use a test light to follow the positive battery cable circuit to see where you're losing the voltage. If you find 12 volts all the way to the larger starter terminal, and it is still there while a helper tries to crank the engine, suspect the negative cable.

If none of those things leads to a fix, you'll have to clarify the clicking you're hearing. Is that a single click each time you turn the ignition switch to "crank", or is it a series of loud clicks that sound like a buzzing noise?
Was this
answer
helpful?
Yes
No
Tuesday, July 15th, 2014 AT 5:52 AM

Please login or register to post a reply.