Friday, July 31st, 2009 AT 12:07 PM
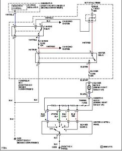
The blower motor does not work at any speed. The fuse is good, the new blower motor did not work either. Any suggestions besides the resistor?



