EVAP line location

1999 HONDA CIVIC
169,600 MILES • 1.6L • 4 CYL • 2WD • AUTOMATIC
Avatar
AKS4181
  • MEMBER
  • 2 POSTS
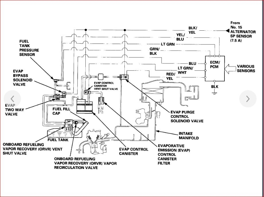
Is EVAP line below the car? What is length of EVAP line which is close to fuel lines? If EVAP line is changed then where will I get this EVAP line? What is the name of store?
Please reply soon and give the diagram of fuel lines and EVAP line for this car.
Apr 26, 2019 at 1:38 PM
Advertisement
Avatar
KASEKENNY
  • CAR REPAIR CONTRIBUTOR
  • 18,907 POSTS
Hi AKS,

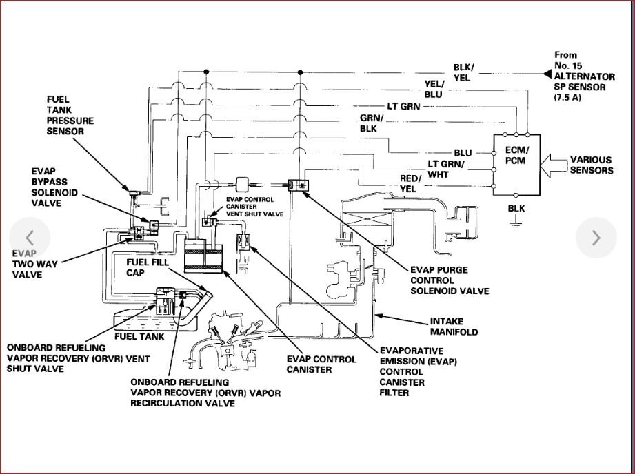
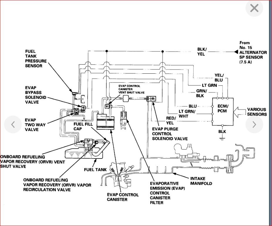
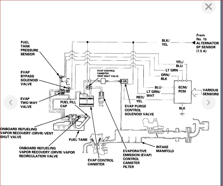
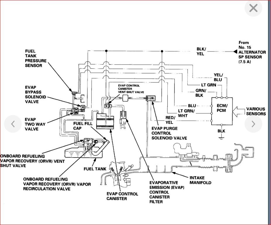
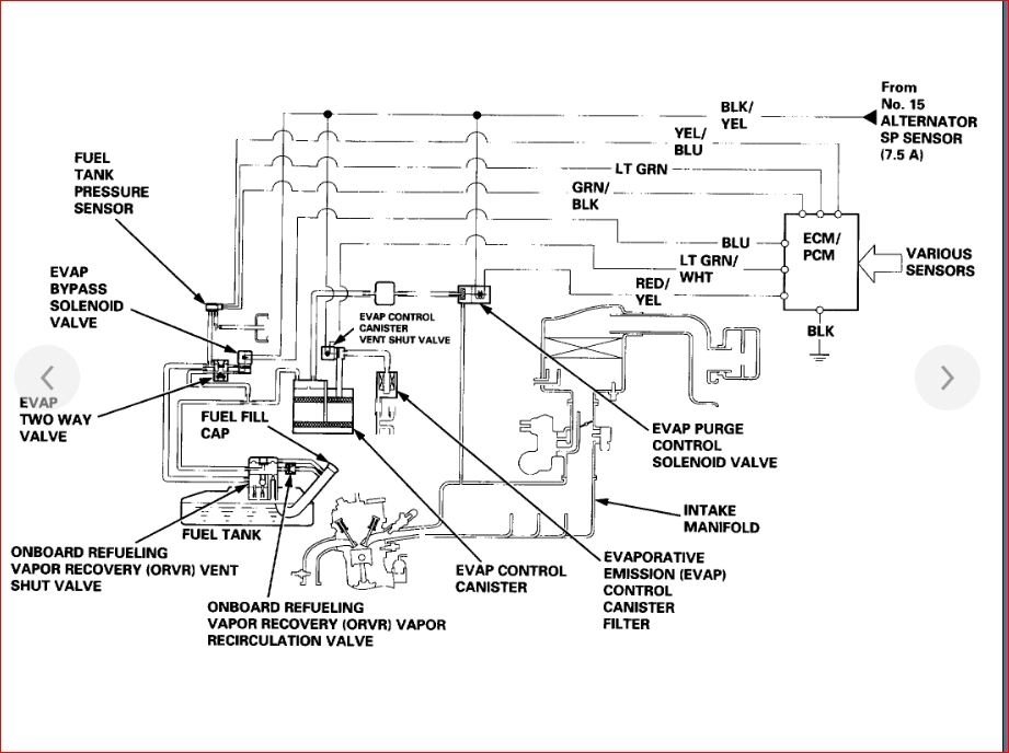
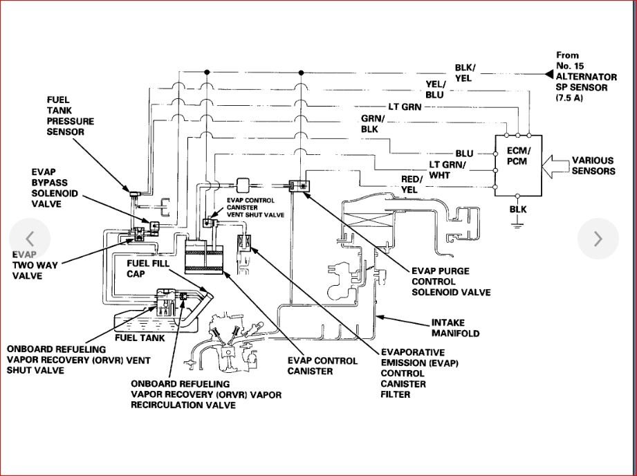
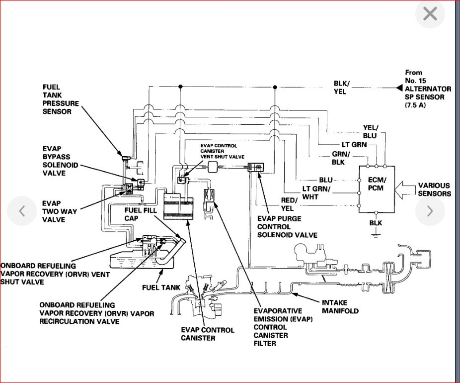
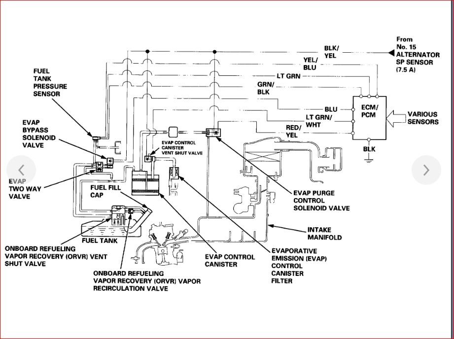
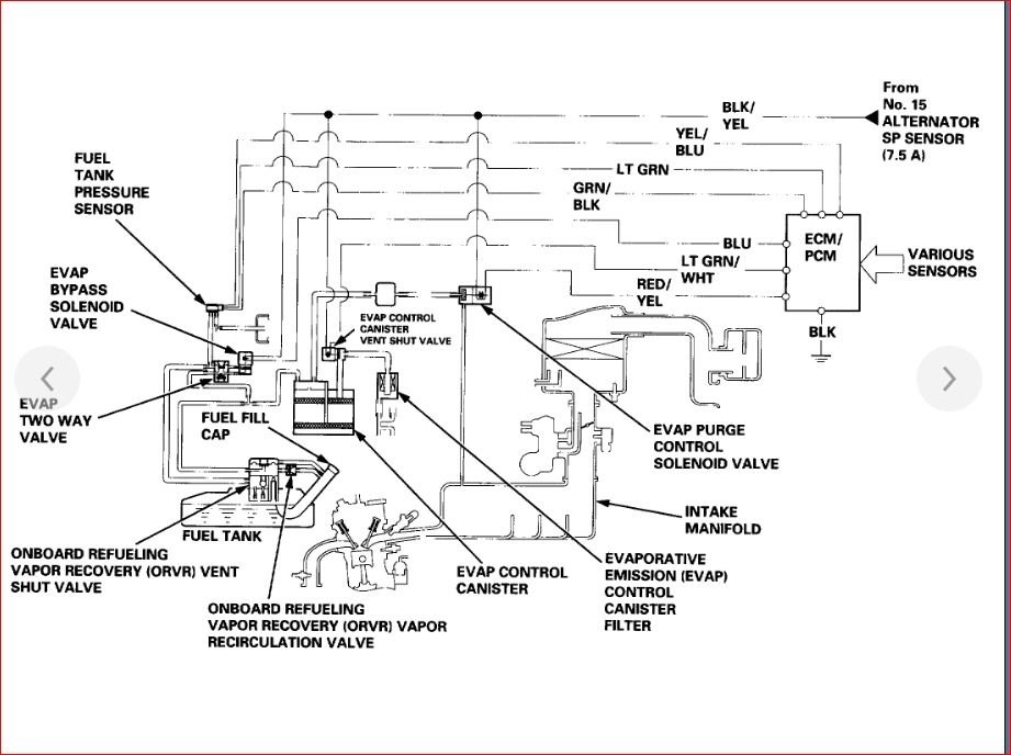
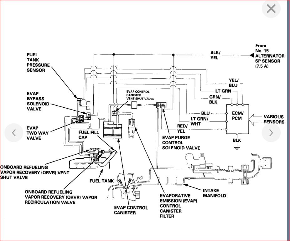
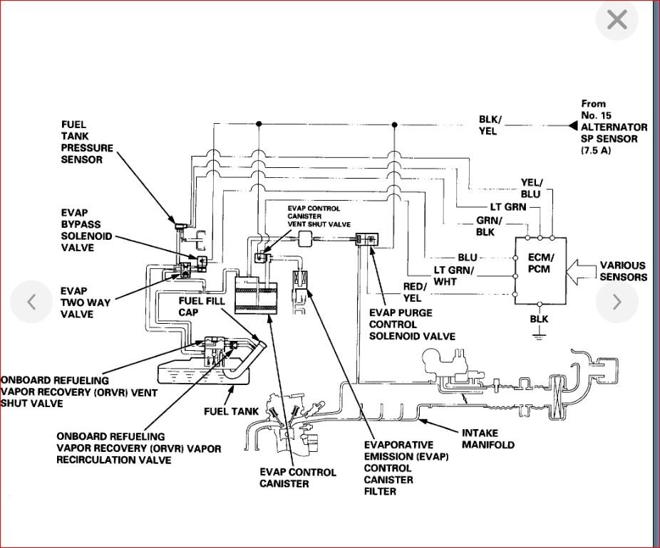
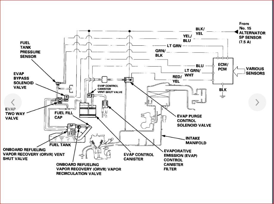
Yes. Your EVAP lines run from the fuel tank along side your regular fuel lines under the vehicle up to the engine and when you follow these lines you will see your canister, purge valve, and finally end at the intake manifold.

I included a diagram of both Vtec and non vtec because I was not sure which you have.

As for getting these lines, you can get them at any parts store or dealership. You can even find them online at many auto parts retailers like rockauto.com. However, if you are not sure what you need, I would suggest going into one of the part stores and discussing it with one of the people that work there. They will be able to explain what you are getting and if that is what you are looking for.

Let me know if you need something else. Thanks
Apr 26, 2019 at 6:33 PM
Advertisement
Repair Safety Notice: This information is for general instructional purposes only. Vehicle repair can be dangerous. Verify all information, follow manufacturer service procedures, use proper tools and safety equipment, and consult a qualified repair shop when needed.