No power to anything after I installed battery backwards

Tiny
JIMMYAPPLESEED
  • MEMBER
  • 2006 DODGE CARAVAN
  • 3.8L
  • V6
  • 2WD
  • AUTOMATIC
  • 124,000 MILES
When installing the battery, I decided to replace terminals and put them on the opposite cables. Installed battery backwards as a result. Lasted less than 2 seconds as I realized. Afterwards no power to anything, Thanks in advance for any help regarding this!
Friday, April 1st, 2022 AT 2:00 PM

1 Reply

Tiny
CARADIODOC
  • MECHANIC
  • 34,491 POSTS
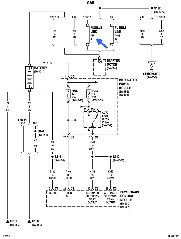
Start by checking all the fuses. There's going to be many that are blown.

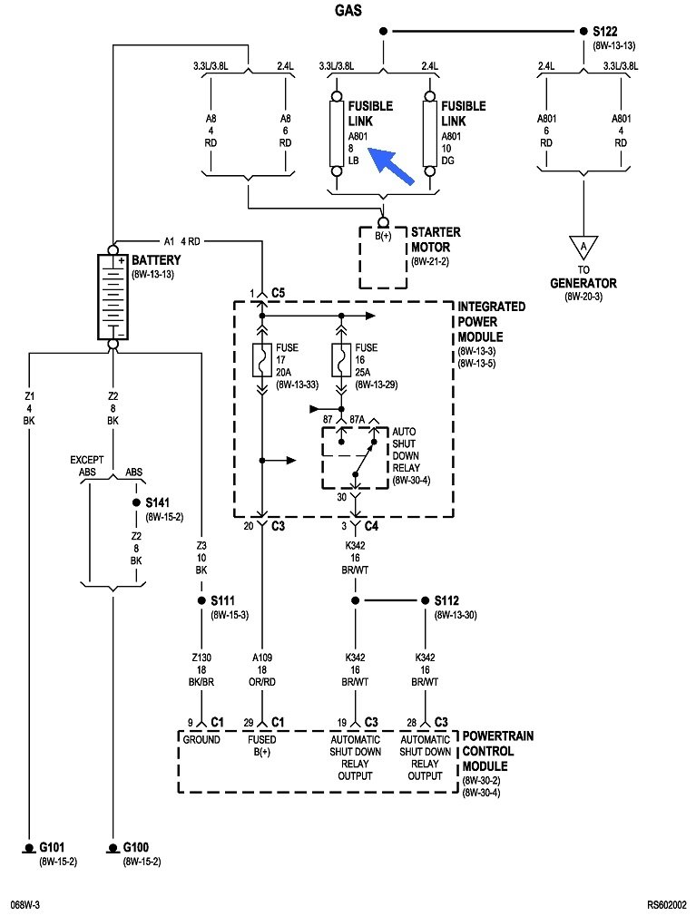
The first drawing shows the location of the Integrated Power Module, (under-hood fuse box). Use an inexpensive test light to start checking the smaller fuses. Each one will have two tiny test points on top. This article shows how to use a test light, if you need it:

https://www.2carpros.com/articles/how-to-use-a-test-light-circuit-tester

You can find these at Harbor Freight Tools, Walmart, or any hardware store or auto parts store for around $5.00.

https://www.2carpros.com/articles/how-to-check-a-car-fuse

Don't get excited if you have a charging problem once the engine is running. That would likely involve a fuse link wire, but those typically take more than two seconds to burn open. We'll address that later if it becomes necessary.

The smaller cartridge fuses can only be checked visually.

I don't see any reference to a fuse box inside the van, but you might want to check under the steering column area.
Was this
answer
helpful?
Yes
No
Friday, April 1st, 2022 AT 2:37 PM

Please login or register to post a reply.