P0353 code?

Tiny
JOSEPH AMOAH
  • MEMBER
  • 2008 TOYOTA COROLLA
  • 123,556 MILES
I Diagnosed and it give me code: P0353 ignition coil. Be primary secondary circuit.
Thursday, August 4th, 2016 AT 4:23 AM

5 Replies

Tiny
DANNY L
  • MECHANIC
  • 5,648 POSTS
Hello, I'm Danny.

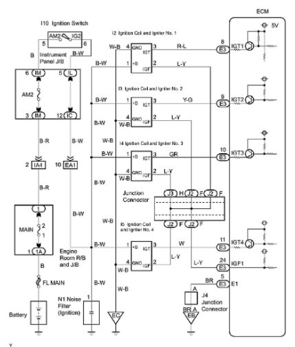
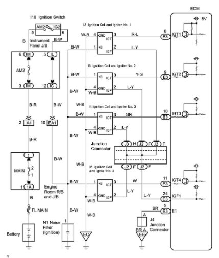
Here is the information you requested regarding the code P0353 on your car - Ignition Coil 'C' Primary- Secondary Circuit. I've attached picture diagnostic steps below to help you diagnose this particular code for your car. Hope this helps and thanks for using 2CarPros.
Was this
answer
helpful?
Yes
No
+1
Saturday, December 19th, 2020 AT 10:47 PM
Tiny
JD0109
  • MEMBER
  • 7 POSTS
  • 2007 TOYOTA COROLLA
  • 4 CYL
  • FWD
  • AUTOMATIC
  • 52,000 MILES
P0353 #3 coil misfire. Tried switching #1 and #3 coils. Cleared codes, ran eng, code came back the same. Tried switching #3 and #4 spark plugs. Cleared codes, ran eng, ck eng light came on with same code. It would seem the coils and spark plugs are ok. Since the code is always po353 #3 coil. I'm thinking a sensor like cam or crank is sending a false signal to computor. Witch is telling #3 to misfire. I don`t know how to check these sensors. What is your feeling on what is wrong.
And please explain how to repair. Thank you
Was this
answer
helpful?
Yes
No
Monday, December 21st, 2020 AT 9:51 AM (Merged)
Tiny
STEVEW84
  • MECHANIC
  • 673 POSTS
You still have a fuel injector. See if you are getting power and ground to your fuel injector. If it is easy, try swapping fuel injectors.
Was this
answer
helpful?
Yes
No
Monday, December 21st, 2020 AT 9:51 AM (Merged)
Tiny
STEVEW84
  • MECHANIC
  • 673 POSTS
I forgot to ask, is it misfiring?
Was this
answer
helpful?
Yes
No
Monday, December 21st, 2020 AT 9:51 AM (Merged)
Tiny
CORMECH
  • MEMBER
  • 4 POSTS
You need to measure the voltage at the black and white wire at the #3 coil with the key on. It should be battery voltage. If the voltage is okay you need to check to see if the white and black wire is grounded properly. You will need an ohm meter. Check for continuity to ground. If your ground is okay check to see if the IGT wire (gray) has continuity from the coil to the computer, if it is okay check and make shure that the wire is not shorted to ground. If this is okay do the same for the IGF wire(blue and yellow).
Code P0353 usually sets when the computer sends an IGT signal but does not receive a confirmation signal via the IGF wire back to the computer.
Hope this helps.
Was this
answer
helpful?
Yes
No
-1
Monday, December 21st, 2020 AT 9:51 AM (Merged)

Please login or register to post a reply.