Ignition was torn out, wiring diagram needed

Tiny
MARY KILLOUGH
  • MEMBER
  • 1991 GEO STORM
  • 276,000 MILES
So, I need to know what each colored wire is to wire a switch is and I don't have a voltmeter.
Monday, June 20th, 2022 AT 10:52 AM

1 Reply

Tiny
JACOBANDNICKOLAS
  • MECHANIC
  • 110,192 POSTS
Hi,

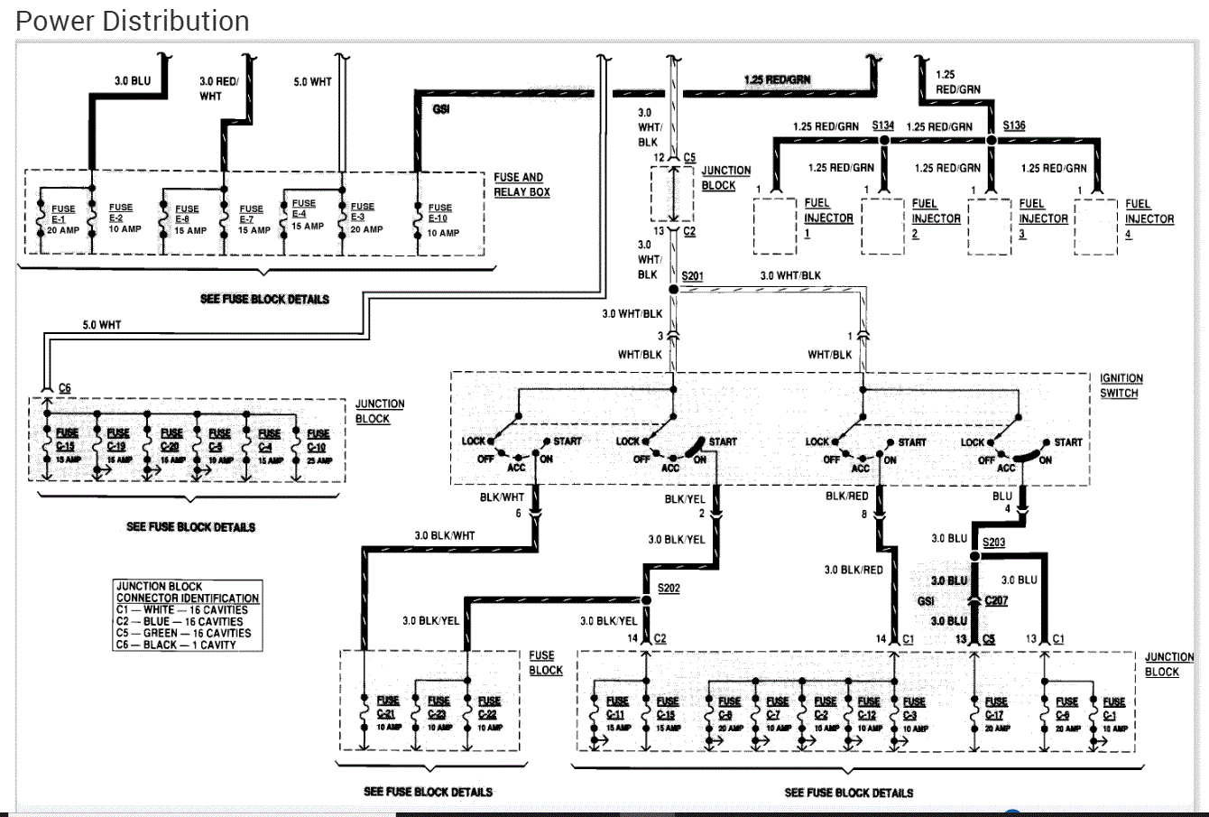
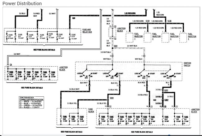
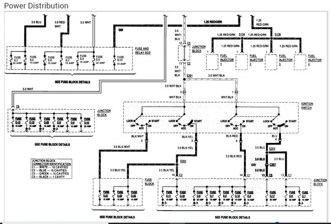
As far as the wiring is concerned, because of the model year, I only have the manufacturer schematics which are more difficult to follow. I did attach the power distribution schematics below.

If you look at the second picture, it contains the ignition switch. Take a look through it and let me know if it helps.

If you don't have a voltmeter, you can use a test light to determine if there is power present.

Take care and let me know if you have questions.

Joe

See pics below.
Was this
answer
helpful?
Yes
No
Monday, June 20th, 2022 AT 11:46 PM

Please login or register to post a reply.