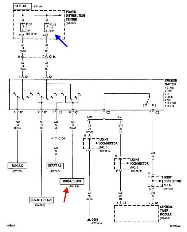
Now the truck will not crank, no lights or activity on instrument cluster (even odometer doesn't show anything). I've read on this site that the instrument cluster controls some of the truck, which might explain my symptoms below. I checked the hot wire that he shorted out, but I'm not getting any power readings on my meter on that wire. Maybe the problem is before this wire?
It's now getting dark and I've had to throw in the towel for today.
What is not working:
Instrument cluster
Turn signals
Passenger airbag off control/light
Dome light
Radio
Reverse lights
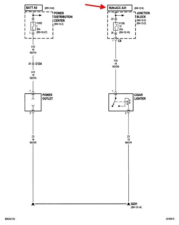
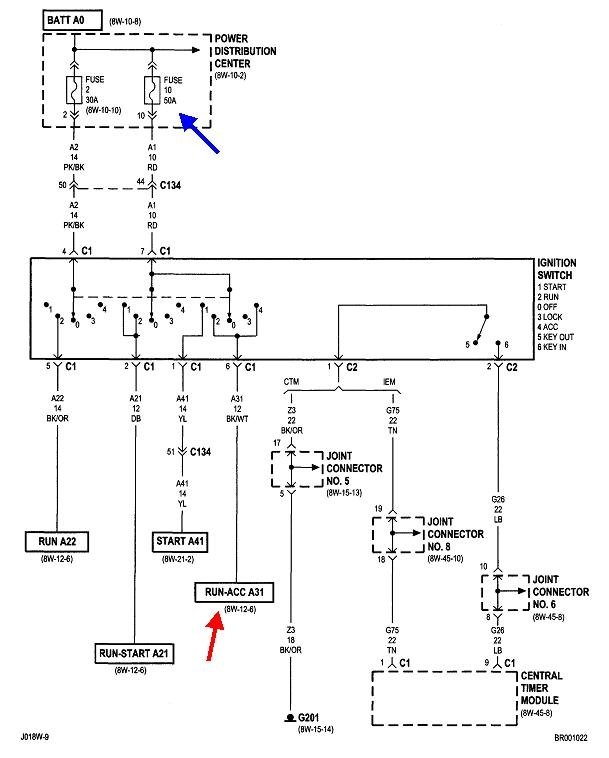
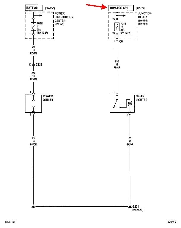
Cigarette/accessory plug
What is working:
Head Lights
Hazard/flashers
Starter relay clicks when attempting to crank
Fan blower motor
Beeping when key in ignition and door open
Sunday, October 20th, 2019 AT 3:53 PM






