Saturday, May 6th, 2023 AT 9:57 PM
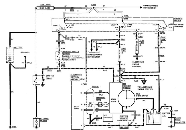
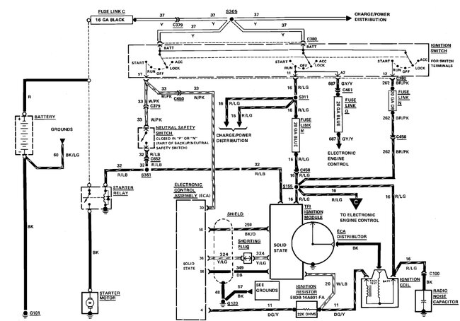
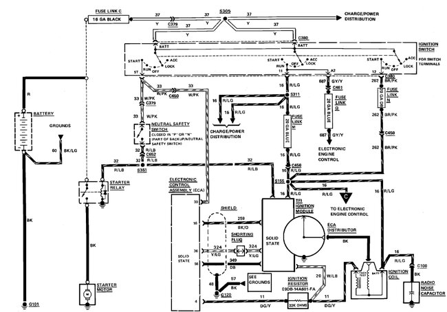
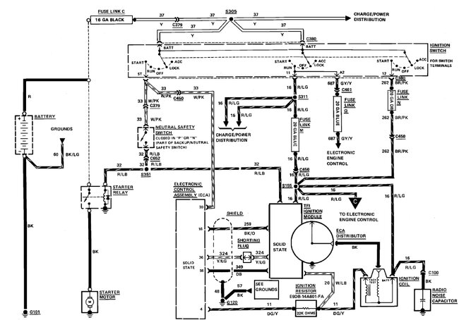
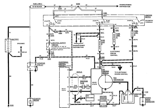
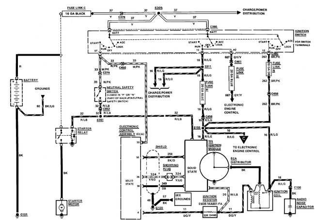
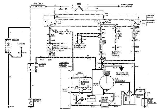
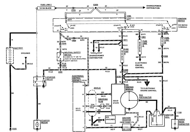
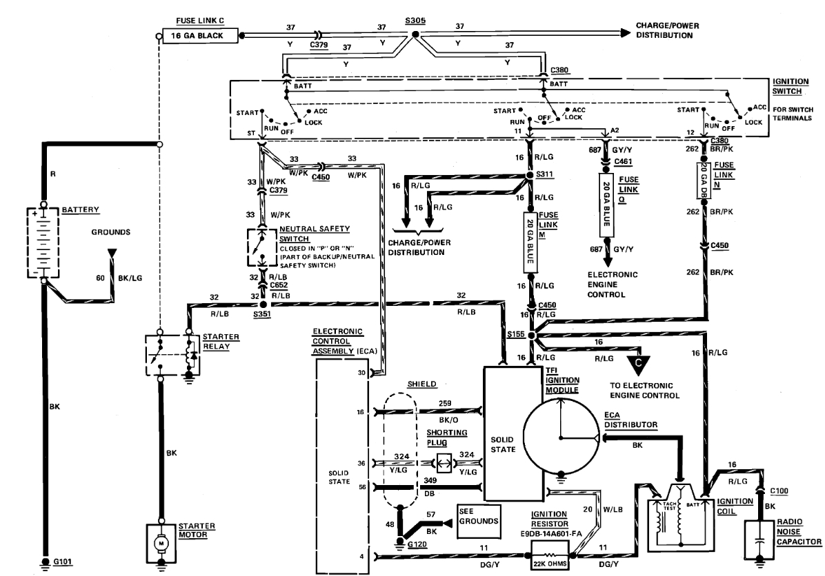
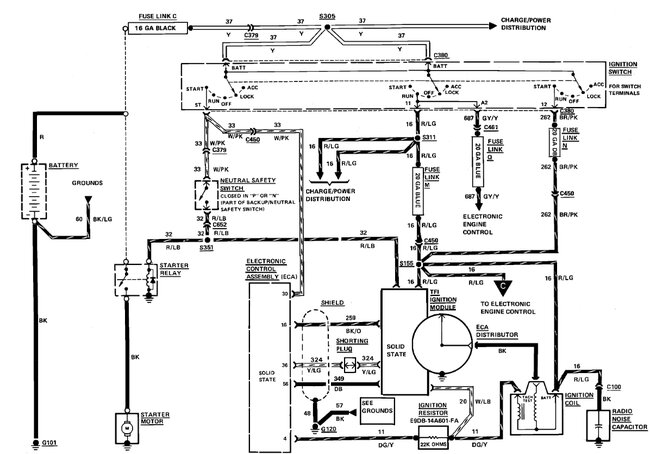
I recently purchased this car, and someone cut the ignition relay harness and all out and bypassed it. I have a new harness and relay, 5 pin, labeled 1-5. I need guidance on which wires go to which pin. I am having a hard time finding this on the internet. Any help would be appreciated.







