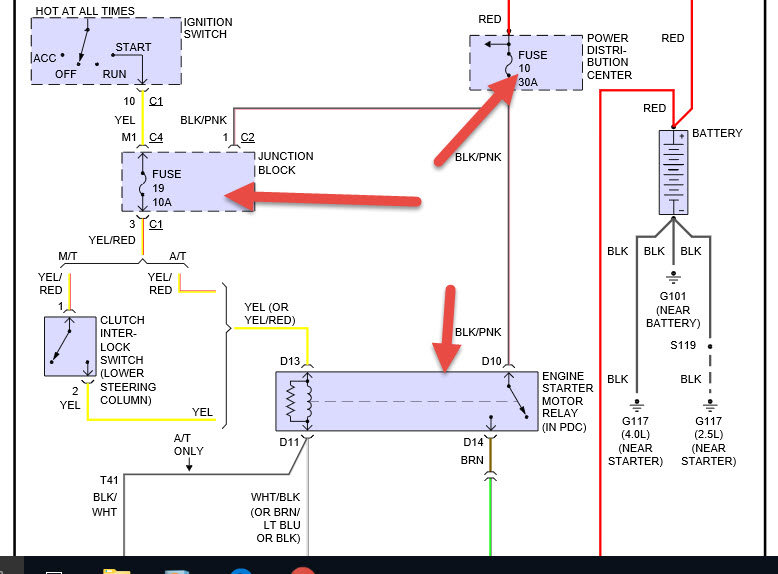
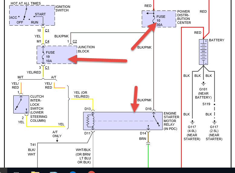
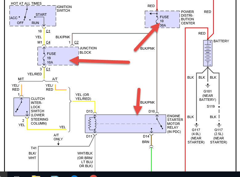
Tuesday, August 30th, 2016 AT 5:36 AM
When I turn the key to start my ignition nothing happens. It feels like the switch is slipping or not engaging properly. Any ideas on how to fix this problem would be appreciated. Thanks.



