Can I get the engine control wiring diagram and charging diagram?

1988 JEEP WANGLER YJ
90,000 MILES • 4.2L • 6 CYL • 4WD • MANUAL
Avatar
RICK COON
  • MEMBER
  • 1 POST
I need an engine control wiring diagram and charging diagram. My engine was swapped out before I bought the jeep and there are multiple hoses and wires That go seemingly nowhere the mechanics told me to get the Engine control wiring diagram and a charging diagram, and he can figure out the rest maybe.
If you can help me, I will likely be right back with a multitude of questions. Thank you and advance for your help.

The vehicle listed above is a Sahara model.
Nov 1, 2023 at 11:43 AM
Advertisement
Avatar
CARADIODOC
  • CAR REPAIR CONTRIBUTOR
  • 34,309 POSTS
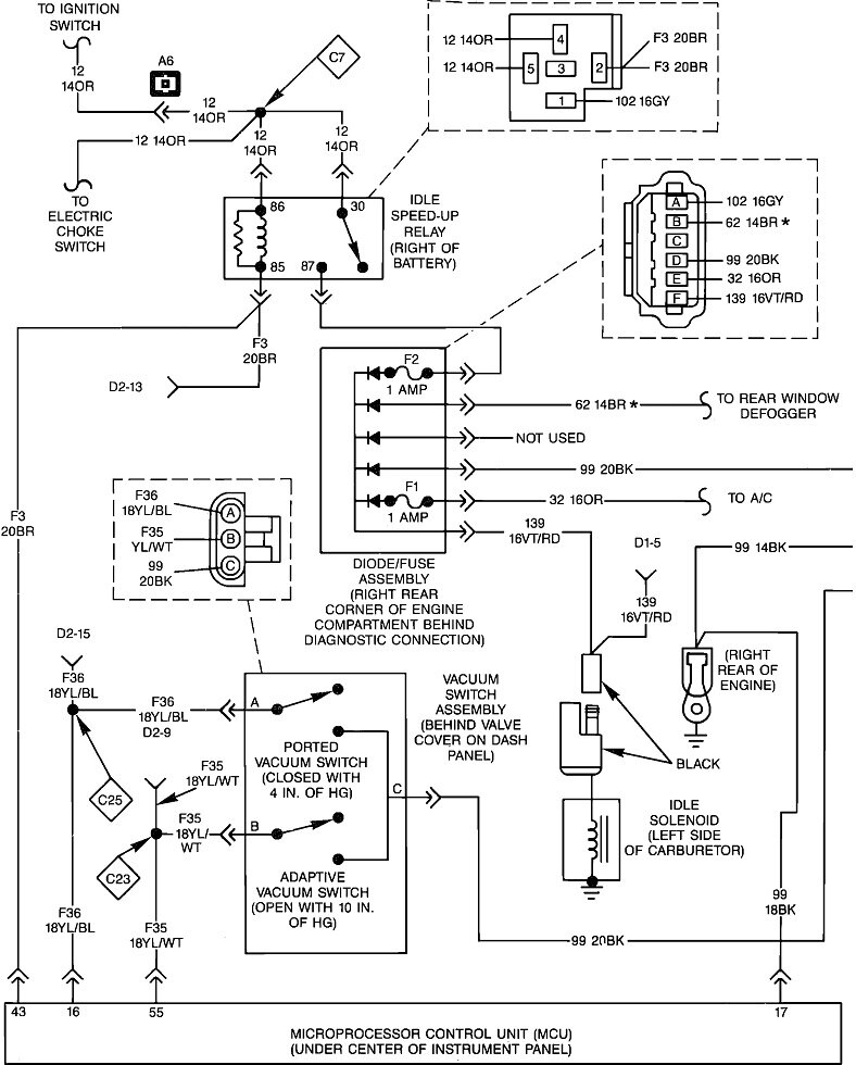
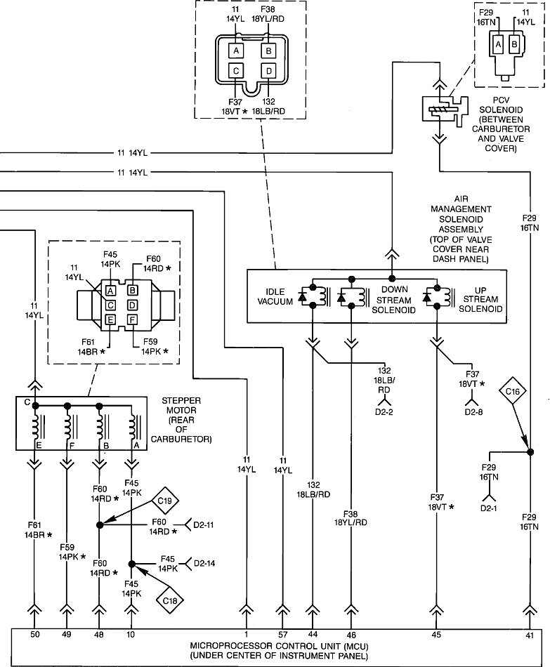
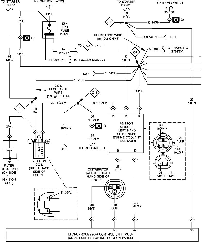
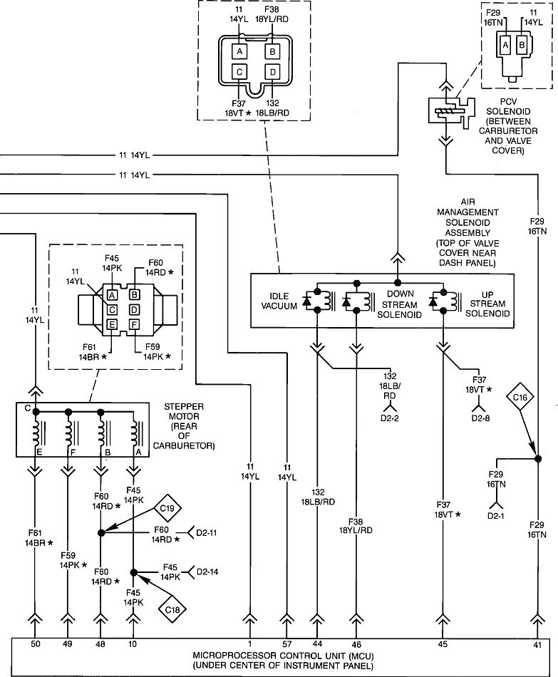
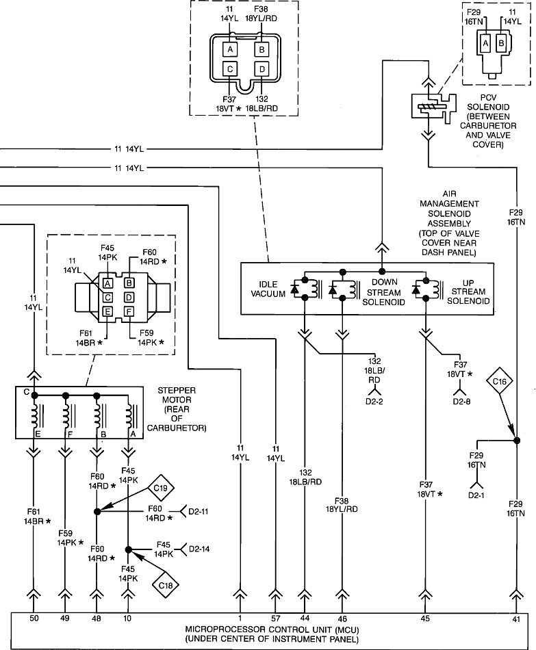
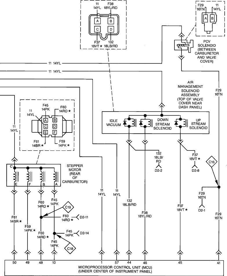
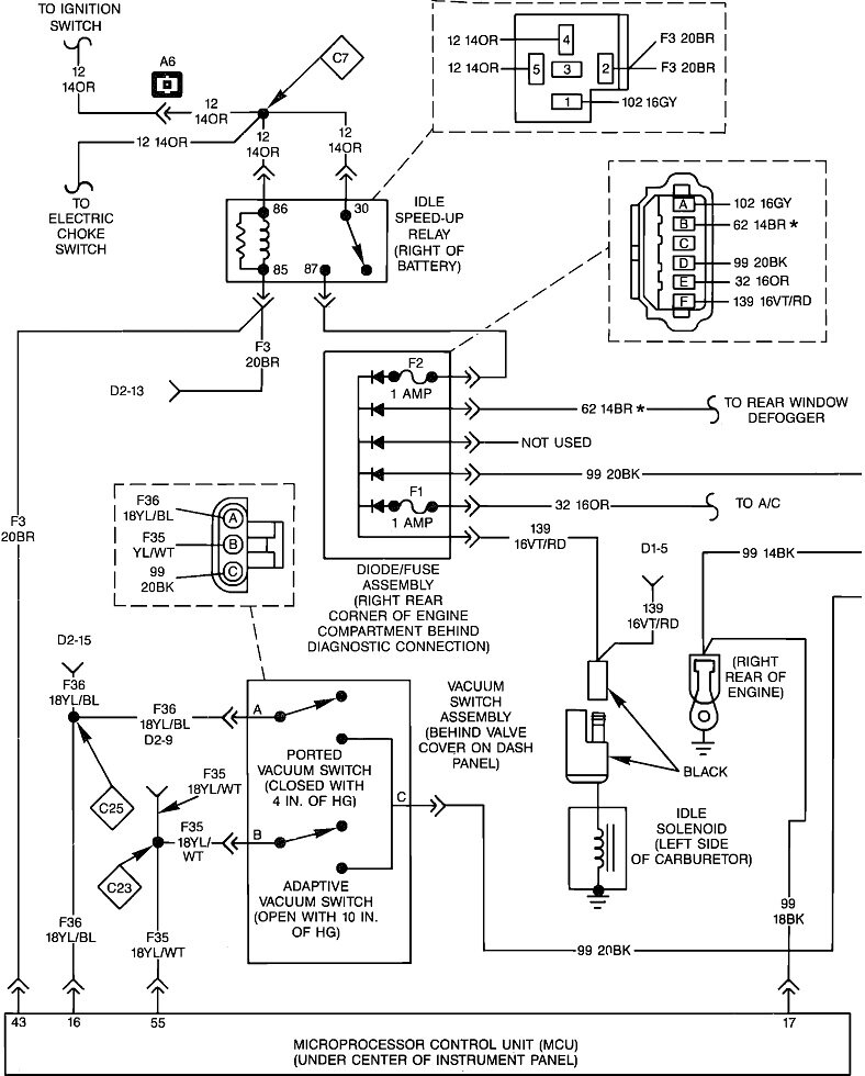
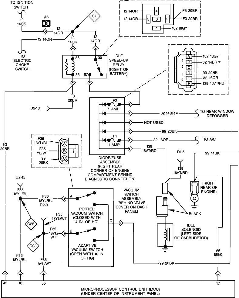
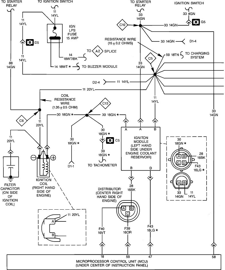
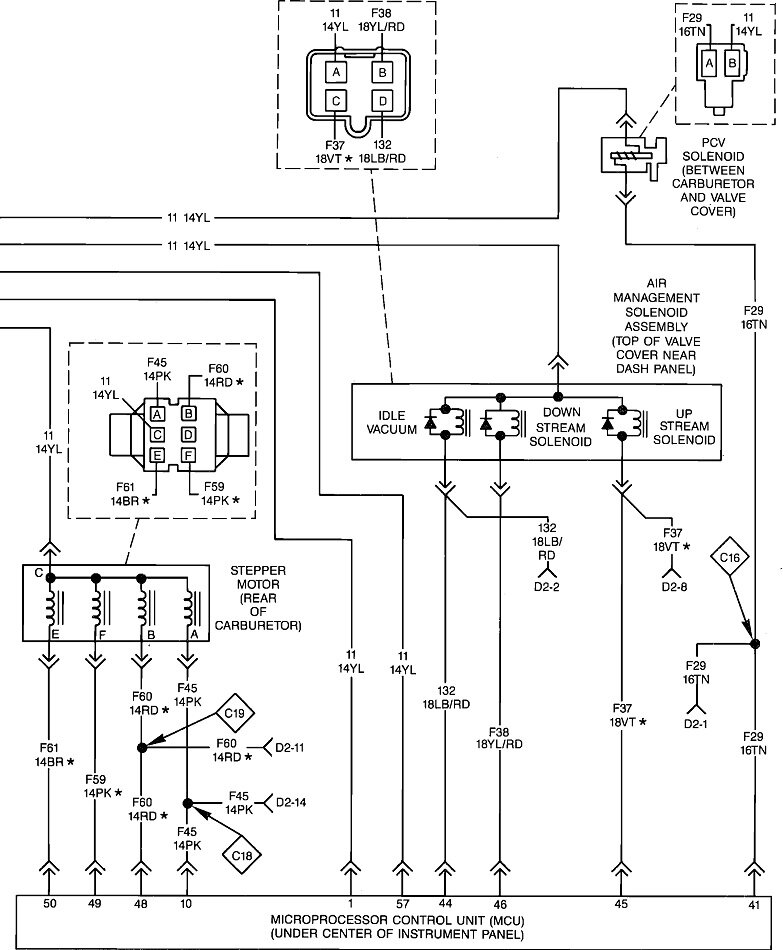
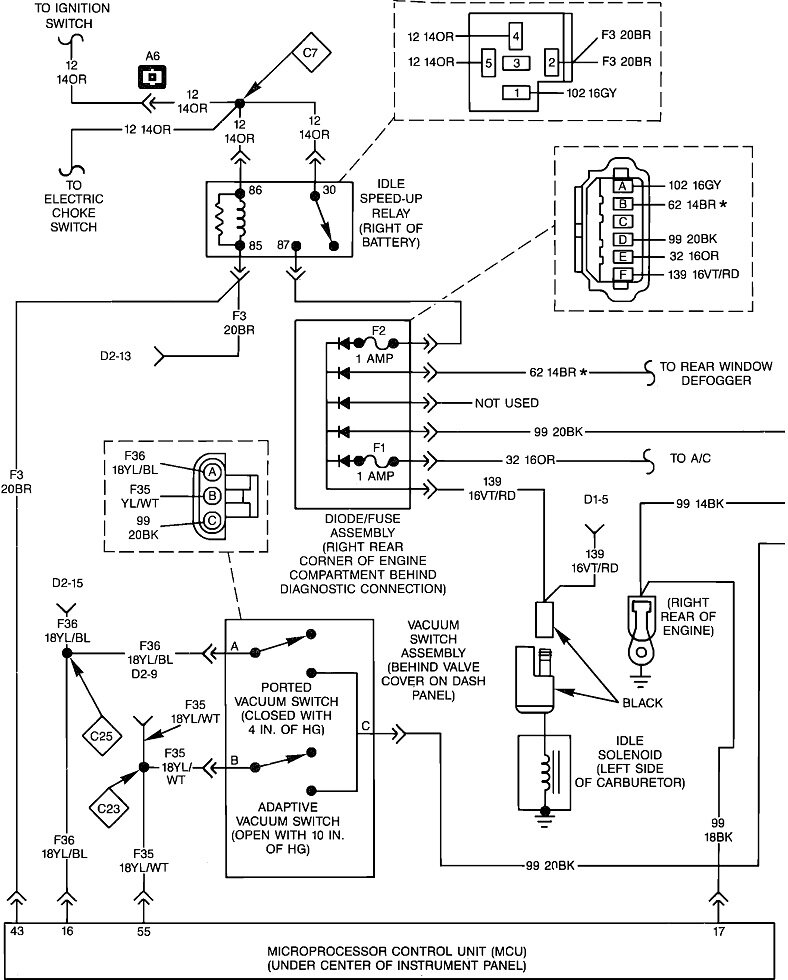
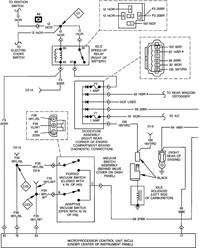
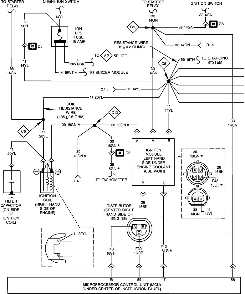
These four diagrams are for the Engine Controls. So far I haven't been able to find the charging system. Every listing takes me back to the starter system. It looks like this is just the basic GM AC generator. Almost every mechanic is familiar with them. I can answer a lot of questions related to that unit.

Update: The fifth diagram is for the charging system. Most of it refers to the internals of the generator. You only need to worry about the upper part in the sixth diagram.

The smaller two-terminal plug at the back / side of the generator is labeled terminals 1 and 2. The first thing to look at is if the "Battery" light on the dash lights up when you turn the ignition switch to "run". If it does, terminal 1 is connected. Next, measure the voltage on terminal 2. It must have 12 volts all the time. If that is missing, a good place to start is by looking if a fuse link wire got overlooked and is no longer connected to the larger battery cable terminal on the starter motor. Jeep may have done this differently, but GM commonly used that starter terminal as a convenient tie point rather than running wires all the way back to the battery.

Let me know what you find.
Nov 1, 2023 at 6:25 PM
Advertisement
Repair Safety Notice: This information is for general instructional purposes only. Vehicle repair can be dangerous. Verify all information, follow manufacturer service procedures, use proper tools and safety equipment, and consult a qualified repair shop when needed.