I can't get my car into reverse.

Tiny
BCMULLEN95
  • MEMBER
  • 1998 HONDA CIVIC
  • 1.6L
  • 4 CYL
  • 2WD
  • AUTOMATIC
I rebuilt my transmission and now when I move the gear shifter into the reverse spot it is in neutral. What do I need to do to solve this problem? I know it is more than likely something I did and would like to know what I need to do to fix it.
Monday, April 21st, 2014 AT 10:02 AM

8 Replies

Tiny
HMAC300
  • MECHANIC
  • 48,601 POSTS
.
On CR-V, Oasis and Odyssey, remove access cover from lower steering column cover. On Accord, Civic and Civic Del Sol, remove center console. On all models, move gear selector into "N" position. Remove lock pin from cable adjuster. Align hole in adjuster with hole in shift cable. See Fig. 3.
The 2 holes in end of shift cable are positioned at 90 degrees to allow cable adjustments in 1/4 turn increments. Loosen lock nut on shift cable, and adjust if necessary. Tighten lock nut. Install lock pin.
Lock pin should not bind as it is installed. If lock pin binds, cable is still out of adjustment. Repeat adjustment procedure. Start engine, and check shift lever selection of all gears.
Was this
answer
helpful?
Yes
No
Monday, April 21st, 2014 AT 12:14 PM
Tiny
BCMULLEN95
  • MEMBER
  • 249 POSTS
Thanks for that information, I did that and now the gears are separate however when I put the car in reverse the wheels move forward. Is tat because the car is up off the ground or is something else wrong?
Was this
answer
helpful?
Yes
No
Tuesday, April 22nd, 2014 AT 7:55 PM
Tiny
HMAC300
  • MECHANIC
  • 48,601 POSTS
It cold be either try it with the car on ground. This cold have a cable problem as far as adjustment or since you h've adjusted it it may be just because the car was up in air If it doesn it on ground something is wrong internally with trans. I'd bet so have a trans guy look at tit.
Was this
answer
helpful?
Yes
No
Wednesday, April 23rd, 2014 AT 6:40 AM
Tiny
BCMULLEN95
  • MEMBER
  • 249 POSTS
I have a different problem that started, I went to replace the transmission while doing do the motor mount gave way and the engine hit the ground. A ground wire stripped out. Replaced the wire, but I have a no crank issue. Had the starter tested and it tested fine. I am at a loss as to what I need to check for. I tried to jump the starter and still no go. Could I have fried something. The battery was not connected at the time. I would like to know what I need to test to rule out neural safety switch, ecm, and ignition switch. Please help.
Was this
answer
helpful?
Yes
No
Friday, July 11th, 2014 AT 7:48 AM
Tiny
HMAC300
  • MECHANIC
  • 48,601 POSTS
You have to repost this question
Was this
answer
helpful?
Yes
No
Friday, July 11th, 2014 AT 8:12 AM
Tiny
HMAC300
  • MECHANIC
  • 48,601 POSTS
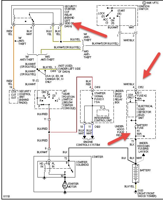
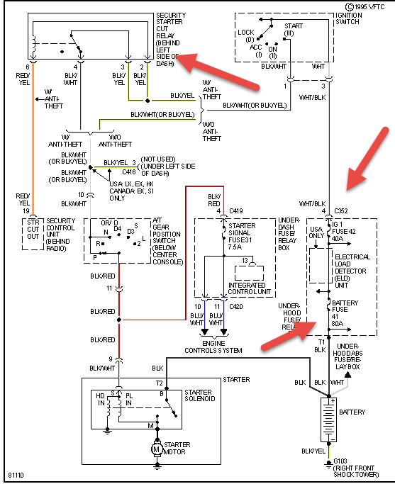
Sorry thought it was a different user. But in future you should put anew post up try resetting your security system first if no manual then look online. Then check everything pointed out and see that power goes to all the systems here. And because you had the trans out you stil may not have it adjusted correctly so try wiggling shifter in park and neutral see pic
Was this
answer
helpful?
Yes
No
Friday, July 11th, 2014 AT 8:18 AM
Tiny
BCMULLEN95
  • MEMBER
  • 249 POSTS
I took the starter out and tested it that way grounded the starter to the battery and turned the key over and the starter worked, so I think I have an alignment problem with the flywheel. Any thoughts on how to get it back into alignment?
Was this
answer
helpful?
Yes
No
Friday, July 11th, 2014 AT 1:18 PM
Tiny
HMAC300
  • MECHANIC
  • 48,601 POSTS
You are grasping at air I think do like I said try resetting your anti theft. If you grounded the starter and it worked then the problem is battery to engine ground so fix that. Also when the motor mount broke there may have been a ground wire going from one side of mount to other as it's rubber and would insulate and give you no ground. Try running a jumper cable from battery ground to engine and if it cranks and starts that is your problem. Meaning you don't have a ground to complete the circuit.
Was this
answer
helpful?
Yes
No
Friday, July 11th, 2014 AT 3:16 PM

Please login or register to post a reply.