How to check the distributor

Tiny
DYCAR2008
  • MEMBER
  • 1993 MAZDA PROTEGE
  • 1.8L
  • 4 CYL
  • 2WD
  • MANUAL
  • 201,000 MILES
Please explain diagnostics steps to see if the distributor on my car is working correctly. Thank you
Thursday, December 26th, 2019 AT 7:03 PM

14 Replies

Tiny
JACOBANDNICKOLAS
  • MECHANIC
  • 110,192 POSTS
Hi,

As far as a distributor, they are basically straight forward. The motor turns a shaft which in turn moves a distributor rotor to distribute power to one cylinder at a time. Can you explain what is happening so I can better guide you?

If you are experiencing a specific condition, I would be better able to help you identify what to check and how to check it if you let me know the present condition.

If you look at pic 1, it shows an exploded view of the distributor on this vehicle. Here is the manual's description of operation.

PURPOSE
Directs high voltage ignition coil output to spark plugs in proper sequence (firing order). A rotor on the driven shaft acts as a rotary contact, directing ignition coil voltage to each spark plug terminal as it turns inside the distributor cap.

LOCATION
Left end of cylinder head.

OPERATION
Distributor utilizes a photo-diode type crank angle sensor consisting of a slotted disc that turns with the distributor shaft and a stationary pick-up assembly. As the disc rotates past the pick-up, the slots (one for each cylinder) alternately pass and block photo-diode light transmission. Signals generated are interpreted by the ECU to determine crank angle (#1 cylinder TDC) and engine rpm. To calculate ignition timing, the ECU uses this input together with several others related to vehicle operating conditions. Except for the initial setting, ignition timing is under ECU control.

++++++++++++++++++++++++++++++++++++++++++++++

Let me know if this is what you wanted or if you have other questions.

Take care,
Joe
Was this
answer
helpful?
Yes
No
+1
Thursday, December 26th, 2019 AT 7:27 PM
Tiny
DYCAR2008
  • MEMBER
  • 18 POSTS
My car shut off when I was driving it. The check engine light did not come on. I am getting no spark from the coil. I have replace the coil and had AutoZone check the Ignition Control Module. I would like to know the test the Mazda techs use to test that car distributor. I did note that the gas tank has pressure built up for the few times I cranked the engine over. I pull the timing belt cover off and the belt looks okay as the timing belt only has 54,000 miles on it. It seems like it is an electrical problem and I did not know where else to look. Thanks for your help.
Was this
answer
helpful?
Yes
No
Friday, December 27th, 2019 AT 2:05 PM
Tiny
JACOBANDNICKOLAS
  • MECHANIC
  • 110,192 POSTS
Hi,
As far as a distributor test, it is very general and not much help. Here it is.

1993 Mazda Protege L4-1839cc 1.8L SOHC
Component Tests and General Diagnostics
Vehicle Powertrain Management Ignition System Distributor Testing and Inspection Component Tests and General Diagnostics

COMPONENT TESTS AND GENERAL DIAGNOSTICS
In the electronic engine control system utilized on this vehicle, two signals generated by the distributor crank angle sensor are used by the ECU in its calculations for various outputs. When problems with these signals are detected, malfunction codes are set and can be retrieved from the on-board diagnostic system.

A faulty "Ne" signal will set malfunction code 02. A problem with the "G" signal will set malfunction code 03. Refer to Computers and Control Systems for diagnostic information.

________________

That is what is provided under distributor testing. Normally, they break it down by component. Now, I have a feeling the problem is related to the crank angle sensor. Have you confirmed that there is no spark to the plugs?

______________

Here is the testing for the igniter.

1993 Mazda Protege L4-1839cc 1.8L SOHC
Component Tests and General Diagnostics
Vehicle Powertrain Management Relays and Modules - Powertrain Management Relays and Modules - Ignition System Ignition Control Module Testing and Inspection Component Tests and General Diagnostics
COMPONENT TESTS AND GENERAL DIAGNOSTICS
INSPECTION

Igniter Testing

pic 1

NOTE: This test requires Mazda Special Service Tools (SST) or aftermarket equivalents.

1. Disconnect igniter connector.
2. Connect adapter (SST #49 N018 011) between igniter and wiring harness.
3. Attach 4-pin connector of igniter checker (SST #49 F018 002) to adapter harness.
4. Connect igniter checker power leads to battery.
5. Turn ignition switch "ON."
6. Disconnect high tension coil lead from distributor cap and hold 0.20 - 0.39 in (5 - 10 mm) from a ground.
7. Flip SW2 "ON" and "OFF" and verify that strong blue sparks are discharged from the high tension lead.

CAUTION: Do not hold SW2 "ON" for longer than one second.

8. Replace the igniter if it does not perform as specified.

VOLTAGE TEST

Igniter Voltage Test

pic 2

1. With tools connected as described above, turn ignition "ON."
2. Connect voltmeter to terminal of black wire on adapter harness.
3. Flip SW2 "ON" and "OFF" and verify that voltmeter pointer fluctuates. Do not hold SW2 "ON" for longer than one second.

______________________________

Have you checked the condition of the crank angle sensor in the distributor? Often times corrosion will cause a non-signal event.

Let me know.
Joe
Was this
answer
helpful?
Yes
No
+1
Friday, December 27th, 2019 AT 8:38 PM
Tiny
DYCAR2008
  • MEMBER
  • 18 POSTS
To answer your question, I have confirmed that I have no spark to the spark plugs. It seems that crank angle sensor in the distributor is a solid piece built in. My question is, how do I checked the condition of the crank angle sensor in the distributor as I am not able to take it apart? If I need to replace the distributor how difficult is that task? Could you, please provide instruction on how to replace the distributor? Thank you for your help.
Was this
answer
helpful?
Yes
No
Saturday, December 28th, 2019 AT 7:39 AM
Tiny
JACOBANDNICKOLAS
  • MECHANIC
  • 110,192 POSTS
Hi,

I have no specific test available to me for the sensor. However, if it has failed, there should be a diagnostic trouble code stored in the vehicle's computer. You don't need a scanner to retrieve the codes. All that's needed is a short jumper wire or even a paper clip. Here is a link that will walk you through getting codes from this system:

https://www.2carpros.com/articles/diagnostic-trouble-codes-for-1995-and-earlier-mazda-cars-obd1

Here are directions for replacing the distributor. I don't know if you have a SOHC or DOHC engine. Here are the directions for the SOHC. If you do this, place the crankshaft at top dead center (TDC) and before removing the distributor, make sure the rotor in the distributor is pointing at the number 1 cylinder spark plug wire. When a new one is installed, do the same.

________________________________

1993 Mazda Protege L4-1839cc 1.8L SOHC
Procedures
Vehicle Powertrain Management Ignition System Distributor Service and Repair Procedures
PROCEDURES
Distributor Replacement

Pic 1

REMOVAL

1. Remove high tension leads.
2. Disconnect wiring harness.
3. Turn crankshaft to #1 cylinder TDC.
4. Remove mounting bolt and lift off distributor. Do not turn engine while distributor is removed.

INSTALLATION

Install in the reverse order of removal and note the following:

1. Coat the O-ring with engine oil.
2. Ensure that #1 cylinder is at TDC.
3. Align distributor drive blade with slot in camshaft.
4. After installation, adjust ignition timing (see Adjustments).
5. Tighten mounting bolt to 14 - 19 ft lb (19 - 25 Nm).

Let me know if this helps.

Joe
Was this
answer
helpful?
Yes
No
Saturday, December 28th, 2019 AT 8:22 PM
Tiny
DYCAR2008
  • MEMBER
  • 18 POSTS
Thanks for the information. I received a diagnostic trouble code of 2 flashes and then it repeated the 2 flashes. So what component failed? Where is the component located on the vehicle? Thanks again for your help!
Was this
answer
helpful?
Yes
No
Monday, December 30th, 2019 AT 12:38 PM
Tiny
JACOBANDNICKOLAS
  • MECHANIC
  • 110,192 POSTS
Hi,

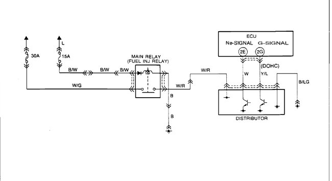
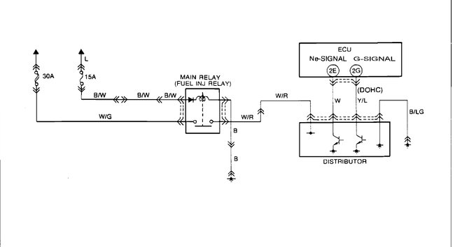
That is actually a code 2 which repeated itself. It indicated no Ne signal. The coil firing reluctor provides the Ne signal, which is rpm information. Without the signal, you have no spark. That's why it won't start. Now, before we just replace the distributor, here is a flow chart to check and confirm what the problem is. I don't know where you are located, but the directions are for both Federal and CA emissions on a Manual transmission.

The directions for testing are in the pictures below. Let me know if they helps or if you need help.

Take care,
Joe
Was this
answer
helpful?
Yes
No
+1
Monday, December 30th, 2019 AT 10:58 PM
Tiny
DYCAR2008
  • MEMBER
  • 18 POSTS
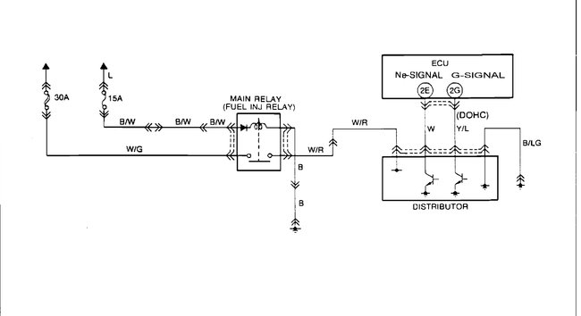
What is the required battery voltage exits at distributor terminal wires?
I have 3 wires going into the top of the distributor. One is black another one is white with red stripe and another one is white.
What does Acronyms W/R, W, W/G, Y/L, B/LG mean?

Thanks for your help.
Was this
answer
helpful?
Yes
No
+1
Wednesday, January 1st, 2020 AT 2:45 PM
Tiny
JACOBANDNICKOLAS
  • MECHANIC
  • 110,192 POSTS
The acronyms refer to wire color. See below. If you aren't familiar with wiring schematics, L refers to blue. I know that doesn't seem rational, but with a black wire more common, B stands for black, so they used L for Blue.

Here are the color references:

W/R White with red tracer
W White
W/G White with green tracer
Y/L Yellow with blue tracer
B/LG Blue / with a light green tracer.

_____________________________

When a reference is made as "battery voltage, " that is basically what it says, direct 12v battery voltage.

I hope that helps.

Take care,
Joe
Was this
answer
helpful?
Yes
No
+1
Wednesday, January 1st, 2020 AT 5:34 PM
Tiny
DYCAR2008
  • MEMBER
  • 18 POSTS
My question is, how do I check the condition of the crank angle sensor in the distributor? I see 2 screws attaching to a metal plate on top of the distributor? Is this where the sensor is located? This where a 4 electrical prong connector attached to. The white with red striped wire to distributor gets 12.32 volts. The white wire is getting 5.07 volts. The black wire is getting.01 volts. Thank you.
Was this
answer
helpful?
Yes
No
Saturday, January 4th, 2020 AT 1:33 PM
Tiny
JACOBANDNICKOLAS
  • MECHANIC
  • 110,192 POSTS
Hi,

Because of the year, my manual isn't providing the test procedures specific to the crank angle sensor. The only thing I was able to find was a flow chart for a no spark condition which I have attached.
Was this
answer
helpful?
Yes
No
Saturday, January 4th, 2020 AT 6:45 PM
Tiny
DYCAR2008
  • MEMBER
  • 18 POSTS
How do you replace the New Ignition Distributor Module Crank Angle Sensor for 1993 Mazda Protege 1.8L SOHC? Part Number DT38403 T2T53171 The Part is for 1990-1994 Mazda Protege 1.8L Ignition Control Module for inside Distributor. For Distributor OEM# T2T53171
Was this
answer
helpful?
Yes
No
Saturday, January 4th, 2020 AT 9:12 PM
Tiny
JACOBANDNICKOLAS
  • MECHANIC
  • 110,192 POSTS
Hi,

Are you referring to the entire distributor? The part numbers come up as a complete distributor. If that is the case, here are the directions. Honestly, I don't think the sensor itself is replaceable on this vehicle. It's been awhile, so I could be wrong.

___________________________________________

1993 Mazda Protege L4-1839cc 1.8L SOHC
Procedures
Vehicle Powertrain Management Ignition System Distributor Service and Repair Procedures
PROCEDURES
Distributor Replacement

Pic 1

REMOVAL

1. Remove high tension leads.
2. Disconnect wiring harness.
3. Turn crankshaft to #1 cylinder TDC.
4. Remove mounting bolt and lift off distributor. Do not turn engine while distributor is removed.

INSTALLATION

Install in the reverse order of removal and note the following:

1. Coat the O-ring with engine oil.
2. Ensure that #1 cylinder is at TDC.
3. Align distributor drive blade with slot in camshaft.
4. After installation, adjust ignition timing (see Adjustments).
5. Tighten mounting bolt to 14 - 19 ft lb (19 - 25 Nm).

_______________________

Let me know if that is what you needed.

Joe
Was this
answer
helpful?
Yes
No
Saturday, January 4th, 2020 AT 11:51 PM
Tiny
DYCAR2008
  • MEMBER
  • 18 POSTS
How do you find the top dead center on 1993 Mazda Protege SOHC? Do I need to mark the position of the distributor mounting bolts I also notice the new distributor has a drive blade with slot in camshaft. Does this mean it has to go in a specific way when I install the new distributor? Thanks for your help.
Was this
answer
helpful?
Yes
No
Thursday, January 16th, 2020 AT 6:48 PM

Please login or register to post a reply.