Hose connection?

Tiny
HIPPLESS1
  • MEMBER
  • 1985 FORD E-SERIES VAN
  • 5.8L
  • V8
  • 2WD
  • AUTOMATIC
  • 88,413 MILES
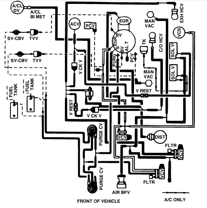
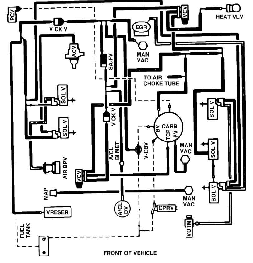
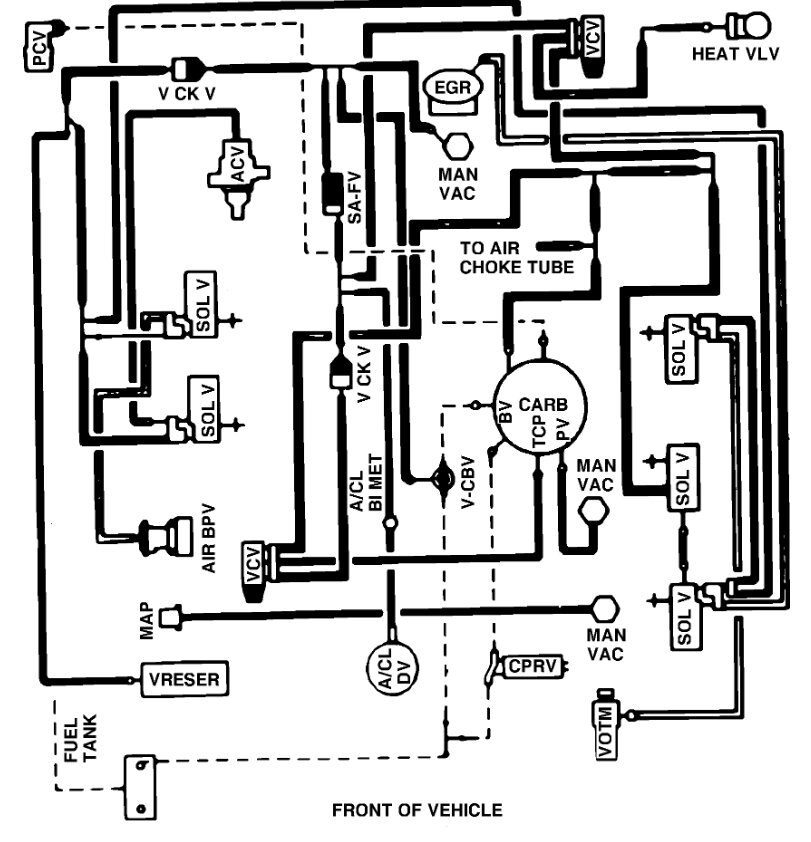
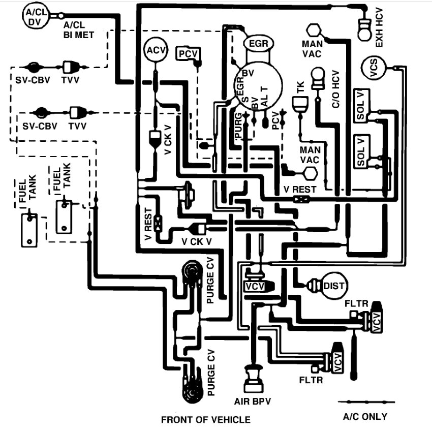
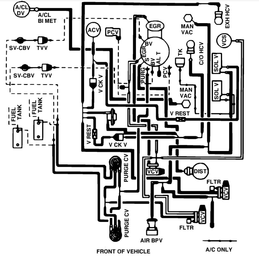
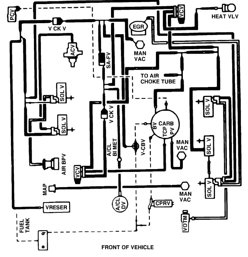
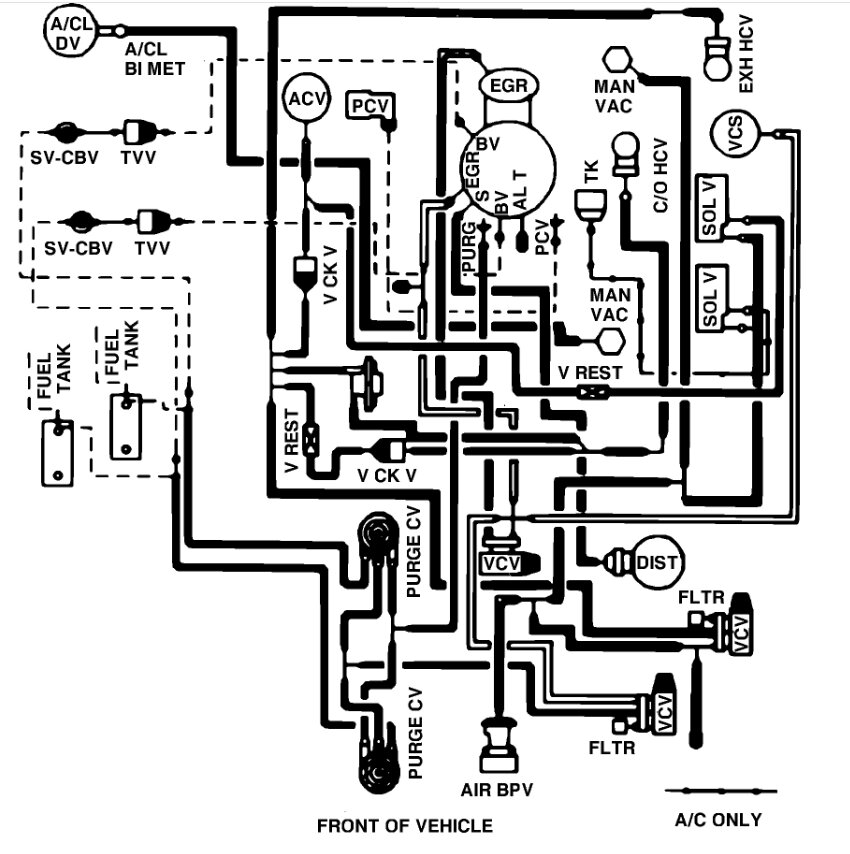
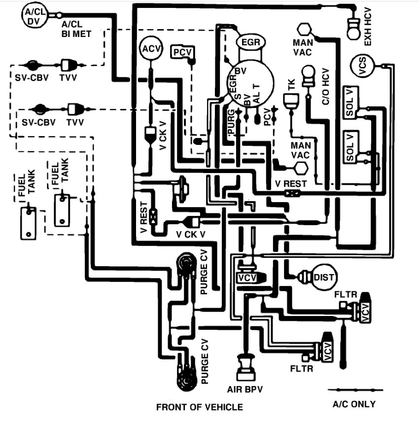
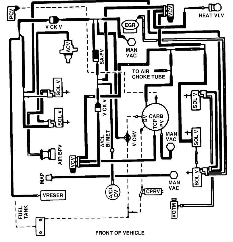
I want to know is there a hose that's connected from the carburetor to the thermactor idle vacuum valve part #9328. If so, will someone send me a diagram it's on a 1985 Econoline e150 van 5.8l Windsor.
Friday, March 31st, 2023 AT 4:29 PM

2 Replies

Tiny
JACOBANDNICKOLAS
  • MECHANIC
  • 110,192 POSTS
Hi,

To determine which vacuum schematic I need to review, I need to know if it has a 2bbl or 4bbl carb. Also, I need to know if you are in CA.

Let me know.

Joe
Was this
answer
helpful?
Yes
No
Sunday, April 2nd, 2023 AT 8:32 PM
Tiny
KEN L
  • MASTER CERTIFIED MECHANIC
  • 55,301 POSTS
Here are the vacuum line diagrams for both the 2- and 4-barrel carburetors. Check out the images (below). Please let us know what happens.
Was this
answer
helpful?
Yes
No
Wednesday, January 3rd, 2024 AT 4:36 PM

Please login or register to post a reply.