Turn Signals

2007 HONDA RIDGELINE
61,000 MILES • 6 CYL • FWD • AUTOMATIC
Avatar
ABEX78
  • MEMBER
  • 1 POST
When my head lights are not on, all my signal lights works fine. When I turn my headlights on and try to signal, it clicks once and then it seems to be hung up. I had my wife look on my back tail light and she stated that the rear light turning light is on.
Nov 5, 2009 at 7:31 PM
Repair Safety Notice: This information is for general instructional purposes only. Vehicle repair can be dangerous. Verify all information, follow manufacturer service procedures, use proper tools and safety equipment, and consult a qualified repair shop when needed.
Advertisement
Avatar
HONDA TECH 1818
  • CAR REPAIR CONTRIBUTOR
  • 536 POSTS
There's a short in the electrical system, do you have any aftermarket devices or was there any repair done lately?
Nov 15, 2009 at 2:48 PM
Advertisement
Avatar
DONNA
  • MEMBER
  • 1 POST
On my 2006 Honda Ridgeline, the turn signal and hazard lights blink erratically and stay constantly lit when the engine is off! I pulled the fuse to prevent battery failure but need to get my signals back...how?
Jan 3, 2020 at 4:18 PM (Merged)
Avatar
KHLOW2008
  • CAR REPAIR CONTRIBUTOR
  • 41,814 POSTS
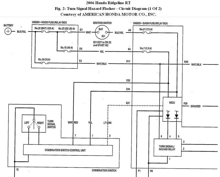
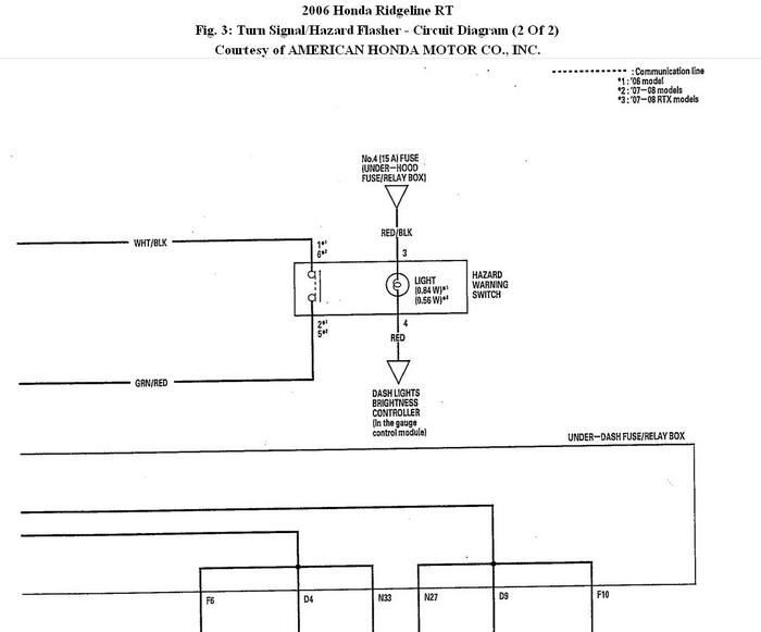
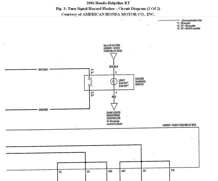
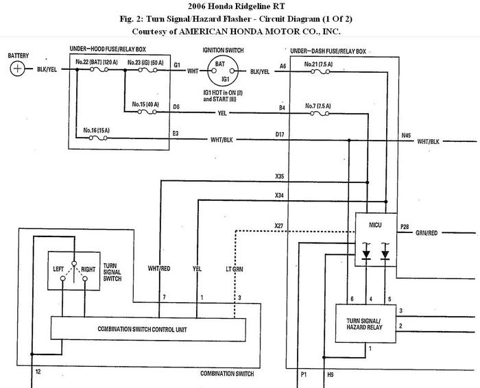
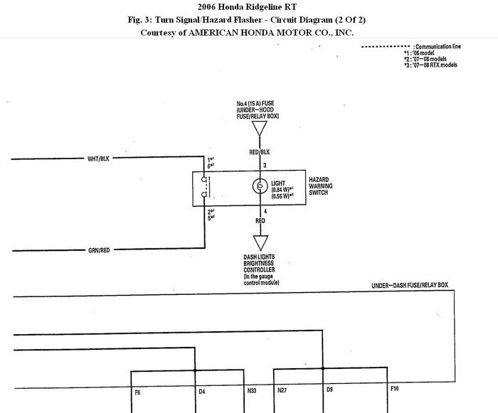
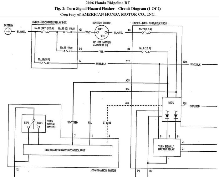
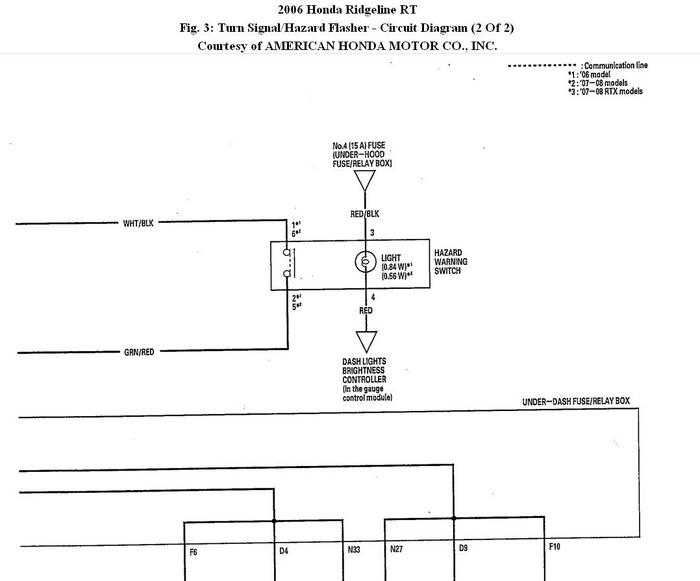
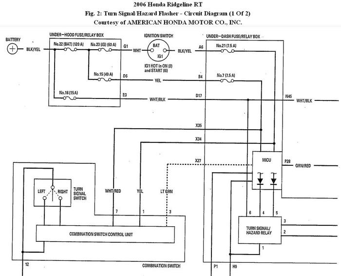
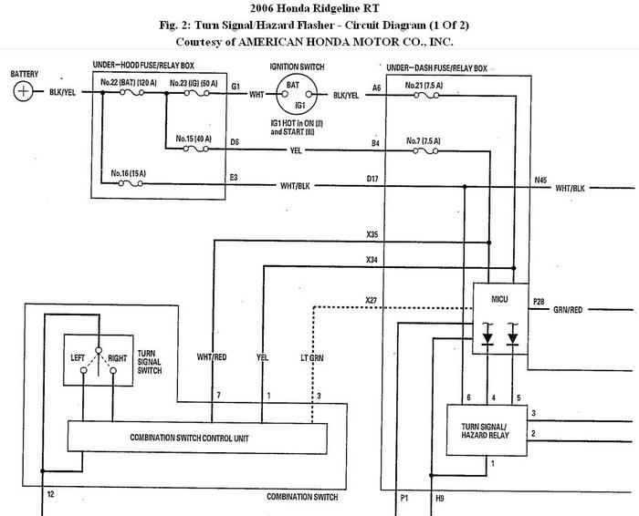
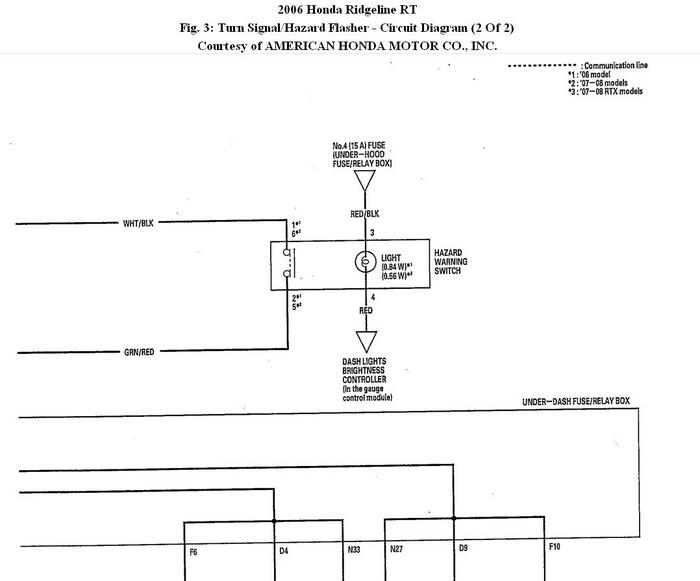
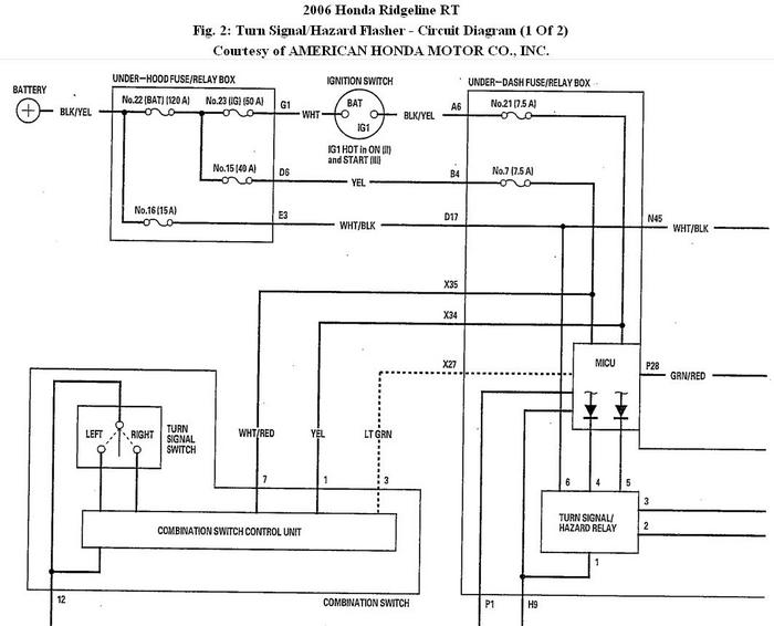
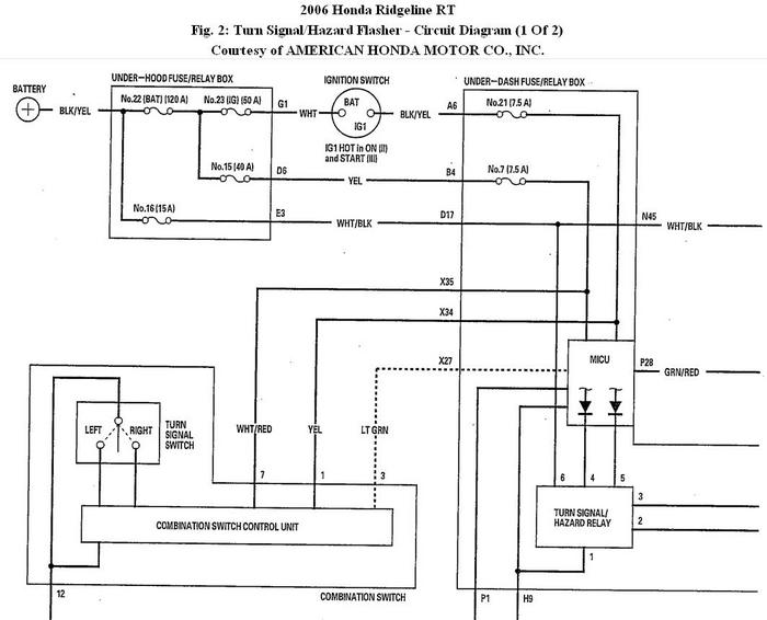
There are 3 things that can cause the problem :

1. Hazard switch.
2. Hazard flasher relay
3. MICU (Multiplex Integrated Control Unit)

Perform the following to see if you can come up with anything.

TROUBLESHOOTING - B-CAN SYSTEM DIAGNOSIS TEST MODE 1 AND TEST MODE 2 (WITHOUT THE HDS)
Special Tools Required

MPCS (MCIC) service connector 07WAZ-001010A ( a jumper wire or paper clip would do)

TEST MODE 1

1. Check the No. 7 (7.5 A) fuse and No. 21 (7.5 A) fuse in the under-dash fuse/relay box.

Are the fuses OK?
YES - Go to step 2.
NO - Find and repair the cause of the blown fuse.

2. Remove the left kick panel.

3. Turn the ignition switch ON (II), and move the interior lights switch to the middle (door) position.

4. Connect the MPCS service connector (A) to the MCIC socket (B) in the driver's under-dash fuse/relay box.

5. Wait 5 seconds, and watch the map lights. When the front and rear map lights flash quickly once, and then go off, the system is in Test Mode 1.

6. Check for B-CAN DTCs indicated by the gauge control module odometer/trip meter display while still in Test Mode 1. Push the odometer trip meter select/switch button to display the next code. After you get to the last code, the display shows END. If no DTCs are stored, the display will read NO.

Are any DTCs indicated?
YES - Go to step 7.
NO - Go to step 10.

7. Record all DTCs and sort them.

8. Troubleshoot the DTCs in this order:

• Battery voltage DTCs
• Internal error DTCs
• Loss of communication DTCs (begin with the lowest number first; for example, if B1006 and B1059 are retrieved, troubleshoot B1006 first)
• Signal error DTCs

9. Clear the DTCs by pressing and holding the select/reset **** for about 13 seconds. You will hear a beep to confirm the code have been cleared. Operate the devices that failed, and recheck for codes.

Test Mode 2

10. Remove the MPCS service connector from the driver's under-dash fuse/relay box socket for 5-10 seconds, then re-insert it to enter Mode 2. When the system enters Mode 2, the front and rear map lights will flash two times quickly and then go off.

NOTE:
If the MPCS connector is disconnected for too short or too long of a time, or the ignition switch is turned OFF, the system will return to Test Mode 1.

The following tables list the circuits that can be checked in Test Mode 2. Operate the switch that is most closely related to the problem. If the circuit is OK, the map lights will blink once. If the circuit is faulty, there will be no indication.

( Refer to chart )

Do the map lights indicate proper switch operation?

YES - Go to function and input test for the system related to the failure.
NO - Repair the open, short, or replace the faulty switch.

© 2008 Mitchell Repair Information Co., LLC.


Jan 3, 2020 at 4:18 PM (Merged)