Friday, October 16th, 2009 AT 10:42 PM
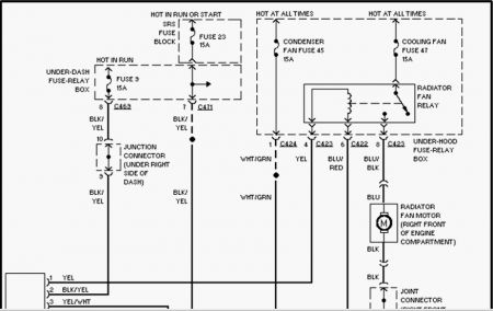
My fan, from the time I start my car, the fan will not cut off, whether im using the air or heater, or not, it is constantly running. When I shut the car off, it is still running. I have changed the relay switch but tthat has not resolved the issue. I just replaced the engine from an h-23 to a h-22, and the dealer sent me the wrong computer, they sent it for an automatic and my car is a manual. I have ran out of solutions, and am wondering could it be simply the computer issue? Or could it be a different problem? Please help





