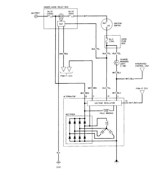
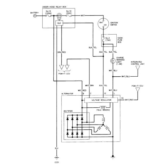
Wednesday, December 12th, 2018 AT 8:25 AM
I recently changed my alternator on my car and thought that was my problem, but I started the car it just drained the battery. So someone said change the ignition switch so did that and still have the same problem it drains the battery. Recap; new battery, new alternator and new ignition switch. But still no charge can someone please help?



