Choke/Vacuum lines diagram needed

Tiny
SFCTRIPLETT57
  • MEMBER
  • 1987 TOYOTA PICKUP
  • 2.2L
  • 4 CYL
  • 4WD
  • MANUAL
  • 155,658 MILES
Good day Joe, how are you doing today? Great, I hope. Well, if you hold open the choke it does not flood. I can't hold the choke open, drive, and change gears at the same time. Well, I could like a cartoon show, the mechanic needs a diagram for the vacuum lines for the truck listed above. Can you tell from the VIN, JT4RN63R3G5012937? Can you tell me all the information on this truck?

Thanks for your help.
Tuesday, April 12th, 2022 AT 8:32 AM

17 Replies

Tiny
JACOBANDNICKOLAS
  • MECHANIC
  • 110,194 POSTS
Hi,

Thanks for the image of you driving and doing everything at once. I got a laugh out of it. As far as the vacuum diagrams are concerned, I attached what I have, but nothing for the carburetor. Is there a vacuum break that actuates the choke to open? If there is, it should have a vacuum at all times. Send me a few pics. Also, if we are unable to get it working, you could install a manual choke cable so you can use it from in the truck. LOL

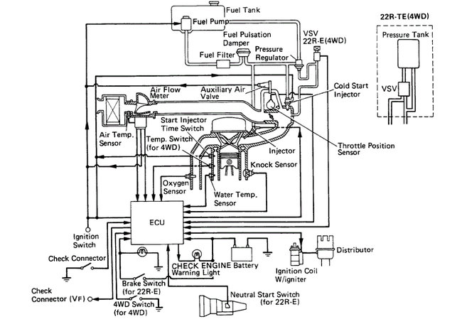
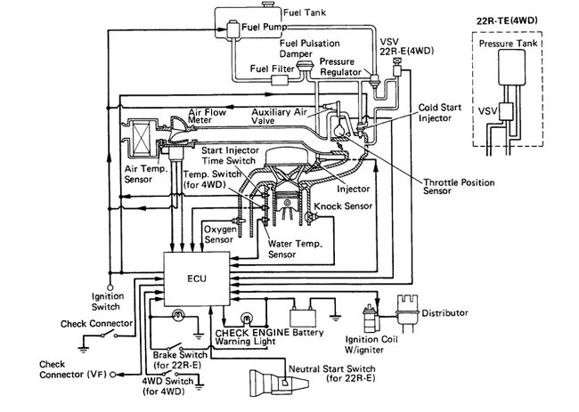
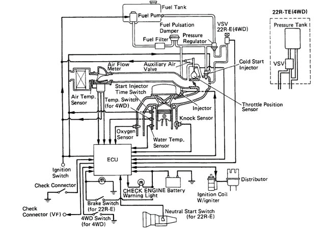
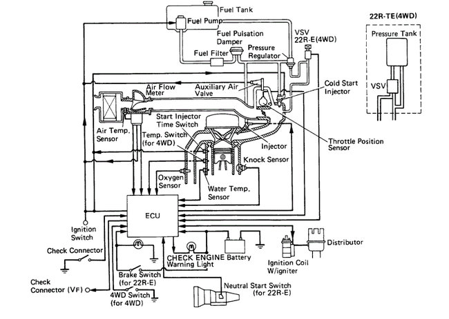
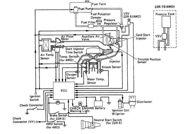
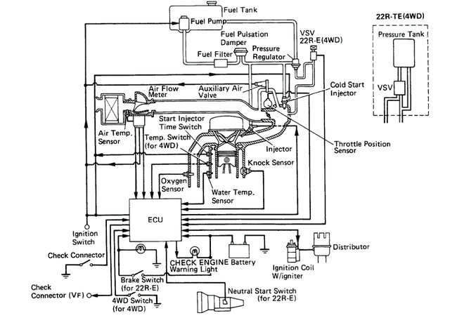
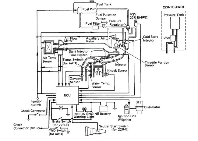
I attached the schematics I have below. Take a look.

Let me know if this helps.

Take care,

Joe

See pics below.

Note: Take a look at the last pic first. That is for the 22R engine. Let me know if that one helps. It makes more sense.
Was this
answer
helpful?
Yes
No
+1
Tuesday, April 12th, 2022 AT 9:09 PM
Tiny
SFCTRIPLETT57
  • MEMBER
  • 184 POSTS
How can I tell If there a vacuum break that actuates the choke to open, this is new to me? If it was an old Willys Jeep that I used to drive in the Army back in the 70’s with the one-barrel carburetor that I could work on. How long would the cable have to be? Thank you for the diagrams.
Was this
answer
helpful?
Yes
No
Wednesday, April 13th, 2022 AT 7:28 AM
Tiny
JACOBANDNICKOLAS
  • MECHANIC
  • 110,194 POSTS
Hi,

As far as the vacuum break, I attached a pic below showing it. Basically, it only allows the vacuum to travel in one direction.

The manual choke kits are inexpensive and usually give you about 50% more length than is needed. I attached a pic below of an example.

Let me know if this helps.

Take care,

Joe

See pics below.
Was this
answer
helpful?
Yes
No
+1
Wednesday, April 13th, 2022 AT 6:21 PM
Tiny
SFCTRIPLETT57
  • MEMBER
  • 184 POSTS
How are you today, I got a choke cable to put on the truck. I dropped off the diagrams at the guy's house that is working on the truck. The truck started fairly good; the first video is the truck running from a cold start. I can still smell gas when it's running it runs better and starting better than it did.

I got some bad news on 6 April, I found out I have a spinal cord injury and I have to go to a spinal cord injury clinic I'm having a lot of problems I can't feel my hand right now. Well, enough about me, have a great day.
Was this
answer
helpful?
Yes
No
Saturday, April 16th, 2022 AT 8:50 AM
Tiny
JACOBANDNICKOLAS
  • MECHANIC
  • 110,194 POSTS
Hi,

I am so sorry to hear of your injury. Is this something that has recently?

Also, I watched the video. There are several open vacuum hoses/ports that are contributing to how rough it is running. I attached pics below. Note: There is an open port at the base of the carburetor that certainly needs to be plugged. Take a look through the pics and let me know your thoughts.

Next, I attached a pic of the choke. It should be open further if the temp was warm. Otherwise, it is going to draw too much fuel.

Let me know what you find. Also, I hope everything works out well for you. Take care of yourself.

Joe

See pics below.
Was this
answer
helpful?
Yes
No
+1
Saturday, April 16th, 2022 AT 5:23 PM
Tiny
SFCTRIPLETT57
  • MEMBER
  • 184 POSTS
Thank you for the diagrams, Mike said they are helping him a lot. We found two sensors that have broken hose contactor, we can't the vacuum lines on. He was supposed to let me know what they are. He spoke to me and told me they control the timing, distributor, and some other things. Thanks for all your help you have given me.
Was this
answer
helpful?
Yes
No
Sunday, April 17th, 2022 AT 5:43 AM
Tiny
JACOBANDNICKOLAS
  • MECHANIC
  • 110,194 POSTS
Hi,

No problem whatsoever. I'm glad they are helping. I noticed a few hoses disconnected in your video, that's why I attached the pics.

I hope you had a good Easter. Let me know if I can help in any way.

Take care of yourself.

Joe
Was this
answer
helpful?
Yes
No
+1
Sunday, April 17th, 2022 AT 7:09 PM
Tiny
SFCTRIPLETT57
  • MEMBER
  • 184 POSTS
Hope all is well with you and your family; we had a good day here too. Okay, my friend Mike that's working on my truck has found two BVSV sensors that are damaged with broken contactors. I don't know what they look like or where they are on the truck so I can order them, I have access to the old Toyota 87 engine. I have access to an old 1993 Toyota truck; I wonder if I can use the BVSV valves off them.

I think this is what the BVSV valves look like, I may be wrong. I can't work on my truck; I can hardly lift my coffee cup my wife has to open things for me. I can't even go turkey hunting I can't pull the trigger' I could adjust the trigger from 6-pound pull to less than 1-pound. If I do that the rifle would be too dangerous to use. That would make it with a hair trigger.
Thank you for your help.

Larry Triplett
Iraq War Vet
Was this
answer
helpful?
Yes
No
Monday, April 18th, 2022 AT 1:44 AM
Tiny
JACOBANDNICKOLAS
  • MECHANIC
  • 110,194 POSTS
Hi,

I hope you had a good Easter, and the turkey will be happy to know you can't pull the trigger. LOL I haven't hunted in a few years and miss it.

Regardless, I would remove the parts from the other parts and see if they have the same part numbers, or at least we can try to determine if there is a difference.

The valve is what controls the vacuum to the EGR and prevents a vacuum supply when the engine is cold. So, it is a somewhat important valve.

The old one should work. However, let me know what part number is on it.

Take care,

Joe
Was this
answer
helpful?
Yes
No
+1
Monday, April 18th, 2022 AT 1:49 PM
Tiny
SFCTRIPLETT57
  • MEMBER
  • 184 POSTS
I went up to where the engine is, and that engine had been stripped nothing that I can use. I will have to order BVSV Sensor’s. I will see if I can find a good deal on them.

Thanks
Was this
answer
helpful?
Yes
No
Tuesday, April 19th, 2022 AT 4:23 PM
Tiny
JACOBANDNICKOLAS
  • MECHANIC
  • 110,194 POSTS
Hi,

Let me know if you find what is needed. I will tell you I often times get the best prices from rockauto. Com. It's just a thought. I have nothing to do with them. That recommendation is from personal experience.

Let me know how things turn out for you.

Joe
Was this
answer
helpful?
Yes
No
+1
Tuesday, April 19th, 2022 AT 5:58 PM
Tiny
SFCTRIPLETT57
  • MEMBER
  • 184 POSTS
Joe, I really don't know what I am looking for, I need your help.
Was this
answer
helpful?
Yes
No
Wednesday, April 20th, 2022 AT 2:48 AM
Tiny
JACOBANDNICKOLAS
  • MECHANIC
  • 110,194 POSTS
Hi,

No problem. I attached a pic below from rock auto. Check around and see if you can find one for less.

If you are trying to locate it on the engine, it will be at the front of the engine. See pic 2.

Let me know if this helps.

Take care,

Joe

See pics below.
Was this
answer
helpful?
Yes
No
+1
Wednesday, April 20th, 2022 AT 7:12 PM
Tiny
SFCTRIPLETT57
  • MEMBER
  • 184 POSTS
Thank you, Joe, my grandpa would say to me son you have nothing but a boat. Just something to dump your money into, my grandpa may be right. I hope this fixes my truck. I bought some diagnostic tools I bought a Battery and System tester and Diagnostic Scan Tool Can OBII, I hope they are good tools to use.
Thank you for your help.

Larry Triplett
Iraq War Vet
Was this
answer
helpful?
Yes
No
Thursday, April 21st, 2022 AT 2:26 AM
Tiny
JACOBANDNICKOLAS
  • MECHANIC
  • 110,194 POSTS
Hi,

Those look like they will certainly be helpful. And your grandfather is right. The only thing he didn't mention was that they are all just a place to dump money into. LOL

The scanner you purchased appears to be an OBD2 scanner. The truck is OBD1. If I recall, you have a newer Honda Odyssey, so it will work with that vehicle.

Let me know.

Joe
Was this
answer
helpful?
Yes
No
+1
Thursday, April 21st, 2022 AT 3:42 PM
Tiny
SFCTRIPLETT57
  • MEMBER
  • 184 POSTS
Thanks Joe, it always makes my day when I hear from you.
Was this
answer
helpful?
Yes
No
Friday, April 22nd, 2022 AT 1:54 AM
Tiny
JACOBANDNICKOLAS
  • MECHANIC
  • 110,194 POSTS
LOL You are very welcome. Keep me in the loop as to how things are going.

Take care and have a good weekend.

Joe
Was this
answer
helpful?
Yes
No
Friday, April 22nd, 2022 AT 5:43 PM

Please login or register to post a reply.